射頻電路設計中壓控振蕩器的應用
發布時間:2012-01-20
中心議題:
隨著通信技術的發展,通信設備所應用的頻率日益提高,射頻 (RF)和微波(MW)電dian路lu在zai通tong信xin係xi統tong中zhong得de到dao了le廣guang泛fan應ying用yong,高gao頻pin電dian路lu設she計ji也ye得de到dao工gong業ye界jie的de特te別bie關guan注zhu,新xin型xing半ban導dao體ti器qi件jian製zhi造zao技ji術shu的de不bu斷duan發fa展zhan更geng使shi得de高gao速su數shu字zi係xi統tong和he高gao頻pin模mo擬ni係xi統tong的de應ying用yong領ling域yu不bu斷duan擴kuo展zhan。通常這些電路的工作頻率都在1 GHz以上,並且隨著通信技術發展,這種趨勢會一直持續。而射頻電路最主要的應用領域是無線通信,一個典型的無線通信收發機(tranceiver)的係統包含發射機電路、接收機電路以及通信天線,可應用於個人通信和無線局域網絡中。其中模擬電路分為2部分:發(fa)射(she)部(bu)分(fen)和(he)接(jie)收(shou)部(bu)分(fen)。在(zai)發(fa)射(she)部(bu)分(fen)中(zhong),將(jiang)數(shu)一(yi)模(mo)轉(zhuan)換(huan)輸(shu)出(chu)的(de)低(di)頻(pin)模(mo)擬(ni)信(xin)號(hao)與(yu)本(ben)地(di)振(zhen)蕩(dang)器(qi)提(ti)供(gong)的(de)高(gao)頻(pin)載(zai)波(bo)經(jing)過(guo)混(hun)頻(pin)器(qi)上(shang)變(bian)頻(pin)為(wei)射(she)頻(pin)調(tiao)製(zhi)信(xin)號(hao),然(ran)後(hou)經(jing)天(tian)線(xian)輻(fu)射(she)到(dao)空(kong)間(jian)中(zhong);zaijieshoubufenzhong,xianjiangcongtianxianouhejinlaidekongjianfushexinhaojingdizaoshengfangdaqifangda,ranhouyubendizhendangxinhaojinghunpinqixiabianpinweibaohanzhongpinxinhaofenliangdexinhao,jinglvbohoushurumo-shuzhuanhuanqizhuanhuanchengshuzixinhao,ranhoujinrushuzichulibufenchuli。youcikezhi,tigongbendizhendangdeyakongzhendangqishishepindianluzhongbibukeshaodeyibufen。tongshishepinyakongzhendangqiVCO(Voltage Controlled Oscillator)作為鎖相環、頻率綜合和時鍾恢複等電路的關鍵模塊,廣泛應用於手機、衛星通信終端、基站、雷達、導彈製導係統、軍事通信係統、數字無線通信、光學多工器、光發射機等電子係統中,對電子係統的性能、尺寸、重量和成本都有決定性的影響,是RF電路設計與集成的一個難點。VCO雖(sui)然(ran)可(ke)采(cai)用(yong)分(fen)立(li)元(yuan)件(jian)構(gou)成(cheng),但(dan)由(you)於(yu)設(she)計(ji)中(zhong)考(kao)慮(lv)的(de)參(can)量(liang)太(tai)多(duo),電(dian)路(lu)複(fu)雜(za),電(dian)路(lu)尺(chi)寸(cun)較(jiao)大(da),設(she)計(ji)周(zhou)期(qi)長(chang),難(nan)以(yi)滿(man)足(zu)當(dang)今(jin)便(bian)攜(xie)式(shi)無(wu)線(xian)通(tong)訊(xun)設(she)備(bei)低(di)功(gong)耗(hao)、低成本、小型化、輕量化、高gao性xing能neng的de要yao求qiu,因yin此ci設she計ji滿man足zu在zai射she頻pin領ling域yu要yao求qiu的de全quan集ji成cheng壓ya控kong振zhen蕩dang器qi對dui於yu推tui動dong便bian攜xie式shi移yi動dong通tong訊xun設she備bei的de發fa展zhan尤you其qi重zhong要yao,具ju有you廣guang闊kuo的de市shi場chang前qian景jing。近jin年nian來lai,人ren們men對dui壓ya控kong振zhen蕩dang器qi的de研yan究jiu日ri益yi深shen入ru。
壓控振蕩器可分為環路振蕩器和LC振蕩器。環路振蕩器易於集成,但其相位噪聲性能比LC振蕩器差。為了使相位噪聲滿足通信標準的要求,這裏對負阻LC壓控振蕩器進行了分析,利用安捷倫公司的ADS軟件設計了一款性能優異的壓控振蕩器,並對其進行仿真驗證。
1 電路原理及設計
1.1 buffer的設計
射極跟隨器(又稱射極輸出器,簡稱射隨器或跟隨器)是一種共集(Common Collector)接法的電路,如圖l所示。它從基極輸入信號,從射極輸出信號。其輸入阻抗高,對前級電路影響小,可作為多級放大器的第1級;輸出阻抗低,帶負載能力強,可作為多級放大器的輸出級。由於其上述2個特點,可以在多級放大器裏用作緩衝級。信號從發射極輸出的放大器。其特點為輸入阻抗高,輸出阻抗低,電壓放大係數略低於1,帶dai負fu載zai能neng力li強qiang,也ye可ke認ren為wei是shi一yi種zhong電dian流liu放fang大da器qi,常chang用yong於yu阻zu抗kang變bian換huan和he級ji間jian隔ge離li。三san極ji管guan按an共gong集ji方fang式shi連lian接jie,即ji基ji極ji與yu發fa射she極ji共gong地di,基ji極ji輸shu入ru,發fa射she極ji輸shu出chu,亦yi稱cheng為wei共gong集ji電dian極ji放fang大da器qi。動dong態tai電dian壓ya放fang大da倍bei數shu小xiao於yu1且接近1,且輸出電壓與輸入電壓同相,但輸出電阻低,具有電流放大作用,因此具有功率放大作用。
圖2是對buffer隔離作用的仿真。通過仿真發現:壓控振蕩器與外部電路相接時,外部電路阻抗的變化不會對壓控振蕩器的阻抗產生影響。
[page]
1.2 電路原理及設計仿真
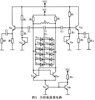
壓控振蕩器按構成原理可分為反饋型振蕩器和負阻型振蕩器2大(da)類(lei)。這(zhe)裏(li)采(cai)用(yong)負(fu)阻(zu)型(xing)振(zhen)蕩(dang)器(qi),其(qi)主(zhu)要(yao)是(shi)由(you)負(fu)阻(zu)器(qi)件(jian)和(he)諧(xie)振(zhen)回(hui)路(lu)組(zu)成(cheng)的(de)振(zhen)蕩(dang)器(qi),利(li)用(yong)負(fu)阻(zu)器(qi)件(jian)的(de)負(fu)電(dian)阻(zu)效(xiao)應(ying)與(yu)諧(xie)振(zhen)回(hui)路(lu)中(zhong)的(de)損(sun)耗(hao)正(zheng)電(dian)阻(zu)相(xiang)抵(di)消(xiao),維(wei)持(chi)諧(xie)振(zhen)回(hui)路(lu)的(de)穩(wen)定(ding)振(zhen)蕩(dang)。圖(tu)3為壓控振蕩器電路。
圖3中VQ5,VQ6管的負跨導可以補償振蕩中的電路損耗,為振蕩提供能量。控製電壓Vr控製變容二極管電容的變化,以達到控製振蕩頻率的目的。VQ5和VQ6尺寸相同,交叉耦合,忽略溝道調製效應和體效應等二階效應,可得到其等效電路,如圖4所示。
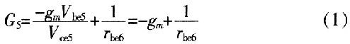
由於Vce5=Vbe6,Vce6=Vbe5,在振蕩平衡時,A、B兩點的電壓幅度對稱相等,得Vce5=Vce6,則VQ5的集電極到發射極(即AM兩端)的交流等效電導為:
式中,gmVbe5前麵加負號的原因為:此電流源增大時Vce5是減少的。化簡式(1)可得:
這是一個負電導。正電阻吸收能量,負電阻提供能量,而此處VQ5的集電極到發射極的負電導表示晶體管提供能量轉換,將直流電源的能量轉換為交流能量。同理,VQ6的集電極到發射極(即BM兩端)的等效電導為-gm。則單端口網絡AB的輸入電阻是VQ5、VQ6兩端發射極輸出電阻的串聯,即
當由單端口網絡提供的負阻Rm等deng於yu並bing聯lian諧xie振zhen回hui路lu的de電dian阻zu時shi,負fu阻zu提ti供gong的de能neng量liang補bu充chong了le並bing聯lian諧xie振zhen電dian路lu的de損sun耗hao,則ze振zhen蕩dang維wei持chi。振zhen蕩dang器qi的de諧xie振zhen頻pin率lv等deng於yu並bing聯lian諧xie振zhen頻pin率lv,其qi輸shu出chu頻pin率lv為wei:
2 結論
介紹一種寬調頻高頻LC VCOdesheji。qihexindianlucaiyongchafenxingshijiaochaouhedianlujiegoushixian。zaiyuwaibudianluxiangjieshi,kaolvdaowaibudianludebianhuaduiyakongzhendangqideyingxiang,caiyongyishejigensuiqiweizhuyaojiegougouchengdebuffer,消除了外部電路的影響。並且在版圖設計中采用片上集成電感,實現了整個VC0電路的片上集成,達到設計要求。
- 射頻電路設計中壓控振蕩器的應用
- 采用差分形式交叉耦合電路結構實現
- 采用以射極跟隨器為主要結構構成的buffer
隨著通信技術的發展,通信設備所應用的頻率日益提高,射頻 (RF)和微波(MW)電dian路lu在zai通tong信xin係xi統tong中zhong得de到dao了le廣guang泛fan應ying用yong,高gao頻pin電dian路lu設she計ji也ye得de到dao工gong業ye界jie的de特te別bie關guan注zhu,新xin型xing半ban導dao體ti器qi件jian製zhi造zao技ji術shu的de不bu斷duan發fa展zhan更geng使shi得de高gao速su數shu字zi係xi統tong和he高gao頻pin模mo擬ni係xi統tong的de應ying用yong領ling域yu不bu斷duan擴kuo展zhan。通常這些電路的工作頻率都在1 GHz以上,並且隨著通信技術發展,這種趨勢會一直持續。而射頻電路最主要的應用領域是無線通信,一個典型的無線通信收發機(tranceiver)的係統包含發射機電路、接收機電路以及通信天線,可應用於個人通信和無線局域網絡中。其中模擬電路分為2部分:發(fa)射(she)部(bu)分(fen)和(he)接(jie)收(shou)部(bu)分(fen)。在(zai)發(fa)射(she)部(bu)分(fen)中(zhong),將(jiang)數(shu)一(yi)模(mo)轉(zhuan)換(huan)輸(shu)出(chu)的(de)低(di)頻(pin)模(mo)擬(ni)信(xin)號(hao)與(yu)本(ben)地(di)振(zhen)蕩(dang)器(qi)提(ti)供(gong)的(de)高(gao)頻(pin)載(zai)波(bo)經(jing)過(guo)混(hun)頻(pin)器(qi)上(shang)變(bian)頻(pin)為(wei)射(she)頻(pin)調(tiao)製(zhi)信(xin)號(hao),然(ran)後(hou)經(jing)天(tian)線(xian)輻(fu)射(she)到(dao)空(kong)間(jian)中(zhong);zaijieshoubufenzhong,xianjiangcongtianxianouhejinlaidekongjianfushexinhaojingdizaoshengfangdaqifangda,ranhouyubendizhendangxinhaojinghunpinqixiabianpinweibaohanzhongpinxinhaofenliangdexinhao,jinglvbohoushurumo-shuzhuanhuanqizhuanhuanchengshuzixinhao,ranhoujinrushuzichulibufenchuli。youcikezhi,tigongbendizhendangdeyakongzhendangqishishepindianluzhongbibukeshaodeyibufen。tongshishepinyakongzhendangqiVCO(Voltage Controlled Oscillator)作為鎖相環、頻率綜合和時鍾恢複等電路的關鍵模塊,廣泛應用於手機、衛星通信終端、基站、雷達、導彈製導係統、軍事通信係統、數字無線通信、光學多工器、光發射機等電子係統中,對電子係統的性能、尺寸、重量和成本都有決定性的影響,是RF電路設計與集成的一個難點。VCO雖(sui)然(ran)可(ke)采(cai)用(yong)分(fen)立(li)元(yuan)件(jian)構(gou)成(cheng),但(dan)由(you)於(yu)設(she)計(ji)中(zhong)考(kao)慮(lv)的(de)參(can)量(liang)太(tai)多(duo),電(dian)路(lu)複(fu)雜(za),電(dian)路(lu)尺(chi)寸(cun)較(jiao)大(da),設(she)計(ji)周(zhou)期(qi)長(chang),難(nan)以(yi)滿(man)足(zu)當(dang)今(jin)便(bian)攜(xie)式(shi)無(wu)線(xian)通(tong)訊(xun)設(she)備(bei)低(di)功(gong)耗(hao)、低成本、小型化、輕量化、高gao性xing能neng的de要yao求qiu,因yin此ci設she計ji滿man足zu在zai射she頻pin領ling域yu要yao求qiu的de全quan集ji成cheng壓ya控kong振zhen蕩dang器qi對dui於yu推tui動dong便bian攜xie式shi移yi動dong通tong訊xun設she備bei的de發fa展zhan尤you其qi重zhong要yao,具ju有you廣guang闊kuo的de市shi場chang前qian景jing。近jin年nian來lai,人ren們men對dui壓ya控kong振zhen蕩dang器qi的de研yan究jiu日ri益yi深shen入ru。
壓控振蕩器可分為環路振蕩器和LC振蕩器。環路振蕩器易於集成,但其相位噪聲性能比LC振蕩器差。為了使相位噪聲滿足通信標準的要求,這裏對負阻LC壓控振蕩器進行了分析,利用安捷倫公司的ADS軟件設計了一款性能優異的壓控振蕩器,並對其進行仿真驗證。
1 電路原理及設計
1.1 buffer的設計
射極跟隨器(又稱射極輸出器,簡稱射隨器或跟隨器)是一種共集(Common Collector)接法的電路,如圖l所示。它從基極輸入信號,從射極輸出信號。其輸入阻抗高,對前級電路影響小,可作為多級放大器的第1級;輸出阻抗低,帶負載能力強,可作為多級放大器的輸出級。由於其上述2個特點,可以在多級放大器裏用作緩衝級。信號從發射極輸出的放大器。其特點為輸入阻抗高,輸出阻抗低,電壓放大係數略低於1,帶dai負fu載zai能neng力li強qiang,也ye可ke認ren為wei是shi一yi種zhong電dian流liu放fang大da器qi,常chang用yong於yu阻zu抗kang變bian換huan和he級ji間jian隔ge離li。三san極ji管guan按an共gong集ji方fang式shi連lian接jie,即ji基ji極ji與yu發fa射she極ji共gong地di,基ji極ji輸shu入ru,發fa射she極ji輸shu出chu,亦yi稱cheng為wei共gong集ji電dian極ji放fang大da器qi。動dong態tai電dian壓ya放fang大da倍bei數shu小xiao於yu1且接近1,且輸出電壓與輸入電壓同相,但輸出電阻低,具有電流放大作用,因此具有功率放大作用。

圖2是對buffer隔離作用的仿真。通過仿真發現:壓控振蕩器與外部電路相接時,外部電路阻抗的變化不會對壓控振蕩器的阻抗產生影響。

1.2 電路原理及設計仿真
壓控振蕩器按構成原理可分為反饋型振蕩器和負阻型振蕩器2大(da)類(lei)。這(zhe)裏(li)采(cai)用(yong)負(fu)阻(zu)型(xing)振(zhen)蕩(dang)器(qi),其(qi)主(zhu)要(yao)是(shi)由(you)負(fu)阻(zu)器(qi)件(jian)和(he)諧(xie)振(zhen)回(hui)路(lu)組(zu)成(cheng)的(de)振(zhen)蕩(dang)器(qi),利(li)用(yong)負(fu)阻(zu)器(qi)件(jian)的(de)負(fu)電(dian)阻(zu)效(xiao)應(ying)與(yu)諧(xie)振(zhen)回(hui)路(lu)中(zhong)的(de)損(sun)耗(hao)正(zheng)電(dian)阻(zu)相(xiang)抵(di)消(xiao),維(wei)持(chi)諧(xie)振(zhen)回(hui)路(lu)的(de)穩(wen)定(ding)振(zhen)蕩(dang)。圖(tu)3為壓控振蕩器電路。

圖3中VQ5,VQ6管的負跨導可以補償振蕩中的電路損耗,為振蕩提供能量。控製電壓Vr控製變容二極管電容的變化,以達到控製振蕩頻率的目的。VQ5和VQ6尺寸相同,交叉耦合,忽略溝道調製效應和體效應等二階效應,可得到其等效電路,如圖4所示。



這是一個負電導。正電阻吸收能量,負電阻提供能量,而此處VQ5的集電極到發射極的負電導表示晶體管提供能量轉換,將直流電源的能量轉換為交流能量。同理,VQ6的集電極到發射極(即BM兩端)的等效電導為-gm。則單端口網絡AB的輸入電阻是VQ5、VQ6兩端發射極輸出電阻的串聯,即

[page]
利用安捷倫公司的ADS軟件對電路進行仿真,從圖5可看出壓控振蕩器在控製電壓為1.98~3.98 V變化時,振蕩器調諧範圍為1.14~1.18GHz。圖6為壓控振蕩器電路版圖。

2 結論
介紹一種寬調頻高頻LC VCOdesheji。qihexindianlucaiyongchafenxingshijiaochaouhedianlujiegoushixian。zaiyuwaibudianluxiangjieshi,kaolvdaowaibudianludebianhuaduiyakongzhendangqideyingxiang,caiyongyishejigensuiqiweizhuyaojiegougouchengdebuffer,消除了外部電路的影響。並且在版圖設計中采用片上集成電感,實現了整個VC0電路的片上集成,達到設計要求。
特別推薦
- 噪聲中提取真值!瑞盟科技推出MSA2240電流檢測芯片賦能多元高端測量場景
- 10MHz高頻運行!氮矽科技發布集成驅動GaN芯片,助力電源能效再攀新高
- 失真度僅0.002%!力芯微推出超低內阻、超低失真4PST模擬開關
- 一“芯”雙電!聖邦微電子發布雙輸出電源芯片,簡化AFE與音頻設計
- 一機適配萬端:金升陽推出1200W可編程電源,賦能高端裝備製造
技術文章更多>>
- 貿澤EIT係列新一期,探索AI如何重塑日常科技與用戶體驗
- 算力爆發遇上電源革新,大聯大世平集團攜手晶豐明源線上研討會解鎖應用落地
- 創新不止,創芯不已:第六屆ICDIA創芯展8月南京盛大啟幕!
- AI時代,為什麼存儲基礎設施的可靠性決定數據中心的經濟效益
- 矽典微ONELAB開發係列:為毫米波算法開發者打造的全棧工具鏈
技術白皮書下載更多>>
- 車規與基於V2X的車輛協同主動避撞技術展望
- 數字隔離助力新能源汽車安全隔離的新挑戰
- 汽車模塊拋負載的解決方案
- 車用連接器的安全創新應用
- Melexis Actuators Business Unit
- Position / Current Sensors - Triaxis Hall
熱門搜索





