如何通過USB連接器保護電源和充電器件的安全
發布時間:2011-03-22
中心議題:
- 電氣特性
- 如何設計保護電路
- 不同的保護等級
解決方案:
- 設計過壓保護電路
- 良好的保護器件
如今大多數電子設備都有USB連接器,它們通過USB實現數據交換或對便攜設備的電池充電。雖然USB這種通信協議已經相當普及,但當目標應用需要通過USB連接為設備供電時,必須注意一些安全防範措施。
1. 電氣特性和防護措施
通過USB連接的下遊係統可以由多種類型的主機來供電。
在連接個人計算機(PC)等標準USB源設備時,連接器上將包含Vbus電源端子和數據端子(D+和D-)。Vbus電壓值由USB規範明 確定義:額定電壓為5V,最高可達5.25V。事實上,較長的線纜會因串連電感產生振鈴現象。這個最大振鈴紋波電壓取決於移動設備的輸入電容和寄生電感。 售後非原配件往往具有較低的性能,電纜也會有較高的寄生參數,這些因素對連接的外設可能造成潛在危害。
通常Vbus引腳連接至收發器的電源輸入引腳(有時會通過最大額定電壓為6V的低壓降穩壓器進行連接),在Vbus電源用於對鋰離子電池充電時(大多數情況下最大額定電壓為7V或10V)也可以連接至充電器的輸入引腳。
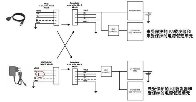
但用戶也可以連接外設為內置鋰離子電池充電(如圖1的牆適配器部分),然後使用市場上出售的牆適配器。在這個案例中,僅有Vbus引腳和GND被連接,而D+和D-被短路。

圖1:通過外設為內置電池充電。
根(gen)據(ju)這(zhe)種(zhong)適(shi)配(pei)器(qi)的(de)質(zhi)量(liang)和(he)複(fu)雜(za)程(cheng)度(du),其(qi)輸(shu)出(chu)電(dian)壓(ya)可(ke)能(neng)發(fa)生(sheng)遠(yuan)遠(yuan)超(chao)過(guo)製(zhi)造(zao)目(mu)前(qian)小(xiao)型(xing)便(bian)攜(xie)式(shi)產(chan)品(pin)所(suo)需(xu)敏(min)感(gan)電(dian)子(zi)元(yuan)件(jian)最(zui)大(da)額(e)定(ding)值(zhi)的(de)輸(shu)出(chu)瞬(shun)態(tai)現(xian)象(xiang)。
對一些交流-直流電源的基準測試顯示出不良的線路穩壓性能,而在存在光耦反饋(開關充電器)損耗的情況下更糟糕,輸出電壓可能升高至20V。 通過在設備前麵設計過壓保護(OVP)器件,浪湧效應和主機不盡責現象可以被消除。
2. 如何設計
USB電流能力在正常模式下是100mA(未配置模式),而在配置模式下可達500mA。為了節省功率,在沒有數據流量時USB將進入暫停 模式。當器件處在暫停模式,而且又是總線供電的話,器件將不能從總線抽取超過500μA的電流。
一個主機能夠發出恢複指令或遠程喚醒指令來激活另一個待機 狀態的主機。上述要點表明OVP電路需要滿足不同指標要求,如電流能力、散熱、欠壓和過壓保護及靜態電流消耗。
當處在暫停模式時,與Vbus線路串連的OVP器件將呈現最低的電流消耗,並由收發器啟動序列喚醒過程(圖2)。

圖2:USB器件暫停模式下的電流消耗。[page]
OVP內核(圖2)采用的是PMOS驅動器,因此電流消耗極低。為了通過PMOS旁路元件消除任何類型的寄生耦合電壓,必須在盡可能靠近OVP器件的地方安排一些小型輸入和輸出電容(圖3)。


圖3:利用輸出電容來消除瞬態過衝。
在圖3的案例2中,輸出電容已被移除。這樣,當OVP器件輸入端出現快速輸入瞬態現象時,旁路元件將保持開路。這時可以在輸出端觀察到過 衝,這個過衝可能會損壞連接至OVP輸出端的電子元器件。為了解決這個問題,必須在輸出引腳上連接一個輸出電容,並盡量靠近OVP器件擺放。
由於源極和漏極之間存在PMOS寄生電容,在輸入脈衝期間正電壓電平將被傳遞,從而在PMOS驅動器喚醒期間維持一個比門電位更低的電壓(電容填充)。1個1μF的陶瓷電容足以解決這個問題。見圖3中的案例1。
另一個要點是過壓閥值的定義。過壓鎖定(OVLO)和欠壓鎖定(UVLO)閥值由發生欠壓或過壓事件時切斷旁路元件的內部電容所確定。 OVLO電平必須高於Vbus最大工作輸出電壓(5.25V)加上比較器的滯後電壓。同樣,UVLO參數的最大值必須低於係統中第一個元件的最大額定電壓。
通常OVLO的中心位於5.675V,能夠有效保護下遊係統,使其承受6V的電壓,而Vusb紋波電壓可達5.25V。此前的文章(參考資料1)中提 供了更詳細的資料,也提供了與牆適配器電源兼容的OVLO和UVLO參數值。
在設計OVP部分時,鑒於驅動關鍵電流的內部MOSFET的原因,不應忽視散熱問題。大家已經明白為什麼建議這類保護使用PMOS(低電流 消耗),而且由於PFet比NFet擁有更高的導通阻抗(Rdson),必須優化熱傳遞,以避免熱能損壞。根據應用所需的功率,建議采用具有裸露焊盤的封 裝(如NCP360 μDFN)。器件數據手冊中提供了RθJA圖表,也可以聯係安森美半導體銷售代表了解進一步信息。
如今大多數電子設備都有USB連接器,它們通過USB實 現數據交換和/或對便攜設備的電池充電。雖然USB這種通信協議已經相當普及,但當目標應用需要通過USB連接為設備供電時,必須注意一些安全防範措施。
3. 幾種不同的保護等級
正如“電氣特性和防護措施”小節所述那樣,浪湧電流是造成器件電氣損壞的根源之一,需要采用OVP器件來克服這一問題。為了避免任何類型的浪湧行為,OVP器件中通常都包含了軟啟動順序。這個特殊順序貫穿於PFet門的逐漸上升過程中,見圖4。[page]

圖 4:克服浪湧的OVP器件的軟啟動過程。
即便出現Vusb或牆適配器快速輸出上升(熱插),在器件的Vout端也觀察不到電壓尖峰,這得益於4ms的軟啟動控製。這種保護的最關鍵特性是能以最快速度檢測到任何過壓情況,然後將內部FET開路。
OVP器件的關閉時間從突破OVLO閥值開始算到Vout引腳下降為止。NCP360盡管消耗電流極低,但具有極快的關閉時間。典型值700ns/最大值1.5μs的關閉時間使得該器件成為當今市場上一流的器件,如圖5所示。

圖5:NCP360具有極快的關閉時間。
為了提供更高的保護等級,這些器件中可以加入過流保護(OCP)特性。通過提供這種額外的功能模塊,充電電流或設備的負載電流不會超過內部編程好的限定值。為了符合USB規範,而瞬態電流又可能高達550mA,因此電流極限必須高於這個值。這個功能集成在更先進的型號NCP361之中。這兩 款產品都提供熱保護功能。
- 噪聲中提取真值!瑞盟科技推出MSA2240電流檢測芯片賦能多元高端測量場景
- 10MHz高頻運行!氮矽科技發布集成驅動GaN芯片,助力電源能效再攀新高
- 失真度僅0.002%!力芯微推出超低內阻、超低失真4PST模擬開關
- 一“芯”雙電!聖邦微電子發布雙輸出電源芯片,簡化AFE與音頻設計
- 一機適配萬端:金升陽推出1200W可編程電源,賦能高端裝備製造
- 2026藍牙亞洲大會暨展覽在深啟幕
- H橋降壓-升壓電路中的交替控製與帶寬優化
- Tektronix 助力二維材料器件與芯片研究與創新
- 800V AI算力時代,GaN從“備選”變“剛需”?
- 大聯大世平集團首度亮相北京國際汽車展 攜手全球芯片夥伴打造智能車整合應用新典範
- 車規與基於V2X的車輛協同主動避撞技術展望
- 數字隔離助力新能源汽車安全隔離的新挑戰
- 汽車模塊拋負載的解決方案
- 車用連接器的安全創新應用
- Melexis Actuators Business Unit
- Position / Current Sensors - Triaxis Hall




