台達機電產品在均勻低給液係統的應用
發布時間:2011-09-18 來源:中國自動化網
中心議題:
- 低給液係統設備結構及工作原理
- 電氣架構圖及選型說明
- 設備工作原理及程序說明
低(di)給(gei)液(ye)在(zai)紡(fang)織(zhi)工(gong)藝(yi)上(shang)很(hen)常(chang)見(jian),也(ye)很(hen)重(zhong)要(yao)。本(ben)文(wen)中(zhong)的(de)噴(pen)盤(pan)式(shi)均(jun)勻(yun)低(di)給(gei)液(ye)係(xi)統(tong)設(she)備(bei)全(quan)套(tao)電(dian)氣(qi)采(cai)用(yong)了(le)台(tai)達(da)的(de)機(ji)電(dian)產(chan)品(pin),很(hen)好(hao)地(di)滿(man)足(zu)了(le)係(xi)統(tong)需(xu)求(qiu),在(zai)性(xing)價(jia)比(bi)方(fang)麵(mian)也(ye)有(you)很(hen)強(qiang)的(de)競(jing)爭(zheng)力(li)。此(ci)外(wai),本(ben)文(wen)還(hai)介(jie)紹(shao)了(le)噴(pen)盤(pan)式(shi)均(jun)勻(yun)低(di)給(gei)液(ye)係(xi)統(tong)的(de)設(she)備(bei)結(jie)構(gou)及(ji)工(gong)作(zuo)原(yuan)理(li),以(yi)及(ji)實(shi)現(xian)控(kong)製(zhi)架(jia)構(gou)及(ji)程(cheng)序(xu)。
1.設備結構及工作原理介紹
噴盤式均勻低給液係統是一種能將各種不同液體給液於紡織品上的技術。其工作原理是這樣的:在(zai)高(gao)度(du)旋(xuan)轉(zhuan)的(de)噴(pen)盤(pan)中(zhong)的(de)液(ye)體(ti)受(shou)強(qiang)大(da)的(de)離(li)心(xin)力(li)作(zuo)用(yong)形(xing)成(cheng)水(shui)膜(mo),並(bing)被(bei)盤(pan)麵(mian)上(shang)的(de)離(li)心(xin)線(xian)切(qie)割(ge)成(cheng)微(wei)米(mi)級(ji)水(shui)霧(wu)高(gao)速(su)噴(pen)射(she)衝(chong)破(po)織(zhi)物(wu)表(biao)層(ceng),均(jun)勻(yun)滲(shen)透(tou)於(yu)織(zhi)物(wu)纖(xian)維(wei)層(ceng)的(de)技(ji)術(shu),達(da)到(dao)快(kuai)速(su)回(hui)潮(chao)、手感豐滿、縮率穩定、增加克重、降低能耗的目的。
此設備廣泛用於預縮機、拉幅定型機、軋光機、蒸呢機、蒸化機等工序需要給濕的工藝上,有以下特點:
1) 觸摸屏設定操作、PLC控製;
2) 根據車速自動調節噴液量,織物獲得液體更加均勻;
3) 回收噴淋水多層過濾,保證噴盤動平衡,噴盤使用壽命更長;
4) 液滴大小30~70um。
其工藝過程如圖3所示,泵①抽取液槽②的液體或水,通過過濾器③輸送到噴盤架⑤上各種噴盤④中;當平幅運行的織物⑥通過時,液體便噴射其上;末被噴射到織物上的液體則通過回流管⑦流回到液槽;通過預過濾器⑧清除回流液體中的雜質;清洗裝置⑨⑩⑾保證了供液體單元的清洗,控製單元⑿控製整個裝置。

圖1 噴盤式均勻低給液係統設備全圖[page]

圖2 噴盤式均勻低給液係統噴盤架主體

圖3 噴盤式均勻低給液係統設備工藝圖
2.電氣架構圖及選型說明
根據客戶的設備小巧緊湊的特點,我們給客戶配置了以下產品:
PLC:DVP14SS11R2*1
人機界麵:DOP-B05S100
變頻器:VFD015M43A
測速編碼器
其它電氣配件

圖4 控製架構圖[page]
3.設備工作原理及程序說明
3.1工作原理及HMI畫麵
此(ci)設(she)備(bei)主(zhu)要(yao)用(yong)來(lai)給(gei)已(yi)織(zhi)好(hao)的(de)布(bu)加(jia)濕(shi),輸(shu)入(ru)信(xin)號(hao)有(you)兩(liang)個(ge),一(yi)個(ge)是(shi)主(zhu)機(ji)啟(qi)動(dong)信(xin)號(hao),另(ling)一(yi)個(ge)是(shi)主(zhu)機(ji)測(ce)速(su)輪(lun)脈(mai)衝(chong)信(xin)號(hao)。當(dang)主(zhu)機(ji)啟(qi)動(dong)後(hou),噴(pen)盤(pan)電(dian)機(ji)運(yun)行(xing),閥(fa)門(men)打(da)開(kai),供(gong)液(ye)泵(beng)先(xian)按(an)設(she)定(ding)的(de)最(zui)低(di)頻(pin)率(lv)運(yun)行(xing),當(dang)主(zhu)機(ji)升(sheng)速(su)後(hou),PLC根gen據ju測ce速su輪lun過guo來lai的de脈mai衝chong信xin號hao實shi時shi計ji算suan當dang前qian布bu料liao的de實shi際ji線xian速su度du,根gen據ju實shi際ji線xian速su度du及ji濕shi度du設she定ding值zhi控kong製zhi供gong水shui泵beng的de運yun行xing頻pin率lv,從cong而er控kong製zhi布bu麵mian的de濕shi度du。見jian圖tu5。

圖5 係統參數
參數設定:濕度設定用來設定供水量的大小,另外係統參數畫麵還設定供水最小頻率及其它輔助動作。見圖6。

圖6 用戶參數
監控畫麵:監視當前主機實際的線速度及濕度設定值。見圖7。

圖7 監控畫麵[page]
3.2 PLC程序說明
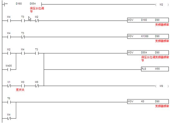
3.2.1測速程序:此部分程序原理就是采用PLC內nei置zhi的de高gao速su計ji算suan功gong能neng,計ji算suan單dan位wei時shi間jian內nei從cong測ce速su編bian碼ma器qi過guo來lai的de脈mai衝chong數shu,然ran後hou根gen據ju相xiang關guan機ji械xie係xi數shu折zhe算suan成cheng線xian速su度du,這zhe個ge值zhi作zuo為wei計ji算suan供gong水shui泵beng頻pin率lv的de一yi個ge係xi數shu,然ran後hou根gen據ju濕shi度du設she定ding值zhi,計ji算suan出chu實shi際ji所suo需xu的de供gong水shui頻pin率lv。見jian圖tu8。

圖8 測速程序
另介紹一下SS PLC的高速計數功能,如表1,ES/EX/SS係列機種支持高速計數器,總頻寬為20kHz。

表1 SS PLC高速計數
其中輸入點為X0、X1可規劃成更高速的計數器,1相輸入可達20kHz,但這兩個輸入點的計數頻率相加仍必須小於或等於頻寬20kHz的限製。若計數輸入為2相輸入信號,則計數頻率約為4kHz。輸入點X2、X3高速計數器1相輸入可達10kHz。
[page]
3.2.2供液頻率計算:供液頻率(濕度控製)計(ji)算(suan),當(dang)機(ji)器(qi)啟(qi)動(dong)後(hou),供(gong)水(shui)泵(beng)先(xian)按(an)最(zui)低(di)頻(pin)率(lv)運(yun)行(xing),當(dang)機(ji)器(qi)速(su)度(du)提(ti)高(gao)後(hou),經(jing)過(guo)計(ji)算(suan),超(chao)過(guo)最(zui)低(di)運(yun)行(xing)頻(pin)率(lv)後(hou),以(yi)實(shi)際(ji)計(ji)算(suan)的(de)頻(pin)率(lv)輸(shu)出(chu),當(dang)機(ji)器(qi)停(ting)止(zhi)時(shi),再(zai)按(an)最(zui)低(di)頻(pin)率(lv)運(yun)行(xing),延(yan)時(shi)設(she)定(ding)的(de)時(shi)間(jian)後(hou)停(ting)止(zhi)。見(jian)圖(tu)9。

圖9 供液頻率計算
3.2.3通訊程序:台達SS PLC提供兩個通訊口。本文中,SS PLC的COM1口已與觸摸屏通訊,所以利用SS PLC的COM2 通訊口(此通訊口接口是RS485),支持MODBUS通訊便利指令,編通訊程序像編順序邏輯程序一樣簡單,讓對通訊底層不是很了解的人也能快速上手。快速編寫MODBUS通訊程序,控製如台達全係列產品,如變頻器、溫控器、伺服等產品。見圖10。

圖10 通訊程序
4.結束語
該設備電氣架構簡單、功能豐富,已經獲得了客戶的最終認可。
- 噪聲中提取真值!瑞盟科技推出MSA2240電流檢測芯片賦能多元高端測量場景
- 10MHz高頻運行!氮矽科技發布集成驅動GaN芯片,助力電源能效再攀新高
- 失真度僅0.002%!力芯微推出超低內阻、超低失真4PST模擬開關
- 一“芯”雙電!聖邦微電子發布雙輸出電源芯片,簡化AFE與音頻設計
- 一機適配萬端:金升陽推出1200W可編程電源,賦能高端裝備製造
- 邊緣AI的發展為更智能、更可持續的技術鋪平道路
- IAR作為Qt Group獨立BU攜兩項重磅汽車電子應用開發方案首秀北京車展
- 安森美:用全光譜“智慧之眼”定義下一代工業機器人
- 貿澤EIT係列新一期,探索AI如何重塑日常科技與用戶體驗
- 算力爆發遇上電源革新,大聯大世平集團攜手晶豐明源線上研討會解鎖應用落地
- 車規與基於V2X的車輛協同主動避撞技術展望
- 數字隔離助力新能源汽車安全隔離的新挑戰
- 汽車模塊拋負載的解決方案
- 車用連接器的安全創新應用
- Melexis Actuators Business Unit
- Position / Current Sensors - Triaxis Hall




