無變壓器UPS設計與基於變壓器的UPS設計比較
發布時間:2024-01-08 責任編輯:lina
【導讀】隨著科技的發展,不間斷電源(UPS)在各個領域的應用越來越廣泛。UPS是一種能夠為電子設備提供穩定、可靠電源的設備,可以在市電中斷時立即切換到內部電池供電,保證設備的正常運行。根據其工作原理和結構特點,UPS可以分為無變壓器UPS和基於變壓器的UPS。本文將對這兩種UPS的設計進行比較分析。
隨著科技的發展,不間斷電源(UPS)在各個領域的應用越來越廣泛。UPS是一種能夠為電子設備提供穩定、可靠電源的設備,可以在市電中斷時立即切換到內部電池供電,保證設備的正常運行。根據其工作原理和結構特點,UPS可以分為無變壓器UPS和基於變壓器的UPS。本文將對這兩種UPS的設計進行比較分析。
一、無變壓器UPS設計
無變壓器UPS是指將整流器、逆變器和電池直接連接到負載的UPS。其工作原理是:市電經過整流器轉換為直流電,然後通過逆變器將直流電轉換為交流電,為負載提供穩定的電源。當市電中斷時,無變壓器UPS會立即切換到電池供電,保證負載的正常運行。
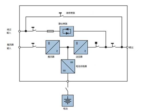
無變壓器UPS示意圖
無變壓器UPS的優點:
1.結構簡單:由於省去了變壓器,無變壓器UPS的結構更加簡單,便於安裝和維護。
2.效率高:無變壓器UPS的轉換效率較高,因為整流器和逆變器之間的能量損失較小。
3.成本低:由於省去了變壓器,無變壓器UPS的成本較低。
無變壓器UPS的缺點:
1.輸出電壓不穩定:由於無變壓器UPS的輸出電壓受到整流器和逆變器的影響,其輸出電壓可能存在一定的波動。
2.對負載的適應性較差:無變壓器UPS對負載的適應性較差,不能適應不同類型的負載。
二、基於變壓器的UPS設計
基於變壓器的UPS是指將整流器、逆變器和電池通過變壓器連接到負載的UPS。其工作原理是:市shi電dian經jing過guo整zheng流liu器qi轉zhuan換huan為wei直zhi流liu電dian,然ran後hou通tong過guo變bian壓ya器qi將jiang直zhi流liu電dian升sheng壓ya或huo降jiang壓ya,再zai通tong過guo逆ni變bian器qi將jiang直zhi流liu電dian轉zhuan換huan為wei交jiao流liu電dian,為wei負fu載zai提ti供gong穩wen定ding的de電dian源yuan。當dang市shi電dian中zhong斷duan時shi,基ji於yu變bian壓ya器qi的deUPS會立即切換到電池供電,保證負載的正常運行。
基於變壓器的UPS示意圖
基於變壓器的UPS的優點:
1.輸出電壓穩定:由於基於變壓器的UPS的輸出電壓受到變壓器的控製,其輸出電壓較為穩定。
2.對負載的適應性較好:基於變壓器的UPS可以適應不同類型的負載,滿足不同設備的需求。
基於變壓器的UPS的缺點:
1.結構複雜:由於需要使用變壓器,基於變壓器的UPS的結構較為複雜,安裝和維護較為困難。
2.成本較高:由於需要使用變壓器,基於變壓器的UPS的成本較高。
三、總結
通過對無變壓器UPS和基於變壓器的UPS設計的比較分析,我們可以看出,兩者各有優缺點。無變壓器UPS具有結構簡單、效率高、成本低等優點,但其輸出電壓不穩定,對負載的適應性較差;而基於變壓器的UPS具有輸出電壓穩定、對負載的適應性較好等優點,但其結構複雜,成本較高。因此,在選擇UPS時,用戶需要根據自己的實際需求和應用場景,綜合考慮各種因素,選擇合適的UPS類型。
基於變壓器的UPS和無變壓器的UPS之間的技術差異
顯然,無變壓器和基於變壓器的UPS之間最顯著的區別是變壓器組件的存在。為了更好地了解它們的技術特點和性能,下麵列出了以下技術特性比較。
免責聲明:本文為轉載文章,轉載此文目的在於傳遞更多信息,版權歸原作者所有。本文所用視頻、圖片、文字如涉及作品版權問題,請聯係小編進行處理。
推薦閱讀:
意法半導體公布2023年第四季度及全年財報和電話會議時間安排
百家跨國公司看中國丨意法半導體曹誌平:持續完善在華產業鏈部署
- 噪聲中提取真值!瑞盟科技推出MSA2240電流檢測芯片賦能多元高端測量場景
- 10MHz高頻運行!氮矽科技發布集成驅動GaN芯片,助力電源能效再攀新高
- 失真度僅0.002%!力芯微推出超低內阻、超低失真4PST模擬開關
- 一“芯”雙電!聖邦微電子發布雙輸出電源芯片,簡化AFE與音頻設計
- 一機適配萬端:金升陽推出1200W可編程電源,賦能高端裝備製造
- 築基AI4S:摩爾線程全功能GPU加速中國生命科學自主生態
- 一秒檢測,成本降至萬分之一,光引科技把幾十萬的台式光譜儀“搬”到了手腕上
- AI服務器電源機櫃Power Rack HVDC MW級測試方案
- 突破工藝邊界,奎芯科技LPDDR5X IP矽驗證通過,速率達9600Mbps
- 通過直接、準確、自動測量超低範圍的氯殘留來推動反滲透膜保護
- 車規與基於V2X的車輛協同主動避撞技術展望
- 數字隔離助力新能源汽車安全隔離的新挑戰
- 汽車模塊拋負載的解決方案
- 車用連接器的安全創新應用
- Melexis Actuators Business Unit
- Position / Current Sensors - Triaxis Hall



