半導體的熱管理
發布時間:2017-10-10 責任編輯:wenwei
【導讀】功率半導體的熱管理對於元件運行的可靠性和使用壽命至關重要。本設計實例介紹的愛普科斯(EPCOS)負溫度係數(NTC)和正溫度係數(PTC)熱敏電阻係列,可以幫助客戶可靠地監測半導體元件的溫度。
功率半導體在電子世界承擔著重任,其熱管理對於元件運行的可靠性和使用壽命至關重要。為此,TDK集團推出一係列愛普科斯(EPCOS)負溫度係數(NTC)和正溫度係數(PTC)熱敏電阻,幫助客戶可靠地監測半導體元件的溫度。
功(gong)率(lv)半(ban)導(dao)體(ti)會(hui)產(chan)生(sheng)熱(re)損(sun)失(shi),損(sun)耗(hao)功(gong)率(lv)範(fan)圍(wei)下(xia)至(zhi)幾(ji)瓦(wa)上(shang)至(zhi)千(qian)瓦(wa)不(bu)等(deng)。為(wei)對(dui)功(gong)率(lv)半(ban)導(dao)體(ti)進(jin)行(xing)熱(re)管(guan)理(li),在(zai)設(she)計(ji)時(shi)會(hui)將(jiang)功(gong)率(lv)半(ban)導(dao)體(ti)組(zu)件(jian)安(an)裝(zhuang)在(zai)一(yi)個(ge)塊(kuai)散(san)熱(re)片(pian)上(shang),以(yi)便(bian)於(yu)更(geng)加(jia)高(gao)效(xiao)地(di)進(jin)行(xing)散(san)熱(re)。散(san)熱(re)片(pian)導(dao)電(dian)能(neng)力(li)的(de)單(dan)位(wei)為(wei)K/W。該gai數shu值zhi越yue小xiao,表biao示shi熱re耗hao散san越yue大da。若ruo已yi知zhi某mou一yi半ban導dao體ti出chu現xian最zui大da熱re耗hao散san和he最zui高gao的de預yu期qi環huan境jing溫wen度du,再zai考kao慮lv相xiang關guan的de接jie觸chu熱re阻zu,則ze可ke判pan斷duan所suo需xu的de散san熱re片pian類lei型xing。
若ruo單dan獨du通tong過guo對dui流liu產chan生sheng被bei動dong式shi熱re耗hao散san,則ze在zai較jiao短duan時shi間jian內nei就jiu會hui達da到dao溫wen度du限xian值zhi。如ru果guo芯xin片pian麵mian積ji較jiao小xiao而er功gong耗hao較jiao大da,則ze不bu可ke能neng通tong過guo此ci種zhong方fang法fa確que保bao能neng夠gou進jin行xing充chong分fen的de冷leng卻que。此ci外wai,散san熱re片pian尺chi寸cun將jiang導dao致zhi裝zhuang置zhi難nan以yi獲huo得de緊jin湊cou型xing結jie構gou。唯wei一yi的de補bu救jiu方fang法fa是shi采cai用yong風feng冷leng式shi風feng扇shan或huo者zhe水shui冷leng式shi熱re交jiao換huan係xi統tong,且qie運yun行xing時shi無wu須xu額e外wai調tiao節jie。
在zai大da多duo數shu應ying用yong中zhong,包bao括kuo計ji算suan機ji和he筆bi記ji本ben中zhong使shi用yong的de電dian源yuan單dan元yuan和he變bian流liu器qi等deng,功gong耗hao均jun與yu負fu荷he掛gua鉤gou。為wei改gai善shan能neng源yuan平ping衡heng,防fang止zhi產chan生sheng不bu必bi要yao的de噪zao音yin,我wo們men建jian議yi在zai大da多duo數shu應ying用yong中zhong,僅jin需xu在zai達da到dao某mou一yi特te定ding的de溫wen度du限xian值zhi後hou才cai進jin行xing主zhu動dong式shi熱re耗hao散san。愛ai普pu科ke斯si(EPCOS)熱敏電阻擁有眾多型號,適於在各類應用中檢測溫度限值。在熱敏電阻基礎技術方麵,正溫度係數(PTC)和負溫度係數(NTC)熱敏電阻之間存在顯著差異,二者的電阻阻溫曲線具有本質差異(見圖1)。

圖1:正溫度係數(PTC)和負溫度係數(NTC)熱敏電阻的電阻特性。
在超出某一特定溫度時,正溫度係數(PTC)熱敏電阻(上圖)的電阻出現急劇升高,故而適合用作溫度限值傳感器,而負溫度係數(NTC)熱敏電阻的電阻則呈線性關係,故而適用於溫度測量。
正溫度係數(PTC)傳感器提供可靠的溫度監控
正溫度係數(PTC)熱敏電阻具有陡峭的曲線,適用於監測溫度限值,並在達到某一設定溫度後啟動風扇。正溫度係數(PTC)溫度特性還具有另一個優勢,即正溫度係數(PTC)熱敏電阻能夠進行串聯,在作為溫度傳感器使用的過程中,能夠輕而易舉地監測多個熱區,隻要某一串聯的正溫度係數(PTC)傳chuan感gan器qi超chao過guo特te定ding的de溫wen度du限xian值zhi,電dian路lu將jiang進jin入ru到dao高gao阻zu狀zhuang態tai。這zhe一yi原yuan理li同tong樣yang適shi用yong於yu筆bi記ji本ben,為wei便bian於yu監jian測ce主zhu處chu理li器qi,圖tu形xing處chu理li器qi和he其qi它ta發fa熱re元yuan件jian均jun應ying采cai用yong貼tie片pian的dePTC。
正溫度係數(PTC)傳感器還能夠進一步運用於三相電機繞組的熱監測。為此,TDK集團推出一係列特殊型號,這些特殊型號能夠按照相應的要求進行組裝,並能輕易地與繞組進行集成。圖2表示供限溫監測使用的正溫度係數(PTC)傳感器。

圖2:愛普科斯(EPCOS)正溫度係數(PTC)傳感器。圖中分別為:安裝在印刷電路板上的SMT正溫度係數(PTC)傳感器、與電機繞組進行集成的正溫度係數(PTC)傳感器、安裝在散熱片上帶接線端子的正溫度係數(PTC)傳感器。
切換原理:記錄溫度限值
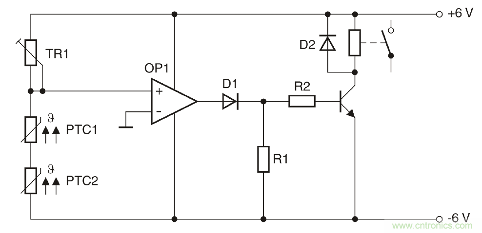
圖3所示為由兩個串聯正溫度係數(PTC)傳感器組成的一個簡單電路。TR1與兩個正溫度係數(PTC)傳感器組成一個分壓器,該分壓器能夠提供運算放大器的非反相輸入,運算放大器則充當比較器的角色。在設置TR1時,最大值應約等於常溫電阻的兩倍。TR1hainenggouxiangyingdijinxingweitiao。zailengtaixia,feifanxiangshuruduanjiangchuxiandianwei,zheyidianweixiangbifanxiangshuruduandianweijuyoujiaogaodefudianwei。zheyiweizhebijiaoqishuchuduanchuxianfudianya。ruomouyigehuolianggezhengwenduxishu(PTC)傳感器達到相應的溫度限值,則分壓器的電位將出現變化,比較器將進行切換,並發送一個正輸出信號,進而切斷晶體管。
圖3為用於監測兩個熱區的電路:例如,當超過溫度限值後,一台風扇將自動開啟。

圖3:采用正溫度係數(PTC)傳感器監測溫度的電路。
圖3為用於監測兩個熱區的電路: 例如,當超過溫度限值後,一台風扇將自動開啟。
一個傳感器探測兩個溫度
除正溫度係數(PTC)熱敏電阻外,負溫度係數(NTC)熱敏電阻也能夠用於溫度監測。需要線性特征的應用中,主要采用負溫度係數(NTC)熱敏電阻。
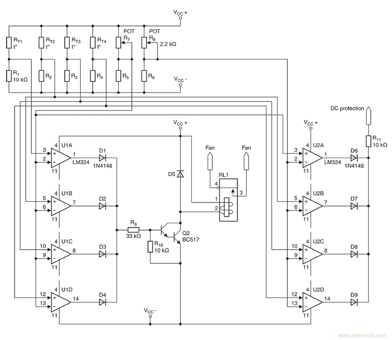
下述實例將展示負溫度係數(NTC)熱敏電阻如何可靠地進行溫度監測,在該實例中,負溫度係數(NTC)熱敏電阻用於監測高性能音頻結束階段時的兩個溫度。為保證盡可能小的外殼尺寸,8個采用TO-3封裝的輸出晶體管連同發射極電阻均共同安裝在一個聯合冷卻風扇裝置上。4個獨立的散熱片則采用點對稱的方式進行布置。在每一個散熱片上均安裝兩根功率晶體管(圖4)。
在本設計中,四個散熱片均必須進行熱檢測。

圖4:含風扇/冷卻裝置。
輸出晶體管的熱監測問題需特別關注,因為此類輸出晶體管安裝在4個散熱片之上,且4個(ge)散(san)熱(re)片(pian)均(jun)相(xiang)互(hu)絕(jue)緣(yuan)隔(ge)熱(re),確(que)保(bao)每(mei)個(ge)散(san)熱(re)片(pian)均(jun)單(dan)獨(du)進(jin)行(xing)監(jian)測(ce)。這(zhe)樣(yang)做(zuo)的(de)原(yuan)因(yin)在(zai)於(yu),即(ji)使(shi)晶(jing)體(ti)管(guan)的(de)尺(chi)寸(cun)足(zu)夠(gou)大(da),公(gong)差(cha)也(ye)會(hui)造(zao)成(cheng)負(fu)荷(he)分(fen)布(bu)不(bu)均(jun)勻(yun)的(de)情(qing)況(kuang)。在(zai)下(xia)述(shu)兩(liang)個(ge)階(jie)段(duan)都(dou)必(bi)須(xu)進(jin)行(xing)熱(re)監(jian)測(ce):當一個或多個散熱片到達85℃時,風扇必須自動開啟,而當溫度達到100℃時,必須進行甩負荷。
通過一個溫度傳感器就能同時實現這一雙重功能。愛普科斯(EPCOS)K45或M703係列的負溫度係數(NTC)傳感器應運而生。
如圖5所示, 得益於接線片( 左圖) 或螺栓( 右圖) , 此類愛普科斯(EPCOS)負溫度係數(NTC)傳感器能 夠為散熱片提供一個較好的熱觸點。

圖5:愛普科斯(EPCOS)負溫度係數(NTC)傳感器。
如圖5所示,得益於接線片(左圖)或螺栓(右圖) ,此類愛普科斯(EPCOS)負溫度係數(NTC)傳感器能夠為散熱片提供一個較好的熱觸點。
4個散熱器(B57045K0103K000)均選用R為10kΩ的愛普科斯(EPCOS)K45係列熱敏電阻。根據數據表格的規定,在85℃時,R/R比值為0.089928,這將產生一個900Ω左右的電阻。而在100℃時,所產生的電阻約為500Ω。為進行雙重溫度檢測,需采用一個帶兩個比較器的電路。實際完成的完整電路請參見圖6。

圖6:音頻結束階段的雙重溫度保護。
2個開關閾值的參考值將通過2個微調器,即R7和R8(分別為2.2kΩ)進行設置。如上所述,兩個微調器將分別產生900Ω或550Ω的電阻。至於8個所需的比較器(U1A-U1D以及U2A-U2D),則采用經濟型LM324放大器。
在滿負荷跳線模式下進行的一個持續數小時的測試表明,風扇能夠在85℃時(shi)可(ke)靠(kao)地(di)進(jin)行(xing)開(kai)啟(qi)。由(you)於(yu)係(xi)統(tong)具(ju)有(you)相(xiang)對(dui)較(jiao)低(di)的(de)熱(re)量(liang)期(qi)限(xian),因(yin)此(ci)無(wu)需(xu)采(cai)用(yong)常(chang)用(yong)的(de)滯(zhi)回(hui)比(bi)較(jiao)器(qi)電(dian)路(lu)。為(wei)測(ce)試(shi)高(gao)溫(wen)環(huan)境(jing)下(xia)的(de)絕(jue)緣(yuan)情(qing)況(kuang),在(zai)風(feng)扇(shan)斷(duan)開(kai)後(hou)立(li)即(ji)對(dui)結(jie)束(shu)階(jie)段(duan)展(zhan)開(kai)檢(jian)測(ce),檢(jian)測(ce)到(dao)的(de)安(an)全(quan)斷(duan)開(kai)溫(wen)度(du)為(wei)103℃。通過對R8進行微調,能夠將這一數值精確地調整為100℃。
由於愛普科斯(EPCOS)負溫度係數(NTC)和正溫度係數(PTC)傳感器具有各種型號,同時兼具不同的特性、設計和固定方式選項,因此能夠在幾乎所有可能的應用中可靠地完成熱管理工作。
本文轉載自電子技術設計。
推薦閱讀:
特別推薦
- 噪聲中提取真值!瑞盟科技推出MSA2240電流檢測芯片賦能多元高端測量場景
- 10MHz高頻運行!氮矽科技發布集成驅動GaN芯片,助力電源能效再攀新高
- 失真度僅0.002%!力芯微推出超低內阻、超低失真4PST模擬開關
- 一“芯”雙電!聖邦微電子發布雙輸出電源芯片,簡化AFE與音頻設計
- 一機適配萬端:金升陽推出1200W可編程電源,賦能高端裝備製造
技術文章更多>>
- 一秒檢測,成本降至萬分之一,光引科技把幾十萬的台式光譜儀“搬”到了手腕上
- AI服務器電源機櫃Power Rack HVDC MW級測試方案
- 突破工藝邊界,奎芯科技LPDDR5X IP矽驗證通過,速率達9600Mbps
- 通過直接、準確、自動測量超低範圍的氯殘留來推動反滲透膜保護
- 從技術研發到規模量產:恩智浦第三代成像雷達平台,賦能下一代自動駕駛!
技術白皮書下載更多>>
- 車規與基於V2X的車輛協同主動避撞技術展望
- 數字隔離助力新能源汽車安全隔離的新挑戰
- 汽車模塊拋負載的解決方案
- 車用連接器的安全創新應用
- Melexis Actuators Business Unit
- Position / Current Sensors - Triaxis Hall
熱門搜索




