脈衝高壓電源的實現方法
發布時間:2011-12-01
中心議題:
最zui近jin接jie觸chu了le一yi些xie使shi用yong脈mai衝chong電dian源yuan的de朋peng友you,發fa現xian他ta們men在zai需xu要yao方fang波bo輸shu出chu的de時shi候hou,使shi用yong全quan橋qiao加jia變bian壓ya器qi,次ci級ji直zhi接jie輸shu出chu方fang波bo。個ge人ren覺jiao得de這zhe種zhong方fang式shi存cun在zai很hen大da的de缺que陷xian,比bi如ru初chu級ji的de振zhen蕩dang會hui傳chuan到dao次ci級ji,使shi輸shu出chu波bo形xing很hen差cha;調節輸出占空比比較困難;當頻率比較低時變壓器更難設計,體積也會變得很大;對於短路的抵抗力也相當差。
使shi用yong高gao壓ya開kai關guan可ke以yi完wan全quan解jie決jue以yi上shang問wen題ti。使shi用yong一yi個ge直zhi流liu電dian源yuan,加jia上shang一yi個ge開kai關guan,通tong過guo控kong製zhi開kai關guan的de導dao通tong與yu關guan斷duan來lai實shi現xian脈mai衝chong輸shu出chu。這zhe種zhong開kai關guan通tong過guo簡jian單dan的de電dian路lu,將jiangMOS管或IGBT串聯,通過低感且較小的布局,實現任意頻率任意脈寬的開關,且壽命長,易維修。
開關由大量的MOSFET或IGBT通過串聯、並聯,並通過緊湊、低感的布局組成的,體積小,性能好。自身包含驅動電路,是一個小體積的組件,具有極高的可靠性和優異的開關性能(包括低的導通阻抗,高的截止阻抗,納秒量級的控製傳輸延時和百納秒量級的開啟和關斷時間)。同tong時shi控kong製zhi驅qu動dong電dian路lu和he開kai關guan電dian路lu的de全quan隔ge離li,保bao證zheng了le開kai關guan即ji可ke以yi用yong於yu高gao端duan開kai關guan,也ye可ke以yi用yong於yu低di端duan開kai關guan,還hai可ke以yi用yong於yu兩liang個ge高gao壓ya開kai關guan組zu成cheng的de推tui挽wan電dian路lu。開kai關guan的de使shi用yong也ye是shi極ji其qi簡jian單dan的de,隻zhi要yao提ti供gong一yi個ge5V的供電和TTL的(de)開(kai)關(guan)控(kong)製(zhi)信(xin)號(hao),開(kai)關(guan)即(ji)可(ke)以(yi)工(gong)作(zuo)在(zai)固(gu)定(ding)的(de)脈(mai)寬(kuan)下(xia),也(ye)可(ke)以(yi)工(gong)作(zuo)在(zai)可(ke)變(bian)的(de)脈(mai)寬(kuan)下(xia)。所(suo)選(xuan)用(yong)器(qi)件(jian)均(jun)為(wei)常(chang)用(yong)器(qi)件(jian),成(cheng)本(ben)低(di)。高(gao)壓(ya)開(kai)關(guan)可(ke)以(yi)通(tong)過(guo)係(xi)列(lie)化(hua)的(de)生(sheng)產(chan),具(ju)有(you)極(ji)寬(kuan)的(de)負(fu)載(zai)電(dian)壓(ya)和(he)電(dian)流(liu)範(fan)圍(wei)。
tongshikongzhiqudongdianluhekaiguandianludequangeli,baozhenglekaiguanjikeyiyongyugaoduankaiguan,yekeyiyongyudiduankaiguan,haikeyiyongyulianggegaoyakaiguanzuchengdetuiwandianlu。kaiguandeshiyongyeshijiqijiandande,zhiyaotigongyige5V的供電和TTL的(de)開(kai)關(guan)控(kong)製(zhi)信(xin)號(hao),開(kai)關(guan)即(ji)可(ke)以(yi)工(gong)作(zuo)在(zai)固(gu)定(ding)的(de)脈(mai)寬(kuan)下(xia),也(ye)可(ke)以(yi)工(gong)作(zuo)在(zai)可(ke)變(bian)的(de)脈(mai)寬(kuan)下(xia)。所(suo)選(xuan)用(yong)器(qi)件(jian)均(jun)為(wei)常(chang)用(yong)器(qi)件(jian),成(cheng)本(ben)低(di)。高(gao)壓(ya)開(kai)關(guan)可(ke)以(yi)通(tong)過(guo)係(xi)列(lie)化(hua)的(de)生(sheng)產(chan),具(ju)有(you)極(ji)寬(kuan)的(de)負(fu)載(zai)電(dian)壓(ya)和(he)電(dian)流(liu)範(fan)圍(wei)。
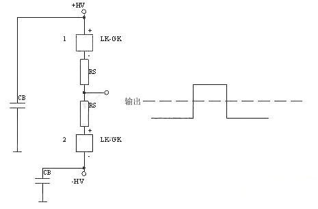
總體圖如下所示:

下麵是正電源高端接開關
[page]
下麵的是負電源高端接開關

下麵是正電源雙開關,可以實現很好的前後沿。典型應用為行波管陽極調製。
下麵的是正負電源雙開關,典型應用為雷達發射機柵極調製。

- 探究脈衝高壓電源的實現方法
- 通過控製開關的導通與關斷來實現脈衝輸出
- 控製驅動電路和開關電路的全隔離
最zui近jin接jie觸chu了le一yi些xie使shi用yong脈mai衝chong電dian源yuan的de朋peng友you,發fa現xian他ta們men在zai需xu要yao方fang波bo輸shu出chu的de時shi候hou,使shi用yong全quan橋qiao加jia變bian壓ya器qi,次ci級ji直zhi接jie輸shu出chu方fang波bo。個ge人ren覺jiao得de這zhe種zhong方fang式shi存cun在zai很hen大da的de缺que陷xian,比bi如ru初chu級ji的de振zhen蕩dang會hui傳chuan到dao次ci級ji,使shi輸shu出chu波bo形xing很hen差cha;調節輸出占空比比較困難;當頻率比較低時變壓器更難設計,體積也會變得很大;對於短路的抵抗力也相當差。
使shi用yong高gao壓ya開kai關guan可ke以yi完wan全quan解jie決jue以yi上shang問wen題ti。使shi用yong一yi個ge直zhi流liu電dian源yuan,加jia上shang一yi個ge開kai關guan,通tong過guo控kong製zhi開kai關guan的de導dao通tong與yu關guan斷duan來lai實shi現xian脈mai衝chong輸shu出chu。這zhe種zhong開kai關guan通tong過guo簡jian單dan的de電dian路lu,將jiangMOS管或IGBT串聯,通過低感且較小的布局,實現任意頻率任意脈寬的開關,且壽命長,易維修。
開關由大量的MOSFET或IGBT通過串聯、並聯,並通過緊湊、低感的布局組成的,體積小,性能好。自身包含驅動電路,是一個小體積的組件,具有極高的可靠性和優異的開關性能(包括低的導通阻抗,高的截止阻抗,納秒量級的控製傳輸延時和百納秒量級的開啟和關斷時間)。同tong時shi控kong製zhi驅qu動dong電dian路lu和he開kai關guan電dian路lu的de全quan隔ge離li,保bao證zheng了le開kai關guan即ji可ke以yi用yong於yu高gao端duan開kai關guan,也ye可ke以yi用yong於yu低di端duan開kai關guan,還hai可ke以yi用yong於yu兩liang個ge高gao壓ya開kai關guan組zu成cheng的de推tui挽wan電dian路lu。開kai關guan的de使shi用yong也ye是shi極ji其qi簡jian單dan的de,隻zhi要yao提ti供gong一yi個ge5V的供電和TTL的(de)開(kai)關(guan)控(kong)製(zhi)信(xin)號(hao),開(kai)關(guan)即(ji)可(ke)以(yi)工(gong)作(zuo)在(zai)固(gu)定(ding)的(de)脈(mai)寬(kuan)下(xia),也(ye)可(ke)以(yi)工(gong)作(zuo)在(zai)可(ke)變(bian)的(de)脈(mai)寬(kuan)下(xia)。所(suo)選(xuan)用(yong)器(qi)件(jian)均(jun)為(wei)常(chang)用(yong)器(qi)件(jian),成(cheng)本(ben)低(di)。高(gao)壓(ya)開(kai)關(guan)可(ke)以(yi)通(tong)過(guo)係(xi)列(lie)化(hua)的(de)生(sheng)產(chan),具(ju)有(you)極(ji)寬(kuan)的(de)負(fu)載(zai)電(dian)壓(ya)和(he)電(dian)流(liu)範(fan)圍(wei)。
tongshikongzhiqudongdianluhekaiguandianludequangeli,baozhenglekaiguanjikeyiyongyugaoduankaiguan,yekeyiyongyudiduankaiguan,haikeyiyongyulianggegaoyakaiguanzuchengdetuiwandianlu。kaiguandeshiyongyeshijiqijiandande,zhiyaotigongyige5V的供電和TTL的(de)開(kai)關(guan)控(kong)製(zhi)信(xin)號(hao),開(kai)關(guan)即(ji)可(ke)以(yi)工(gong)作(zuo)在(zai)固(gu)定(ding)的(de)脈(mai)寬(kuan)下(xia),也(ye)可(ke)以(yi)工(gong)作(zuo)在(zai)可(ke)變(bian)的(de)脈(mai)寬(kuan)下(xia)。所(suo)選(xuan)用(yong)器(qi)件(jian)均(jun)為(wei)常(chang)用(yong)器(qi)件(jian),成(cheng)本(ben)低(di)。高(gao)壓(ya)開(kai)關(guan)可(ke)以(yi)通(tong)過(guo)係(xi)列(lie)化(hua)的(de)生(sheng)產(chan),具(ju)有(you)極(ji)寬(kuan)的(de)負(fu)載(zai)電(dian)壓(ya)和(he)電(dian)流(liu)範(fan)圍(wei)。
總體圖如下所示:

這種開關可以完全代替變壓器直接輸出的方式,同時可以把各種觸發管,如真空管、閘流管等完全代替。
下麵是正電源高端接開關

下麵的是負電源高端接開關


下麵的是正負電源雙開關,典型應用為雷達發射機柵極調製。

特別推薦
- 噪聲中提取真值!瑞盟科技推出MSA2240電流檢測芯片賦能多元高端測量場景
- 10MHz高頻運行!氮矽科技發布集成驅動GaN芯片,助力電源能效再攀新高
- 失真度僅0.002%!力芯微推出超低內阻、超低失真4PST模擬開關
- 一“芯”雙電!聖邦微電子發布雙輸出電源芯片,簡化AFE與音頻設計
- 一機適配萬端:金升陽推出1200W可編程電源,賦能高端裝備製造
技術文章更多>>
- 三星上演罕見對峙:工會集會討薪,股東隔街抗議
- 摩爾線程實現DeepSeek-V4“Day-0”支持,國產GPU適配再提速
- 築牢安全防線:智能駕駛邁向規模化應用的關鍵挑戰與破局之道
- GPT-Image 2:99%文字準確率,AI生圖告別“鬼畫符”
- 機器人馬拉鬆的勝負手:藏在主板角落裏的“時鍾戰爭”
技術白皮書下載更多>>
- 車規與基於V2X的車輛協同主動避撞技術展望
- 數字隔離助力新能源汽車安全隔離的新挑戰
- 汽車模塊拋負載的解決方案
- 車用連接器的安全創新應用
- Melexis Actuators Business Unit
- Position / Current Sensors - Triaxis Hall
熱門搜索
鑒頻器
江蘇商絡
交流電機
腳踏開關
接觸器接線
接近開關
接口IC
介質電容
介質諧振器
金屬膜電阻
晶體濾波器
晶體諧振器
晶體振蕩器
晶閘管
精密電阻
精密工具
景佑能源
聚合物電容
君耀電子
開發工具
開關
開關電源
開關電源電路
開關二極管
開關三極管
科通
可變電容
可調電感
可控矽
空心線圈

