達人解析:生活中常見的消防應急燈電路
發布時間:2014-12-09 責任編輯:echolady
【導讀】消(xiao)防(fang)應(ying)急(ji)燈(deng)可(ke)以(yi)說(shuo)是(shi)生(sheng)活(huo)中(zhong)常(chang)見(jian)的(de)設(she)備(bei)。消(xiao)防(fang)應(ying)急(ji)燈(deng)常(chang)備(bei)用(yong)在(zai)公(gong)共(gong)場(chang)所(suo)的(de)走(zou)廊(lang)或(huo)者(zhe)消(xiao)防(fang)通(tong)道(dao)內(nei)。市(shi)麵(mian)上(shang)消(xiao)防(fang)用(yong)品(pin)的(de)種(zhong)類(lei)繁(fan)多(duo),功(gong)能(neng)基(ji)本(ben)相(xiang)同(tong)。本(ben)文(wen)就(jiu)來(lai)為(wei)大(da)家(jia)解(jie)析(xi)消(xiao)防(fang)應(ying)急(ji)燈(deng)的(de)電(dian)路(lu)原(yuan)理(li)。
電池用三節五號1800m A.h鎳氫電池,夏天不用陽光直接照射太陽板,在鞍明亮處即可充電。交流充電提供4. 3V充電電壓,約350mA充電電流。假如使用三節五號鎳鎘電池,限流電阻Ri應改為8~iori,以減小充電電流,避免損壞電池。消防應急燈被廣泛安裝於公共場所的走廊、xiaofangtongdaonei,shuyuxiaofangzhuanyongshebei。shichangshangzhongduodexiaofangyingjidengjudoushiyouxiaofanggongandoumenjianzhidechanpin,pinzhongfanduo,dangongnengjibenyiyang。dangshidiantingdianshi,shaofangyingjidengzidongdianliang,laidianshizidongximie。
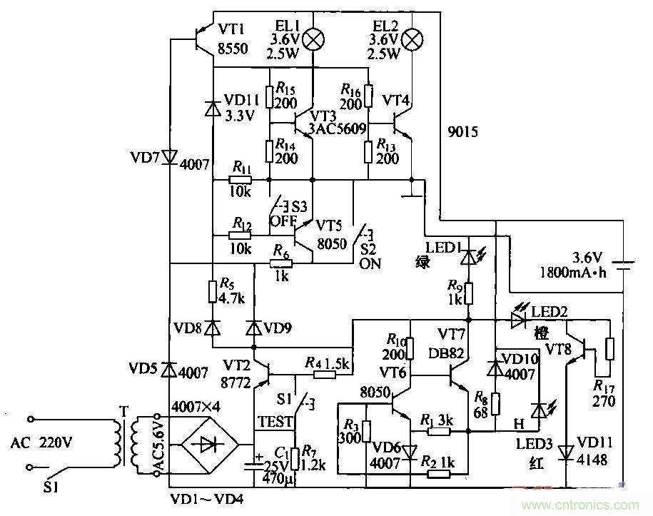
消防應急燈作為一種備用照明設備,在燈具內裝有停電時提供電源的蓄電池,在有市電供電的情況下給電池充電。由於長時間與220V交流電源並聯在一起工作,所以易出故障。出於屬於專用產品,大多數不提供電路原理圖。本圖是根據實物繪測的奇輝GF-066型全自動消防應急燈電路。

圖1
(2)工作原理
①燈光控製電路:由VT3、VT4、VT5、VT7和鍵S2、S3構成,在無市電時,按一下S2(開)鍵.VT5飽和導通,VT5的集電極電流通過Rt。使VT7維持導通;VD11反向擊穿工作在穩壓狀態。VT5的集電極電壓給VT3、VT4提供偏置,使其導通。點亮EL1、EL2。當按一下S3(關)鍵時,VT7截止,撤除了VT5導通條件,燈關閉。
當有市電供電時,外電原經VD9使VD7反向截止,VT5無法導通,鍵S2和S3都不能控製燈El,l、EL2的開和關。停電後二極管VD7負極電位變為零。使其瞬間正向導通,VT5飽和導通,構成點燈電路條件,EL1、EL2點亮。來電後VD7負極電位變高叉反向截止,VT5截止,燈滅(起到自動控製的作用).燈控製電路中:VD7、VT7通過風工作在臨界狀態。開關鍵S2、S3隻起到觸發作用。
②電訛充電電路:外電源經vr2、VT6、風、VD10對電池進行恒流充電,當有外電源供電時,充電流經RB、VDIO向電池充電,且使充電指示燈LED3點亮。
③電源電路:220V交流經變壓、整流濾波,由VT1集電極輸出4.6V直流電壓,主要提供給充電電路給電池充電,並經硒使LED1發光措示。
④試驗電路:當按住試驗按鍵Sl不放時,VT1截止,VD7負極電位變低而正偏導通,使VT5導通,滿足點燈條件,使LED1、LED2點亮。鬆開Sl鍵,燈隨即熄滅。試驗電路的作用是測試點燈電路是否正常。
⑤故障顯示電路:由VD13、VT8、R7和VD11組成故障指示電路,如果外電源電壓過高使VT8導通,LEDZ點亮.指示過電壓故障。
相關閱讀:
自帶記憶功能的自動應急燈電路詳解
可延長14min的太陽能LED驅動器電路設計
真金不怕火煉,高精度低噪聲濾波電路
特別推薦
- 噪聲中提取真值!瑞盟科技推出MSA2240電流檢測芯片賦能多元高端測量場景
- 10MHz高頻運行!氮矽科技發布集成驅動GaN芯片,助力電源能效再攀新高
- 失真度僅0.002%!力芯微推出超低內阻、超低失真4PST模擬開關
- 一“芯”雙電!聖邦微電子發布雙輸出電源芯片,簡化AFE與音頻設計
- 一機適配萬端:金升陽推出1200W可編程電源,賦能高端裝備製造
技術文章更多>>
- 2026藍牙亞洲大會暨展覽在深啟幕
- 新市場與新場景推動嵌入式係統研發走向統一開發平台
- 維智捷發布中國願景
- 2秒啟動係統 • 資源受限下HMI最優解,米爾RK3506開發板× LVGL Demo演示
- H橋降壓-升壓電路中的交替控製與帶寬優化
技術白皮書下載更多>>
- 車規與基於V2X的車輛協同主動避撞技術展望
- 數字隔離助力新能源汽車安全隔離的新挑戰
- 汽車模塊拋負載的解決方案
- 車用連接器的安全創新應用
- Melexis Actuators Business Unit
- Position / Current Sensors - Triaxis Hall
熱門搜索
接口IC
介質電容
介質諧振器
金屬膜電阻
晶體濾波器
晶體諧振器
晶體振蕩器
晶閘管
精密電阻
精密工具
景佑能源
聚合物電容
君耀電子
開發工具
開關
開關電源
開關電源電路
開關二極管
開關三極管
科通
可變電容
可調電感
可控矽
空心線圈
控製變壓器
控製模塊
藍牙
藍牙4.0
藍牙模塊
浪湧保護器




