信號隔離與電源隔離的知識點詳解
發布時間:2021-02-27 責任編輯:lina
【導讀】模mo擬ni信xin號hao的de隔ge離li是shi非fei常chang頭tou疼teng的de,有you時shi候hou不bu得de不bu需xu要yao隔ge離li。隔ge離li數shu字zi信xin號hao的de辦ban法fa很hen多duo,隔ge離li模mo擬ni信xin號hao的de辦ban法fa卻que沒mei有you想xiang象xiang的de那na麼me多duo,關guan鍵jian是shi隔ge離li的de成cheng本ben,比bi想xiang象xiang的de都dou要yao高gao出chu許xu多duo。特te別bie是shi要yao求qiu精jing確que測ce量liang的de場chang合he,模mo擬ni信xin號hao的de隔ge離li,成cheng本ben高gao得de更geng加jia是shi離li譜pu的de無wu法fa想xiang象xiang。
第一部分 信號隔離
模擬信號的隔離是非常頭疼的,有時候不得不需要隔離。大部分基於以下需要:
1.隔離幹擾源;
2.分隔高電壓。
隔(ge)離(li)數(shu)字(zi)信(xin)號(hao)的(de)辦(ban)法(fa)很(hen)多(duo),隔(ge)離(li)模(mo)擬(ni)信(xin)號(hao)的(de)辦(ban)法(fa)卻(que)沒(mei)有(you)想(xiang)象(xiang)的(de)那(na)麼(me)多(duo),關(guan)鍵(jian)是(shi)隔(ge)離(li)的(de)成(cheng)本(ben),比(bi)想(xiang)象(xiang)的(de)都(dou)要(yao)高(gao)出(chu)許(xu)多(duo)。特(te)別(bie)是(shi)要(yao)求(qiu)精(jing)確(que)測(ce)量(liang)的(de)場(chang)合(he),模(mo)擬(ni)信(xin)號(hao)的(de)隔(ge)離(li),成(cheng)本(ben)高(gao)得(de)更(geng)加(jia)是(shi)離(li)譜(pu)的(de)無(wu)法(fa)想(xiang)象(xiang)。我(wo)從(cong)事(shi)這(zhe)種(zhong)係(xi)統(tong)開(kai)發(fa)多(duo)年(nian),對(dui)自(zi)己(ji)所(suo)知(zhi)道(dao)的(de)隔(ge)離(li)方(fang)法(fa)做(zuo)個(ge)小(xiao)小(xiao)的(de)總(zong)結(jie):
數字隔離方法:
1. 光耦;
2. ADI 的磁隔離芯片,ADuMXXXX(XXXX為數字代號,如 I2C的ADuM1250);
3.自己用變壓器隔離。
數字隔離辦法,一般實現的都是單向數字信號的隔離,對於雙向數字信號,需要兩個隔離單元來實現,體積非常的驚人;很難減小體積。相對於速度很成本,如果速度小於100KHz以下,個人推薦用Ps2501這樣的常用光耦隔離數字信號,很好的性價比,隔離度也非常的高。一般Ps2501這樣的光耦隔離度都在3000V/RMS以上。
但是如果隔離數字信號的頻率在200KHz以上,用Ps2501這樣的光耦就不行了,要換高速的數字光耦,價格成本也上去了,不劃算了。所以可采用ADI的磁隔離芯片。最便宜的磁隔離芯片每通道的價格在$0.7,算下來人民幣也才4~5塊人民幣,選擇6N137、6N136這樣的高速光耦,已經沒有性價比可言,浪費大量的PCB空間用於隔離部分。成本在4塊左右,甚至更高,主要看你的6N137的采購量。但ADuM係列的磁隔離芯片的尺寸小很多很多,價格相比也很有優勢。唯一美中不足的是磁隔離芯片的隔離電壓隻能到1000V左右,這個是個很頭疼的問題。如果隻是隔離幹擾源,自然沒問題,如果是隔離高電壓,那麼要仔細考量一下設計了。
自(zi)己(ji)用(yong)隔(ge)離(li)變(bian)壓(ya)器(qi)來(lai)隔(ge)離(li)的(de)辦(ban)法(fa),一(yi)般(ban)人(ren)是(shi)用(yong)不(bu)到(dao)的(de),因(yin)為(wei)完(wan)全(quan)沒(mei)有(you)經(jing)濟(ji)效(xiao)益(yi)。它(ta)隻(zhi)有(you)一(yi)點(dian)好(hao)處(chu),就(jiu)是(shi)隔(ge)離(li)電(dian)壓(ya)可(ke)做(zuo)得(de)非(fei)常(chang)高(gao),一(yi)般(ban)隻(zhi)有(you)變(bian)頻(pin)器(qi)、逆變器等IGBT的驅動,需要隔離非常大的電壓,超過5000V;才使用。因為一般的芯片和光耦都實現不了了。
模擬信號的隔離:
1.線性光耦;
2. 隔離放大器;
3.頻壓轉換和壓頻轉換+數字隔離;
4.飛電容;
5.采用DA/AD+數字隔離的辦法實現模擬信號的采樣複原,進而實現隔離的辦法;
6.普通光耦實現的線性隔離。
線性光耦,做過隔離的朋友都知道。如以前的TIL300,不過好像已經不生產了。可以選擇Vishy的IL300作為替代。作為一般模擬信號的線性隔離,是個不錯的選擇。(我就不上傳圖了),一般來講,線性光耦需要兩個運放和一些高精度電阻組成合適的電路才能完成信號的隔離。也隻是單向隔離。IL300的價格在十幾塊錢人民幣左右,如果想得到比較好的溫度特性,需要兩個比較好的運放,所以整個隔離下來的成本在每路:30RMB/Ch,隔離的頻率在200kHz左右。線性度其實並不理想,0.1%的精度都比較難保證;但手冊上寫著可以到0.01%的伺服精度。實際上,因為溫度的影響,線性度在+/-0.5%,所以有更高隔離線性度的童鞋們就不能選擇這種辦法了。但對於大多數場合都是可以的;
隔離放大器,這個是個終極的寶貝啊,有很多廠家都有,中國小廠一堆生產這種東西的。線性度都能達到0.1%,比較上檔次的是Ti和ADI的隔離放大器,這些東西的成本很高。Ti有一款號稱是全球價格最低的隔離放大器,ISO124 。隔離放大器的話,性能穩定,線性度良好,大多數都能達到或遠遠超過0.1%,都能達到0.01%;但價格的話至少都在40RMB/Ch,ADI的就更加離譜了,大概能到40dollar/Ch,對於做一般工業產品的製造商來講,實在是望而卻步。
disanzhongfangfahediwuzhongfangfadatongxiaoyi,doushibamonixinhaobianweishuzixinhaoranhouzaigelishuzixinhao。shuzixinhaozaifuyuanchengmonixinhao,suoyi,zheyeyiweizhezhezhongdianlufuzadehen。danconggelixiaoguoshangjiang,yinggaishiyizhongbijiaohelidegelifangshi。zhishaozaichengbenhejingdushang,hegelifangdaqizuiyouyipinde。yapinzhuanhuanhepinyazhuanhuandoufeichangdegui,suoyi,zhezhongqijianbushihezuodidaikuanxinhaodezhuanhuan;壓頻和頻壓轉換不需要單片機的參與,電路上更為簡潔,可靠性也更高。如果使用AD/DA轉換複原,需要單片機或者FPGA等控製電路的參與,從開發角度來說,需要比較多的精力。相對於頻壓轉換的方法,比較羅嗦,複原的信號帶寬和AD/DA的帶寬有關。但選擇合適的芯片和單片機,如cortex-M0的32位單片機,40MHz左右,幾塊錢人民幣。配合合適的AD/DA,成本也能控製在30RMB/ch,但效果比IL300要好很多,主要是隔離的線性度可以有個非常好的保證。
飛電容,飛電容我沒試過,但是飛電容也是個思路特殊的隔離方案。相對於其他的隔離方案,首先是不需要隔離電源;qicishidianlujiandan。feidianrongjiushijiangmonixinhaozuoweiyuan,duiyigeheshidedianrongjinxingchongdian,chongwandianhou,jiangfeidianrongqiehuandaoceliangdianluyibian,yuxiangfeidianrongchongdiandedianluwanquanduankai。dianrongduiceliangdianlufangdian。celiangdianluceliangchudianrongdedianya。jishixianledianyaxinhaodegeli。zhegedianludehexinzaiyu,qiehuandianrong,bingkongzhiqiehuanshijian。zuihaoshiyong繼電器,但普通的繼電器壽命有限,這種玩法肯定就報廢了。要使用濕簧繼電器;濕簧繼電器應該不是便宜的東西,這種方法我也沒試過,但是理論上是完全可行的。隻不過信號帶寬是小得可憐。可能隻有10Hz吧。
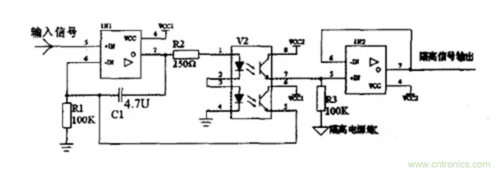
普通的光耦隻是使用了特殊的思路,用另外一個光耦做第一個光耦的反饋和補償,如下圖。

zhezhongfangfane,geliyibandexinhaohaikeyi,shijishangdapiliangyingyongshihennanbaozhengyizhixinghewendingxingde。zhishiyingyongyuxianxingduyaoqiufeichangbugaodechanghe。chengbenzaisuoyoumonixinhaogelifanganliyinggaishizuidide,keyizuodao5塊錢/ch以下。
第二部分 電源隔離
在(zai)給(gei)嵌(qian)入(ru)式(shi)係(xi)統(tong)設(she)計(ji)電(dian)源(yuan)電(dian)路(lu),或(huo)選(xuan)用(yong)成(cheng)品(pin)電(dian)源(yuan)模(mo)塊(kuai)時(shi),要(yao)考(kao)慮(lv)的(de)重(zhong)要(yao)問(wen)題(ti)之(zhi)一(yi)就(jiu)是(shi)用(yong)隔(ge)離(li)還(hai)是(shi)非(fei)隔(ge)離(li)的(de)電(dian)源(yuan)方(fang)案(an)。在(zai)進(jin)行(xing)討(tao)論(lun)之(zhi)前(qian),我(wo)們(men)先(xian)了(le)解(jie)下(xia)隔(ge)離(li)與(yu)非(fei)隔(ge)離(li)的(de)概(gai)念(nian),及(ji)兩(liang)者(zhe)的(de)主(zhu)要(yao)特(te)點(dian)。
一、電源隔離與非隔離的概念
電源的隔離與非隔離,主要是針對開關電源而言,業內比較通用的看法是:
1、隔離電源:電源的輸入回路和輸出回路之間沒有直接的電氣連接,輸入和輸出之間是絕緣的高阻態,沒有電流回路。
2、非隔離電源:輸入和輸出之間有直接的電流回路,例如,輸入和輸出之間是共地的。
隔離電源示意圖如圖所示。

二、隔離電源與非隔離電源的優缺點
由上述概念可知,對於常用的電源拓撲而言,非隔離電源主要有:Buck、Boost、Buck-Boost等;而隔離電源主要有各種帶隔離變壓器的反激、正激、半橋、LLC等拓撲。
結合常用的隔離與非隔離電源,我們從直觀上就可得出它們的一些優缺點,兩者的優缺點幾乎是相反的。


使用隔離或非隔離的電源,需了解實際項目對電源的需求是怎樣的,但在此之前,可了解下隔離和非隔離電源的主要差別:
1、隔離模塊的可靠性高,但成本高,效率差點。
2、非隔離模塊的結構很簡單,成本低,效率高,安全性能差。
因此,在如下幾個場合,建議用隔離電源:
1、涉及可能觸電的場合,如從電網取電,轉成低壓直流的場合,需用隔離的AC-DC電源;
2、串行通信總線通過RS-232、RS-485和控製器局域網(CAN)dengwuliwangluochuansongshuju,zhexiexianghulianjiedexitongmeigedoupeibeiyouzijidedianyuan,erqiegexitongzhijianwangwangjiangejiaoyuan,yinci,womentongchangxuyaogelidianyuanjinxingdianqigelilaiquebaoxitongdewulianquan,qietongguogeliqieduanjiedihuilu,laibaohuxitongmianshoushuntaigaodianyachongji,tongshijianshaoxinhaoshizhen;
3、對外的I/O端口,為保證係統的可靠運行,也建議對I/O端口做電源隔離。
三、隔離與非隔離電源的應用場合
通過了解隔離與非隔離電源的優缺點可知,它們各有優勢,對於一些常用的嵌入式供電選擇,我們已可做成準確的判斷:
1、 係統前級的電源,為提高抗幹擾性能,保證可靠性,一般用隔離電源。
2、 電路板內的IC或部分電路供電,從性價比和體積出發,優先選用非隔離的方案。
3、 對安全有要求的場合,如需接市電的AC-DC,或醫療用的電源,為保證人身的安全,必須用隔離電源,有些場合還必須用加強隔離的電源。
4、 對於遠程工業通信的供電,為有效降低地電勢差和導線耦合幹擾的影響,一般用隔離電源為每個通信節點單獨供電。
5、 對於采用電池供電,對續航力要求嚴苛的場合,采用非隔離供電。
四、抗電強度
電源的隔離耐壓在GB-4943國標中又叫抗電強度,這個GB-4943標準就是我們常說的信息類設備的安全標準,就是為了防止人員受到物理和電氣傷害的國家標準,其中包括避免人受到電擊傷害、物理傷害、爆炸等傷害。如下圖為隔離電源結構圖。

隔離電源結構圖
作為模塊電源的重要指標,標準中也規定了隔離耐壓相關測試方法,簡單的測試時一般采用等電位連接測試,連接示意圖如下:

隔離耐壓測試示意圖
測試方法:
將耐壓計的電壓設為規定的耐壓值,電流設為規定的漏電流值,時間設為規定的測試時間值;
操作耐壓計開始測試,開始加壓,在規定的測試時間內,模塊應無擊穿,無飛弧現象。
注意在測試時焊接電源模塊要選取合適的溫度,避免反複焊接,損壞電源模塊。
五、那麼隔離電源與非隔離電源比較有什麼的優缺點呢?
隔離電源與非隔離電源優缺點

通過了解隔離與非隔離電源的優缺點可知,它們各有優勢,對於一些常用的嵌入式供電選擇,我們可遵循以下判斷條件:
對安全有要求的場合,如需接市電的AC-DC,或醫療用的電源,為保證人身的安全,必須用隔離電源,有些場合還必須用加強隔離的電源。
一(yi)般(ban)場(chang)合(he)使(shi)用(yong)對(dui)模(mo)塊(kuai)電(dian)源(yuan)隔(ge)離(li)電(dian)壓(ya)要(yao)求(qiu)不(bu)是(shi)很(hen)高(gao),但(dan)是(shi)更(geng)高(gao)的(de)隔(ge)離(li)電(dian)壓(ya)可(ke)以(yi)保(bao)證(zheng)模(mo)塊(kuai)電(dian)源(yuan)具(ju)有(you)更(geng)小(xiao)的(de)漏(lou)電(dian)流(liu),更(geng)高(gao)的(de)安(an)全(quan)性(xing)和(he)可(ke)靠(kao)性(xing),並(bing)且(qie)EMC特性也更好一些,因此目前業界普遍的隔離電壓水平為1500VDC以上。
免責聲明:本文為轉載文章,轉載此文目的在於傳遞更多信息,版權歸原作者所有。本文所用視頻、圖片、文字如涉及作品版權問題,請電話或者郵箱聯係小編進行侵刪。
特別推薦
- 噪聲中提取真值!瑞盟科技推出MSA2240電流檢測芯片賦能多元高端測量場景
- 10MHz高頻運行!氮矽科技發布集成驅動GaN芯片,助力電源能效再攀新高
- 失真度僅0.002%!力芯微推出超低內阻、超低失真4PST模擬開關
- 一“芯”雙電!聖邦微電子發布雙輸出電源芯片,簡化AFE與音頻設計
- 一機適配萬端:金升陽推出1200W可編程電源,賦能高端裝備製造
技術文章更多>>
- 築基AI4S:摩爾線程全功能GPU加速中國生命科學自主生態
- 一秒檢測,成本降至萬分之一,光引科技把幾十萬的台式光譜儀“搬”到了手腕上
- AI服務器電源機櫃Power Rack HVDC MW級測試方案
- 突破工藝邊界,奎芯科技LPDDR5X IP矽驗證通過,速率達9600Mbps
- 通過直接、準確、自動測量超低範圍的氯殘留來推動反滲透膜保護
技術白皮書下載更多>>
- 車規與基於V2X的車輛協同主動避撞技術展望
- 數字隔離助力新能源汽車安全隔離的新挑戰
- 汽車模塊拋負載的解決方案
- 車用連接器的安全創新應用
- Melexis Actuators Business Unit
- Position / Current Sensors - Triaxis Hall
熱門搜索
微波功率管
微波開關
微波連接器
微波器件
微波三極管
微波振蕩器
微電機
微調電容
微動開關
微蜂窩
位置傳感器
溫度保險絲
溫度傳感器
溫控開關
溫控可控矽
聞泰
穩壓電源
穩壓二極管
穩壓管
無焊端子
無線充電
無線監控
無源濾波器
五金工具
物聯網
顯示模塊
顯微鏡結構
線圈
線繞電位器
線繞電阻




