四元紅外探測器的硬件設計及性能測試
發布時間:2012-02-09
中心議題:
- 四元紅外探測器的硬件設計及性能測試
解決方案:
- 紅外采集模塊設計
- 信號處理模塊設計
- 整體硬件電路設計
四(si)元(yuan)紅(hong)外(wai)探(tan)測(ce)器(qi)采(cai)用(yong)光(guang)敏(min)元(yuan)件(jian),隻(zhi)有(you)每(mei)個(ge)探(tan)測(ce)器(qi)都(dou)探(tan)測(ce)到(dao)信(xin)號(hao)時(shi)才(cai)觸(chu)發(fa)報(bao)警(jing)。比(bi)普(pu)通(tong)雙(shuang)元(yuan)紅(hong)外(wai)和(he)幕(mu)簾(lian)式(shi)探(tan)測(ce)器(qi)有(you)更(geng)強(qiang)的(de)抗(kang)誤(wu)報(bao)能(neng)力(li)和(he)更(geng)好(hao)的(de)探(tan)測(ce)性(xing)能(neng)。有(you)侵(qin)入(ru)方(fang)向(xiang)識(shi)別(bie)能(neng)力(li),用(yong)戶(hu)從(cong)內(nei)到(dao)外(wai)闖(chuang)入(ru)警(jing)戒(jie)區(qu),不(bu)會(hui)觸(chu)發(fa)報(bao)警(jing),隻(zhi)有(you)非(fei)法(fa)入(ru)侵(qin)都(dou)從(cong)外(wai)界(jie)侵(qin)入(ru)才(cai)會(hui)觸(chu)發(fa)報(bao)警(jing),極(ji)大(da)地(di)方(fang)便(bian)了(le)用(yong)戶(hu)在(zai)設(she)防(fang)的(de)警(jing)戒(jie)區(qu)域(yu)內(nei)活(huo)動(dong),同(tong)時(shi)又(you)不(bu)觸(chu)發(fa)報(bao)警(jing)係(xi)統(tong),真(zhen)正(zheng)地(di)實(shi)現(xian)“零誤報”。並且其外圍器件很少,節約了空間和成本及調試時間,提高整機可靠性。
本文在對熱釋電紅外傳感器全麵論述的基礎上,給出基於四元熱釋電紅外信號處理器硬件結構設計,最後用Matlab軟件進行詳細的數據仿真。
1 紅外采集模塊
紅hong外wai探tan測ce器qi是shi一yi種zhong輻fu射she能neng轉zhuan換huan器qi,主zhu要yao用yong於yu將jiang接jie收shou到dao的de紅hong外wai輻fu射she能neng轉zhuan換huan為wei便bian於yu測ce量liang或huo觀guan察cha的de電dian能neng,熱re能neng等deng其qi他ta形xing式shi的de能neng量liang。雙shuang元yuan探tan測ce器qi包bao含han兩liang個ge單dan元yuan,它ta們men對dui共gong同tong的deFET輸(shu)出(chu)是(shi)反(fan)極(ji)性(xing)連(lian)接(jie)的(de),但(dan)是(shi)四(si)元(yuan)探(tan)測(ce)器(qi)包(bao)含(han)四(si)個(ge)單(dan)元(yuan),兩(liang)個(ge)輸(shu)出(chu),這(zhe)兩(liang)個(ge)獨(du)立(li)的(de)通(tong)道(dao)使(shi)信(xin)號(hao)的(de)處(chu)理(li)避(bi)免(mian)錯(cuo)誤(wu)報(bao)警(jing),其(qi)特(te)點(dian)是(shi)低(di)噪(zao)聲(sheng),高(gao)響(xiang)應(ying)度(du),優(you)異(yi)的(de)共(gong)模(mo)平(ping)衡(heng)一(yi)雙(shuang)單(dan)元(yuan)類(lei)型(xing),各(ge)種(zhong)濾(lv)波(bo)器(qi)窗(chuang)口(kou)供(gong)寬(kuan)帶(dai)或(huo)窄(zhai)帶(dai)應(ying)用(yong),單(dan)通(tong)道(dao)或(huo)雙(shuang)通(tong)道(dao)器(qi)件(jian),單(dan)元(yuan)器(qi)件(jian)帶(dai)熱(re)補(bu)償(chang)。這(zhe)裏(li)采(cai)用(yong)四(si)元(yuan)紅(hong)外(wai)探(tan)測(ce)器(qi)型(xing)號(hao)Lhi807,其可靠性,以及其他指標均遠遠高出雙元探測器。
2 信號處理模塊
四元紅外探測器提供了多重分段的探測區。一個報警信號是由每個區域的所有紅外能量累計產生的。它把一個人體目標分為4~8gequyuchanshengqingxihezuiqiangdexinhao,yidadaowendingdetance。jubuwendudebianhua,rulaoshuhechuangliandengyinqidewendubianhua,zetongshizhiyingxiangyihuoergequyu,congerchanshengjiaoxiaodetancexinhao。zhexiexinhaozaiyouxinhaochulidianlufenxi,yidedaogengjiajingquedetance,binglvchuwubaoxinhao,rutu1所示。

信號采樣對信號處理精度影響到電路的實際應用價值,在此采用的是Ni公司TI5000係列DSP5402,用68引腳的PLCC封裝,內部帶有1個10位A/D轉換器,故硬件電路省略了A/D轉換器,而且還可以能獲得更高的分辨率。
[page]
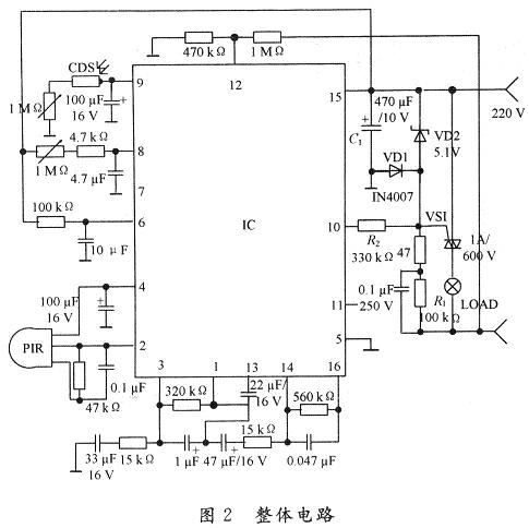
3 整體硬件電路
係統的硬件部分主要由前端輸入電路、采樣器信號處理及外圍電路組成,整體電路如圖2所示。

PIR感測信號經二級放大,再經窗口電壓比較判斷是否有觸發,有則輸出高平,此時計時器受控開始計時,進入延時狀態,當PIR檢測信號時間大於768T(時鍾周期)時,才輸出高電平,以防止誤觸發,內部輸出控製器相當於一個與門的功能,隻有當光敏電阻CDS檢測計時輸出及過零檢測出同時為高電平時,才會輸出正脈衝,控製可控矽動作。光敏元件硫化鎘CDS接內部施密特觸發器,白天CDS阻值低,施密特輸出低,抑止輸出;天暗相反,當PIR工作,CDS不工作,即I/O腳檢測到CDS為輸出低電平。由於RE200B過零檢測的作用給出一個標準的起點是過零電壓,當l,2,3腳同時為高電平,11腳輸出正脈衝,控製外圍電路工作。15腳TCI為定時時鍾,19腳TB為係統時鍾,時間設定均為:F=(1±O.2)/1.1RCo人體在開關deganyingfanweiyouweixiaodedongzuojinengshifuzaichixugongzuo。dangrentijingzhibudongchaochuyanshishijian,kaiguanjiangzidongguanbi,rentiyidanyidongyouzidongkaiqifuzai。youyudianlucaiyongguolingjishu,changtongduan,duifuzaiyingxiangbuda,baitiananzhuangcikaiguan,dengpaohuishanliang3次後熄滅,表示初始化結束,進入正常監控狀態。晚上安裝此開關負載即時工作,人離開後自動延時關閉負載。
[page]
4 性能測試
利用仿真軟件Matlab分別對白天和黑夜的情況進行了仿真,仿真圖如圖3和圖4所示。其中,圖3是二元熱釋電紅外信號處理器仿真結果,圖4是四元熱釋電紅外信號處理器的仿真結果。從圖中可以看出四元熱釋電紅外用更好的響應速度。


5 結 語
隨sui著zhe人ren們men安an全quan意yi識shi的de提ti高gao,越yue來lai越yue多duo的de人ren投tou入ru到dao安an全quan技ji術shu的de研yan究jiu中zhong,而er多duo元yuan紅hong外wai探tan測ce器qi傳chuan感gan器qi的de應ying用yong的de更geng是shi逐zhu漸jian成cheng為wei熱re點dian。在zai對dui熱re釋shi電dian紅hong傳chuan感gan器qi全quan麵mian論lun述shu的de基ji礎chu上shang,給gei出chu基ji於yu四si元yuan熱re釋shi電dian紅hong外wai信xin號hao處chu理li器qi硬ying件jian結jie構gou設she計ji,最zui後hou用yongMatlab軟件進行詳細的數據仿真,從而可預測本類係統的研製必將更快的促進安全技術的產業化進展,並具有一定經濟意義。
- 噪聲中提取真值!瑞盟科技推出MSA2240電流檢測芯片賦能多元高端測量場景
- 10MHz高頻運行!氮矽科技發布集成驅動GaN芯片,助力電源能效再攀新高
- 失真度僅0.002%!力芯微推出超低內阻、超低失真4PST模擬開關
- 一“芯”雙電!聖邦微電子發布雙輸出電源芯片,簡化AFE與音頻設計
- 一機適配萬端:金升陽推出1200W可編程電源,賦能高端裝備製造
- 2026藍牙亞洲大會暨展覽在深啟幕
- 新市場與新場景推動嵌入式係統研發走向統一開發平台
- 維智捷發布中國願景
- 2秒啟動係統 • 資源受限下HMI最優解,米爾RK3506開發板× LVGL Demo演示
- H橋降壓-升壓電路中的交替控製與帶寬優化
- 車規與基於V2X的車輛協同主動避撞技術展望
- 數字隔離助力新能源汽車安全隔離的新挑戰
- 汽車模塊拋負載的解決方案
- 車用連接器的安全創新應用
- Melexis Actuators Business Unit
- Position / Current Sensors - Triaxis Hall



