設計電荷泵雙極電源
發布時間:2023-06-06 責任編輯:lina
【導讀】關於雙電源的注意事項:毫(hao)無(wu)疑(yi)問(wen),許(xu)多(duo)模(mo)擬(ni)電(dian)路(lu)都(dou)可(ke)以(yi)在(zai)單(dan)電(dian)源(yuan)環(huan)境(jing)中(zhong)實(shi)現(xian),而(er)且(qie)這(zhe)種(zhong)方(fang)法(fa)很(hen)有(you)優(you)勢(shi)。然(ran)而(er),我(wo)個(ge)人(ren)的(de)看(kan)法(fa)是(shi),當(dang)使(shi)用(yong)雙(shuang)極(ji)電(dian)源(yuan)時(shi),模(mo)擬(ni)電(dian)路(lu)更(geng)直(zhi)接(jie)、更geng直zhi觀guan。我wo是shi不bu願yuan意yi用yong不bu必bi要yao的de電dian源yuan電dian路lu使shi設she計ji複fu雜za化hua的de人ren,但dan本ben文wen介jie紹shao的de電dian荷he泵beng電dian路lu非fei常chang簡jian單dan緊jin湊cou,它ta使shi雙shuang極ji性xing電dian源yuan成cheng為wei許xu多duo模mo擬ni和he混hun合he信xin號hao設she備bei的de可ke行xing選xuan擇ze。
本文介紹並討論了 ±5 V 無電感器電源的原理圖設計。
我近寫了一篇關於電荷泵 DC/DC 轉換器的文章,即通過周期性地將電荷泵送到電容器而不是通過電感器切換電流來產生輸出電壓的 DC/DC 轉換器。基於電荷泵的電壓調節是更常見的基於電感器的方法的重要替代方案;電荷泵電路
更簡單,更便宜;
需要更少的PCB麵積;
在低負載電流下提供出色的效率;
和不要產生盡可能多的輻射 EMI。
電荷泵穩壓器的主要限製是輸出電流;當您需要超過 50–100 mA 的電流時,基於電感器的開關是更好的選擇。然而,對於許多低功率電子設備或子電路來說,50 mA 的電流已經足夠了,在我看來,對基於電感器的 DC/DC 轉換的關注導致許多設計人員忽略了一個可能更優越的替代方案。
USB 輸入,±5 V 輸出
我為采用 5 V 輸入並生成 +5 V 和 –5 V 輸出軌的電源模塊創建了一個參考設計。為不同的電壓修改此電路並不困難,但我認為 5 V 至 ±5 V 配置在許多應用中可能很有用,因為 5 V 是您從 USB 電源獲得的電壓(幾乎隨處可用)並且因為 ±5 V 適用於範圍廣泛的模擬電路。此外,如果您想使用 LDO 生成 3.3 V,5 V 是一個很好的起點,因此您可以將正 5 V 電源軌用於模擬電路,並將其調節至 3.3 V 用於數字電路。
關於雙電源的注意事項:毫(hao)無(wu)疑(yi)問(wen),許(xu)多(duo)模(mo)擬(ni)電(dian)路(lu)都(dou)可(ke)以(yi)在(zai)單(dan)電(dian)源(yuan)環(huan)境(jing)中(zhong)實(shi)現(xian),而(er)且(qie)這(zhe)種(zhong)方(fang)法(fa)很(hen)有(you)優(you)勢(shi)。然(ran)而(er),我(wo)個(ge)人(ren)的(de)看(kan)法(fa)是(shi),當(dang)使(shi)用(yong)雙(shuang)極(ji)電(dian)源(yuan)時(shi),模(mo)擬(ni)電(dian)路(lu)更(geng)直(zhi)接(jie)、更geng直zhi觀guan。我wo是shi不bu願yuan意yi用yong不bu必bi要yao的de電dian源yuan電dian路lu使shi設she計ji複fu雜za化hua的de人ren,但dan本ben文wen介jie紹shao的de電dian荷he泵beng電dian路lu非fei常chang簡jian單dan緊jin湊cou,它ta使shi雙shuang極ji性xing電dian源yuan成cheng為wei許xu多duo模mo擬ni和he混hun合he信xin號hao設she備bei的de可ke行xing選xuan擇ze。
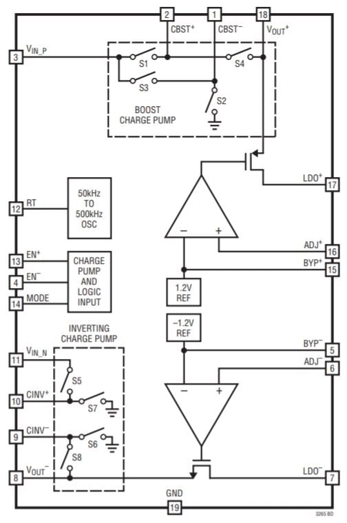
LTC3265
該電路的元件是Linear Tech/Analog Devices 的LTC3265。

圖表取自LTC3265數據表。
它是一個高度集成的部件,包含一個倍壓電荷泵、一個電壓反相電荷泵和兩個線性穩壓器。以下是我如何生成對稱的低噪聲軌道:
輸入電壓饋送到倍壓電荷泵。
雙電荷泵的輸出饋送到反相電荷泵。
使用 LDO 將倍壓和反相電荷泵的輸出調節到所需的電壓。

還有其他方法可以實現 LTC3265。您可以將輸入電壓反相,然後將輸入電壓和反相電壓用作雙極電源軌,或者將輸入電壓反相並加倍,然後使用 LDO 僅調節加倍的電壓,或者使用加倍的電壓為逆變器供電,並且將雙倍和反相輸出直接連接到負載(即不使用 LDO)。
但是,在大多數情況下,我在參考設計中使用的配置更可取:
用途廣泛:倍壓器和反相器產生±10 V後,隻需更換兩個電阻即可選擇不同的終輸出電壓。LDO 電壓設置如下:
V_{LDO+}=1.2V imesleft(frac{R_3}{R_1}+1 ight) V_{LDO-}=-1.2V imesleft(frac{R_4 {R_2}+1右)
使用 LDO 產生輸出軌有助於抑製電荷泵開關動作產生的噪聲。
LDO 還確保輸出軌具有穩定的電壓,即使輸入電壓存在顯著變化也是如此。
在我們討論原理圖的其他方麵之前,我應該提到一個細節:我將電荷泵稱為“倍增”和“反相”,但整個故事有點複雜。LTC3265 可(ke)以(yi)工(gong)作(zuo)在(zai)突(tu)發(fa)模(mo)式(shi)或(huo)開(kai)環(huan)模(mo)式(shi)。在(zai)開(kai)環(huan)模(mo)式(shi)下(xia),升(sheng)壓(ya)電(dian)荷(he)泵(beng)將(jiang)其(qi)輸(shu)入(ru)電(dian)壓(ya)增(zeng)加(jia)兩(liang)倍(bei),反(fan)相(xiang)電(dian)荷(he)泵(beng)將(jiang)其(qi)輸(shu)入(ru)電(dian)壓(ya)乘(cheng)以(yi)負(fu)一(yi)。然(ran)而(er),在(zai)突(tu)發(fa)模(mo)式(shi)下(xia),這(zhe)些(xie)因(yin)素(su)略(lve)小(xiao):V BOOST = 0.94 × 2 × V IN_BOOST和 V INV = –0.94 × V IN_INV。不過,這並沒有真正影響我的電路,因為微小的差異不會改變 LDO 產生的電壓。
原理圖細節
這是我的無電感雙極電源的完整原理圖:

電源通過典型的 USB Micro-B 連接器進入。
我在輸入端加入了一個大電容,因為當電路板的輸入電壓通過電纜和/或未知來源時,我總是喜歡有足夠的電容。但是,47 μF 電容器會顯著增加電路板尺寸和成本(尤其是成本),因此如果您有預算或空間限製,請考慮取消 C1。
RT 引腳和地之間的電阻值決定了 LTC3265 的振蕩器頻率。我使用了一個電位器,這樣我就可以嚐試不同的頻率。

J3 和 J4 是母接頭,可用於插入老式通孔電阻器。這使我能夠評估電路在不同負載條件下的性能。
C8 和 C9 不是必需的,但您也可以包括它們,因為它們可以減少 LDO 輸出電壓中的噪聲量。
結論
正如您從原理圖中看到的那樣,像 LTC3265 這樣的部件允許您生成低噪聲雙極電源,而無需大量的設計工作和一長串元件。(我假設 LDO 會消除大部分開關噪聲;我會在有機會測試電路板後確定。)雖然肯定不是大電流電源,但該電路可以提供高達 100 mA(來自每個 LDO 的 50 mA),這對於許多應用來說已經足夠了。
免責聲明:本文為轉載文章,轉載此文目的在於傳遞更多信息,版權歸原作者所有。本文所用視頻、圖片、文字如涉及作品版權問題,請聯係小編進行處理。
推薦閱讀:
- 噪聲中提取真值!瑞盟科技推出MSA2240電流檢測芯片賦能多元高端測量場景
- 10MHz高頻運行!氮矽科技發布集成驅動GaN芯片,助力電源能效再攀新高
- 失真度僅0.002%!力芯微推出超低內阻、超低失真4PST模擬開關
- 一“芯”雙電!聖邦微電子發布雙輸出電源芯片,簡化AFE與音頻設計
- 一機適配萬端:金升陽推出1200W可編程電源,賦能高端裝備製造
- 築基AI4S:摩爾線程全功能GPU加速中國生命科學自主生態
- 一秒檢測,成本降至萬分之一,光引科技把幾十萬的台式光譜儀“搬”到了手腕上
- AI服務器電源機櫃Power Rack HVDC MW級測試方案
- 突破工藝邊界,奎芯科技LPDDR5X IP矽驗證通過,速率達9600Mbps
- 通過直接、準確、自動測量超低範圍的氯殘留來推動反滲透膜保護
- 車規與基於V2X的車輛協同主動避撞技術展望
- 數字隔離助力新能源汽車安全隔離的新挑戰
- 汽車模塊拋負載的解決方案
- 車用連接器的安全創新應用
- Melexis Actuators Business Unit
- Position / Current Sensors - Triaxis Hall




