高手分享電源原理圖及每個元件的功能詳解
發布時間:2018-12-07 責任編輯:xueqi
【導讀】以yi下xia是shi高gao手shou分fen享xiang電dian源yuan原yuan理li圖tu及ji每mei個ge元yuan件jian的de功gong能neng詳xiang解jie。首shou先xian,變bian壓ya器qi是shi整zheng個ge電dian源yuan供gong應ying器qi的de重zhong要yao核he心xin,所suo以yi變bian壓ya器qi的de計ji算suan及ji驗yan證zheng是shi很hen重zhong要yao的de。濾lv波bo電dian容rong的de決jue定ding,可ke以yi決jue定ding電dian容rong器qi上shang的deVin(min),濾波電容越大,Vin(win)越高,可以做較大瓦數的Power,但相對價格亦較高。
本次講解電源以一個13.2W電源為例
輸入:AC90~264V
輸出:3.3V/4A
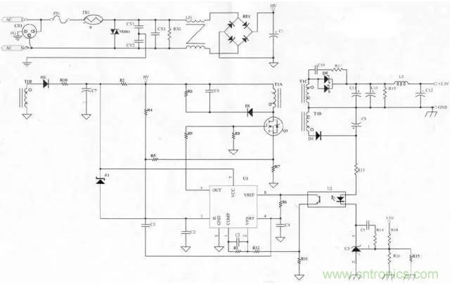
原理圖

變壓器是整個電源供應器的重要核心,所以變壓器的計算及驗證是很重要的。
決定變壓器的材質及尺寸:
依據變壓器計算公式

決定一次側濾波電容:
濾波電容的決定,可以決定電容器上的Vin(min),濾波電容越大,Vin(win)越高,可以做較大瓦數的Power,但相對價格亦較高。
決定變壓器線徑及線數:
當變壓器決定後,變壓器的Bobbin即可決定,依據Bobbin的槽寬,可決定變壓器的線徑及線數,亦可計算出線徑的電流密度,電流密度一般以6A/mm2為參考,電流密度對變壓器的設計而言,隻能當做參考值,最終應以溫升記錄為準。
決定Duty cycle (工作周期):
由以下公式可決定Duty cycle ,Duty cycle的設計一般以50%為基準,Duty cycle若超過50%易導致振蕩的發生。

決定Ip值:

決定輔助電源的圈數:
依據變壓器的圈比關係,可決定輔助電源的圈數及電壓。
決定MOSFET及二次側二極管的Stress(應力):
依據變壓器的圈比關係,可以初步計算出變壓器的應力(Stress)是否符合選用零件的規格,計算時以輸入電壓264V(電容器上為380V)為基準。
其它:
若輸出電壓為5V以下,且必須使用TL431而非TL432時,須考慮多一組繞組提供Photo coupler及TL431使用。
將所得資料代入

公式中,如此可得出B(max),若B(max)值太高或太低則參數必須重新調整。
變壓器計算:
輸出瓦數13.2W(3.3V/4A),Core = EI-28,可繞麵積(槽寬)=10mm,Margin Tape = 2.8mm(每邊),剩餘可繞麵積=4.4mm.
計算式:
變壓器材質及尺寸:
由以上假設可知材質為PC-40,尺寸=EI-28,Ae=0.86cm2,可繞麵積(槽寬)=10mm,因Margin Tape使用2.8mm,所以剩餘可繞麵積為4.4mm.
假設濾波電容使用47uF/400V,Vin(min)暫定90V。
決定變壓器的線徑及線數:

決定Duty cycle:

決定Ip值:

決定輔助電源的圈數:

決定MOSFET及二次側二極管的Stress(應力):

其它:
因為輸出為3.3V,而TL431的Vref值為2.5V,若再加上photo coupler上的壓降約1.2V,將使得輸出電壓無法推動Photo coupler及TL431,所以必須另外增加一組線圈提供回授路徑所需的電壓。

變壓器的接線圖:

零件選用:

●FS1:
由變壓器計算得到Iin值,以此Iin值(0.42A)可知使用公司共享料2A/250V,設計時亦須考慮Pin(max)時的Iin是否會超過保險絲的額定值。
●TR1(熱敏電阻):
電源激活的瞬間,由於C1(一次側濾波電容)短路,導致Iin電流很大,雖然時間很短暫,但亦可能對Power產生傷害,所以必須在濾波電容之前加裝一個熱敏電阻,以限製開機瞬間Iin在Spec之內(115V/30A,230V/60A),但因熱敏電阻亦會消耗功率,所以不可放太大的阻值(否則會影響效率),一般使用SCK053(3A/5Ω),若C1電容使用較大的值,則必須考慮將熱敏電阻的阻值變大(一般使用在大瓦數的Power上)。
●VDR1(突波吸收器):
當雷極發生時,可能會損壞零件,進而影響Power的正常動作,所以必須在靠AC輸入端 (Fuse之後),加上突波吸收器來保護Power(一般常用07D471K),但若有價格上的考量,可先忽略不裝。
●CY1,CY2(Y-Cap):
Y-Cap一般可分為Y1及Y2電容,若AC Input有FG(3 Pin)一般使用Y2- Cap , AC Input若為2Pin(隻有L,N)一般使用Y1-Cap,Y1與Y2的差異,除了價格外(Y1較昂貴),絕緣等級及耐壓亦不同(Y1稱為雙重絕緣,絕緣耐壓約為Y2的兩倍,且在電容的本體上會有“回”符號或注明Y1),此電路因為有FG所以使用Y2-Cap,Y-Cap會影響EMI特性,一般而言越大越好,但須考慮漏電及價格問題,漏電(Leakage Current )必須符合安規須求(3Pin公司標準為750uA max)。
●CX1(X-Cap)、RX1:
X-Cap為防製EMI零件,EMI可分為Conduction及Radiation兩部分,Conduction規範一般可分為: FCC Part 15J Class B 、 CISPR 22(EN55022) Class B 兩種 , FCC測試頻率在450K~30MHz,CISPR 22測試頻率在150K~30MHz, Conduction可在廠內以頻譜分析儀驗證,Radiation 則必須到實驗室驗證,X-Cap 一般對低頻段(150K ~ 數M之間)的EMI防製有效,一般而言X-Cap愈大,EMI防製效果愈好(但價格愈高),若X-Cap在0.22uf以上(包含0.22uf),安規規定必須要有泄放電阻(RX1,一般為1.2MΩ 1/4W)。
●LF1(Common Choke):
EMI防製零件,主要影響Conduction 的中、低頻段,設計時必須同時考慮EMI特性及溫升,以同樣尺寸的Common Choke而言,線圈數愈多(相對的線徑愈細),EMI防製效果愈好,但溫升可能較高。
●BD1(整流二極管):
AC電源以全波整流的方式轉換為DC,由變壓器所計算出的Iin值,可知隻要使用1A/600V的整流二極管,因為是全波整流所以耐壓隻要600V即可。
●C1(濾波電容):
由C1的大小(電容值)可決定變壓器計算中的Vin(min)值,電容量愈大,Vin(min)愈高但價格亦愈高,此部分可在電路中實際驗證Vin(min)是否正確,若AC Input 範圍在90V~132V (Vc1 電壓最高約190V),可使用耐壓200V的電容;若AC Input 範圍在90V~264V(或180V~264V),因Vc1電壓最高約380V,所以必須使用耐壓400V的電容。

●D2(輔助電源二極管):
整流二極管,一般常用FR105(1A/600V)或BYT42M(1A/1000V),兩者主要差異:
1. 耐壓不同(在此處使用差異無所謂)
2. VF不同(FR105=1.2V,BYT42M=1.4V)
●R10(輔助電源電阻):
主要用於調整PWM IC的VCC電壓,以目前使用的3843而言,設計時VCC必須大於8.4V(Min. Load時),但為考慮輸出短路的情況,VCC電壓不可設計的太高,以免當輸出短路時不保護(或輸入瓦數過大)。
●C7(濾波電容):
輔助電源的濾波電容,提供PWM IC較穩定的直流電壓,一般使用100uf/25V電容。
●Z1(Zener 二極管):
當回授失效時的保護電路,回授失效時輸出電壓衝高,輔助電源電壓相對提高,此時若沒有保護電路,可能會造成零件損壞,若在3843 VCC與3843 Pin3腳之間加一個Zener Diode,當回授失效時Zener Diode會崩潰,使得Pin3腳提前到達1V,以此可限製輸出電壓,達到保護零件的目的.Z1值的大小取決於輔助電源的高低,Z1的決定亦須考慮是否超過Q1的VGS耐壓值,原則上使用公司的現有料(一般使用1/2W即可).
●R2(激活電阻):
提供3843第一次激活的路徑,第一次激活時透過R2對C7充電,以提供3843 VCC所需的電壓,R2阻值較大時,turn on的時間較長,但短路時Pin瓦數較小,R2阻值較小時,turn on的時間較短,短路時Pin瓦數較大,一般使用220KΩ/2W M.O。.
●R4 (Line Compensation):
高、低壓補償用,使3843 Pin3腳在90V/47Hz及264V/63Hz接近一致(一般使用750KΩ~1.5MΩ 1/4W之間)。
●R3,C6,D1 (Snubber):
此三個零件組成Snubber,調整Snubber的目的:1.當Q1 off瞬間會有Spike產生,調整Snubber可以確保Spike不會超過Q1的耐壓值,2.調整Snubber可改善EMI.一般而言,D1使用1N4007(1A/1000V)EMI特性會較好.R3使用2W M.O.電阻,C6的耐壓值以兩端實際壓差為準(一般使用耐壓500V的陶質電容)。

●Q1(N-MOS):
目前常使用的為3A/600V及6A/600V兩種,6A/600V的RDS(ON)較3A/600V小,所以溫升會較低,若IDS電流未超過3A,應該先以3A/600V為考量,並以溫升記錄來驗證,因為6A/600V的價格高於3A/600V許多,Q1的使用亦需考慮VDS是否超過額定值。
●R8:
R8的作用在保護Q1,避免Q1呈現浮接狀態。
●R7(Rs電阻):
3843 Pin3腳電壓最高為1V,R7的大小須與R4配合,以達到高低壓平衡的目的,一般使用2W M.O.電阻,設計時先決定R7後再加上R4補償,一般將3843 Pin3腳電壓設計在0.85V~0.95V之間(視瓦數而定,若瓦數較小則不能太接近1V,以免因零件誤差而頂到1V)。
●R5,C3(RC filter):
濾除3843 Pin3腳的噪聲,R5一般使用1KΩ 1/8W,C3一般使用102P/50V的陶質電容,C3若使用電容值較小者,重載可能不開機(因為3843 Pin3瞬間頂到1V);若使用電容值較大者,也許會有輕載不開機及短路Pin過大的問題。
●R9(Q1 Gate電阻 ):
R9電阻的大小,會影響到EMI及溫升特性,一般而言阻值大,Q1 turn on / turn off的速度較慢,EMI特性較好,但Q1的溫升較高、效率較低(主要是因為turn off速度較慢);若阻值較小, Q1 turn on / turn off的速度較快,Q1溫升較低、效率較高,但EMI較差,一般使用51Ω-150Ω 1/8W。
●R6,C4(控製振蕩頻率):
決定3843的工作頻率,可由Data Sheet得到R、C組成的工作頻率,C4一般為10nf的電容(誤差為5%),R6使用精密電阻,以DA-14B33為例,C4使用103P/50V PE電容,R6為3.74KΩ 1/8W精密電阻,振蕩頻率約為45 KHz。
●C5:
功能類似RC filter,主要功用在於使高壓輕載較不易振蕩,一般使用101P/50V陶質電容。
●U1(PWM IC):
3843是PWM IC的一種,由Photo Coupler (U2)回授信號控製Duty Cycle的大小,Pin3腳具有限流的作用(最高電壓1V),目前所用的3843中,有KA3843(SAMSUNG)及UC3843BN(S.T.)兩種,兩者腳位相同,但產生的振蕩頻率略有差異,UC3843BN較KA3843快了約2KHz,fT的增加會衍生出一些問題(例如:EMI問題、短路問題),因KA3843較難買,所以新機種設計時,盡量使用UC3843BN。
●R1、R11、R12、C2(一次側回路增益控製):
3843內部有一個Error AMP(誤差放大器),R1、R11、R12、C2及Error AMP組成一個負回授電路,用來調整回路增益的穩定度,回路增益,調整不恰當可能會造成振蕩或輸出電壓不正確,一般C2使用立式積層電容(溫度持性較好)。

●U2(Photo coupler)
光耦合器(Photo coupler)主要將二次側的信號轉換到一次側(以電流的方式),當二次側的TL431導通後,U2即會將二次側的電流依比例轉換到一次側,此時3843由Pin6 (output)輸出off的信號(Low)來關閉Q1,使用Photo coupler的原因,是為了符合安規需求(primacy to secondary的距離至少需5.6mm)。
●R13(二次側回路增益控製):
控製流過Photo coupler的電流,R13阻值較小時,流過Photo coupler的電流較大,U2轉換電流較大,回路增益較快(需要確認是否會造成振蕩),R13阻值較大時,流過Photo coupler的電流較小,U2轉換電流較小,回路增益較慢,雖然較不易造成振蕩,但需注意輸出電壓是否正常。
●U3(TL431)、R15、R16、R18
調整輸出電壓的大小,

,輸出電壓不可超過38V(因為TL431 VKA最大為36V,若再加Photo coupler的VF值,則Vo應在38V以下較安全),TL431的Vref為2.5V,R15及R16並聯的目的使輸出電壓能微調,且R15與R16並聯後的值不可太大(盡量在2KΩ以下),以免造成輸出不準。
●R14,C9(二次側回路增益控製):
控製二次側的回路增益,一般而言將電容放大會使增益變慢;電容放小會使增益變快,電阻的特性則剛好與電容相反,電阻放大增益變快;電阻放小增益變慢,至於何謂增益調整的最佳值,則可以Dynamic load來量測,即可取得一個最佳值。
●D4(整流二極管):
因為輸出電壓為3.3V,而輸出電壓調整器(Output Voltage Regulator)使用TL431(Vref=2.5V)而非TL432(Vref=1.25V),所以必須多增加一組繞組提供Photo coupler及TL431所需的電源,因為U2及U3所需的電流不大(約10mA左右),二極管耐壓值100V即可,所以隻需使用1N4148(0.15A/100V)。
●C8(濾波電容):
因為U2及U3所需的電流不大,所以隻要使用1u/50V即可。
●D5(整流二極管):
輸出整流二極管,D5的使用需考慮:
a. 電流值
b. 二極管的耐壓值
以此為例,輸出電流4A,使用10A的二極管(Schottky)應該可以,但經點溫升驗證後發現D5溫度偏高,所以必須換為15A的二極管,因為10A的VF較15A的VF 值大。耐壓部分40V經驗證後符合,因此最後使用15A/40V Schottky。
●C10,R17(二次側snubber) :
D5在截止的瞬間會有spike產生,若spike超過二極管(D5)的耐壓值,二極管會有被擊穿的危險,調整snubber可適當的減少spike的電壓值,除保護二極管外亦可改善EMI,R17一般使用1/2W的電阻,C10一般使用耐壓500V的陶質電容,snubber調整的過程(264V/63Hz)需注意R17,C10是否會過熱,應避免此種情況發生。
●C11,C13(濾波電容):
二次側第一級濾波電容,應使用內阻較小的電容(LXZ,YXA…),電容選擇是否洽當可依以下三點來判定:
a. 輸出Ripple電壓是符合規格
b. 電容溫度是否超過額定值
c. 電容值兩端電壓是否超過額定值
●R19(假負載):
適當的使用假負載可使線路更穩定,但假負載的阻值不可太小,否則會影響效率,使用時亦須注意是否超過電阻的額定值(一般設計隻使用額定瓦數的一半)。
●L3,C12(LC濾波電路):
LC濾波電路為第二級濾波,在不影響線路穩定的情況下,一般會將L3 放大(電感量較大),如此C12可使用較小的電容值。
特別推薦
- 噪聲中提取真值!瑞盟科技推出MSA2240電流檢測芯片賦能多元高端測量場景
- 10MHz高頻運行!氮矽科技發布集成驅動GaN芯片,助力電源能效再攀新高
- 失真度僅0.002%!力芯微推出超低內阻、超低失真4PST模擬開關
- 一“芯”雙電!聖邦微電子發布雙輸出電源芯片,簡化AFE與音頻設計
- 一機適配萬端:金升陽推出1200W可編程電源,賦能高端裝備製造
技術文章更多>>
- 貿澤EIT係列新一期,探索AI如何重塑日常科技與用戶體驗
- 算力爆發遇上電源革新,大聯大世平集團攜手晶豐明源線上研討會解鎖應用落地
- 創新不止,創芯不已:第六屆ICDIA創芯展8月南京盛大啟幕!
- AI時代,為什麼存儲基礎設施的可靠性決定數據中心的經濟效益
- 矽典微ONELAB開發係列:為毫米波算法開發者打造的全棧工具鏈
技術白皮書下載更多>>
- 車規與基於V2X的車輛協同主動避撞技術展望
- 數字隔離助力新能源汽車安全隔離的新挑戰
- 汽車模塊拋負載的解決方案
- 車用連接器的安全創新應用
- Melexis Actuators Business Unit
- Position / Current Sensors - Triaxis Hall
熱門搜索
微波功率管
微波開關
微波連接器
微波器件
微波三極管
微波振蕩器
微電機
微調電容
微動開關
微蜂窩
位置傳感器
溫度保險絲
溫度傳感器
溫控開關
溫控可控矽
聞泰
穩壓電源
穩壓二極管
穩壓管
無焊端子
無線充電
無線監控
無源濾波器
五金工具
物聯網
顯示模塊
顯微鏡結構
線圈
線繞電位器
線繞電阻



