專家講解:電源管理電路設計詳解
發布時間:2015-05-13 責任編輯:sherry
【導讀】作為二極管泵浦全固態激光器的重要組成部分的電源,其可靠性、穩定性也就顯得格外重要。二極管泵浦全固態激光器的電源功率較大,輸出為大電流、低電壓,工作脈衝頻率較高,輸出電流、電壓的穩定性要求很高。微小的電流擾動將影響激光器的出光質量,不當的保護可能引起巨大的損失。
隨著二極管泵浦全固態激光器相關技術的不斷發展,它在工業、國防科研、生物醫學工程等領域的應用越來越廣泛,對其輸出功率、可靠性要求也不斷提高。作為二極管泵浦全固態激光器的重要組成部分的電源,其可靠性、穩定性也就顯得格外重要。二極管泵浦全固態激光器的電源功率較大,輸出為大電流、低電壓,工作脈衝頻率較高(可達1kHz),輸出電流、dianyadewendingxingyaoqiuhengao。weixiaodedianliuraodongjiangyingxiangjiguangqidechuguangzhiliang,budangdebaohukenengyinqijudadesunshi。zhenduizhexietedian,womenxuanzegongnengqiangdadedianyuanguanlixinpianMAX1647作為整個係統控製的核心部分,設計出完全滿足要求的大功率激光器電源。
MAX1647電源管理芯片介紹
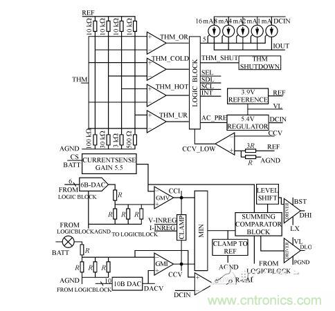
MAX1647是MAXIM公司的新型電源管理芯片,其內部結構如圖1所示。它包括兩個調整環,即一個電壓調整環與一個電流調整環,實現恒流與恒壓功能及相互之間的自動轉換;並采用INTEL係統管理總線(SMBUS)接口,其中內部有一個6位和一個10位的D/A轉換器分別用於電流和電壓的預置;另外,MAX1647提供了最大為4A的電流輸出。

圖1 MAX1647的內部結構
在MAX1647的電壓調整環中,通過SMBUS總線,經內部10位DAC設置預置電壓,負載電壓與預置電壓通過GMV誤差放大器進行比較放大後的誤差信號輸出到CCV端口,然後送到一個由二選一電路組成的恒流/恒壓自動轉換電路的一個端子上,其中由CCV端口輸出的誤差信號由內部鉗位電路限製在1/4到3/4參考電壓之間的;與電壓調整環工作原理相類似,被鉗位的電流誤差信號由CCI端口送到自動轉換電路的另一個端子上;利用PWM控製器,把電壓/電流誤差信號轉換為脈寬調製信號,用以驅動兩個N溝道MOSFET管,經同步整流、濾波器濾波後,得到所需的輸出信號。
MAX1647的輸出特性曲線如圖2所示,當輸出電壓小於預置電壓V0時,電流調整環發揮作用,輸出是恒流模式;當負載的電壓到達預置電壓 V0以後,電流調整環停止作用,電壓調整環開始工作,這時輸出為恒壓模式。恒流模式時,CCV端口輸出的電壓誤差信號被鉗位在CCI端口最小電壓值 80mV以yi上shang,這zhe樣yang即ji可ke防fang止zhi更geng新xin預yu置zhi電dian流liu值zhi時shi負fu載zai電dian流liu溢yi出chu,又you可ke防fang止zhi從cong恒heng流liu模mo式shi轉zhuan換huan為wei恒heng壓ya模mo式shi時shi,出chu現xian過guo衝chong電dian現xian象xiang。在zai恒heng壓ya模mo式shi時shi,鉗qian位wei電dian路lu也ye可ke起qi到dao相xiang類lei似si的de作zuo用yong。
整體電路設計
整體電路設計框圖如圖3所示。

圖2 整機電路框圖
[page]
MAX1647電源管理芯片是整個係統的控製核心部分,它完成恒流、恒壓及相互之間自動轉換的功能。但MAX1647的最大輸出4A,不足以達到設計要求,因此,把MAX1647的輸出信號經由達林頓管組成的改進型線性主電路,進行電流、電壓放大。在線性主電路中,由達林頓管、霍爾電流/電壓傳感器、MAX1647、及光耦隔離一起構成了電流主調環,保證恒流、恒壓功能。同時增加了由達林頓管、誤差電壓放大、晶閘管控製模塊、jingzhaguanjiangyazhengliugouchengdedianyacongtiaohuan,tabadalindunguanyajiangyucankaodianyajinxingbijiaofangda,yikongzhijingzhaguanchufamokuai,shidalindunguanyajiangbaochizaicankaodianyafujin,dadadijiangdiledalindunguanshangdegonghao,shidianyuanzhengtishuchuwendingxing、效率等有顯著的提高;利用單片機實現電源與機械傳動部分、水冷係統部分以及計算機軟件控製部分的有機結合;利用高性能的霍爾電流、電壓傳感器實現對輸出電流、電壓的實時檢測;液晶顯示模塊實時顯示輸出電壓、電流和有關狀態;整個電路通過光耦和傳感器實現隔離。

從圖4可見:89C51與MAX1647通信的開始條件是SDA端口為下降沿,同時SCL端口為高電平;MAX1647的 WRITE-WORD協議為0b00010010(0b表示二進製),或者可表示為0x12(0x表示十六進製);READ-WORD協議則可表示為 0b00010011或者0x13。另外,CMD0~CMD7代表具體的命令,D0~D15表示數據位。幾個常用的WRITE-WORD協議命令:ChargerMode()命令,命令代碼為0x12,主要用於清零和複位;ChargingVolage()命令,命令代碼為0x15,主要用於電壓預置;ChargingCurrent()命令,主要用於電流預置,命令代碼為0x14,即CMD7~CMD0的數據為00010100,16位二進製數值由D15~D0組成表示Io的電流值,單位為mA。當端子SEL與AGND短接時,電流Io的最大預置值為1.023A;如果讓端子SEL懸空,則 Io的最大預置值為2.047A;當端子SEL與VL短接,則Io的最大預置值為4.095A。MAX1647提供兩個電流源給負載供電:一個來自內部的線性電流源IOUT,一個是開關電路提供的電流。IOUT提供1mA~31mA的電流(步長為1mA)。例如,當Io最大預置值為4.095A時,數據位 D11~D6對應為6位電流預置DAC的DA5~DA0位;數據位D4~D0對應輸出電流IOUT的I4~I0,表示IOUT線性電流源二進調整數。注意任何時候DAC位被置位,線性電流源被調整至滿幅(31mA)。AlarmWarning()命令,命令代碼為0x16,主要用於保護設置;ChargerStatus()命令,命令代碼為0x13,主要用於返回溫度傳感器以及MAX1647的內部信息,這些信息暫存D15~D0位中。

圖4 89C51與MAX1647應用電路圖
為了滿足SMBUS的通信規則,用單片機P1口的其中兩位分別模擬數據信號SDA和時鍾信號SCL,89C51的P1.1口與 MAX1647的SCL端子連接,P1.0口與MAX1647的SDA端子連接。電路如圖5所示,其中:高頻電感L1用粉末鐵心,外加粗線線圈繞製而成。利用MAX1647與89C51組成控製電路的核心部分,采用改進型線性結構設計的大功率激光器電源,由於MAX1647具有恒流、恒壓及相互之間自動轉換的功能,一方麵,克服了完全用單片機控製帶來的響應速度慢、恒流恒壓特性差、可能出現死機的缺陷;另一方麵,又避免了純硬件控製帶來的複雜性,提高了電源的智能性。在激光打標係統中的應用,證明了該電源不僅高效、安全、可靠,而且大大提高了整個係統的智能化程度。
特別推薦
- 噪聲中提取真值!瑞盟科技推出MSA2240電流檢測芯片賦能多元高端測量場景
- 10MHz高頻運行!氮矽科技發布集成驅動GaN芯片,助力電源能效再攀新高
- 失真度僅0.002%!力芯微推出超低內阻、超低失真4PST模擬開關
- 一“芯”雙電!聖邦微電子發布雙輸出電源芯片,簡化AFE與音頻設計
- 一機適配萬端:金升陽推出1200W可編程電源,賦能高端裝備製造
技術文章更多>>
- 貿澤EIT係列新一期,探索AI如何重塑日常科技與用戶體驗
- 算力爆發遇上電源革新,大聯大世平集團攜手晶豐明源線上研討會解鎖應用落地
- 創新不止,創芯不已:第六屆ICDIA創芯展8月南京盛大啟幕!
- AI時代,為什麼存儲基礎設施的可靠性決定數據中心的經濟效益
- 築基AI4S:摩爾線程全功能GPU加速中國生命科學自主生態
技術白皮書下載更多>>
- 車規與基於V2X的車輛協同主動避撞技術展望
- 數字隔離助力新能源汽車安全隔離的新挑戰
- 汽車模塊拋負載的解決方案
- 車用連接器的安全創新應用
- Melexis Actuators Business Unit
- Position / Current Sensors - Triaxis Hall
熱門搜索
微波功率管
微波開關
微波連接器
微波器件
微波三極管
微波振蕩器
微電機
微調電容
微動開關
微蜂窩
位置傳感器
溫度保險絲
溫度傳感器
溫控開關
溫控可控矽
聞泰
穩壓電源
穩壓二極管
穩壓管
無焊端子
無線充電
無線監控
無源濾波器
五金工具
物聯網
顯示模塊
顯微鏡結構
線圈
線繞電位器
線繞電阻




