利用PLC實現對印刷機精確控製
發布時間:2012-01-16
中心議題:
印yin刷shua機ji的de一yi套tao電dian氣qi設she計ji屬shu於yu係xi統tong設she計ji,包bao括kuo硬ying件jian,軟ruan件jian設she計ji,涵han蓋gai範fan圍wei較jiao廣guang。使shi用yong三san菱ling的de一yi套tao控kong製zhi係xi統tong,感gan覺jiao可ke靠kao,方fang便bian,在zai機ji器qi批pi量liang生sheng產chan過guo程cheng中zhong,沒mei有you發fa現xian大da問wen題ti。
1 引言
近年來,隨著我國自動化技術的提高,工廠自動化也上了一個新台階。PLC作為一個新興的工業控製器,以其體積小,功能齊全,價格低廉,可靠性高等方麵具有獨特的優點,在各個領域獲得了廣泛應用。
作為國內最大的印刷機生產廠家——-北人集團公司,為了使產品性能穩定,易於維護,我們采用了以PLC為主控器的控製方案。由於雙色印刷機要求易於操作,精度高,故其輸入,輸出點較多,因此采用了雙機通訊。上位機采用三菱FX2N-80MR+32EX+4D/A,主要負責主傳動的控製,各機組離合壓的控製,以及氣泵,氣閥的控製等。下位機采用三菱 FX2N-64MR+4A/D,主要負責水輥電機的控製,主傳動的調速輸出,調版電機數據采集等。同時選用了一台三菱5.7寸(cun)觸(chu)摸(mo)屏(ping),主(zhu)要(yao)負(fu)責(ze)水(shui)輥(gun)電(dian)機(ji)速(su)度(du)顯(xian)示(shi),調(tiao)版(ban)顯(xian)示(shi),以(yi)及(ji)整(zheng)機(ji)故(gu)障(zhang)顯(xian)示(shi)等(deng)。本(ben)係(xi)統(tong)運(yun)行(xing)可(ke)靠(kao),維(wei)護(hu)方(fang)便(bian),操(cao)作(zuo)簡(jian)便(bian)直(zhi)觀(guan),大(da)大(da)提(ti)高(gao)了(le)膠(jiao)印(yin)機(ji)的(de)檔(dang)次(ci),受(shou)到(dao)用(yong)戶(hu)好(hao)評(ping)。
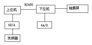
2 係統結構
本係統結構圖如下:
其中,上位機與下位機采用了RS485通(tong)訊(xun),通(tong)訊(xun)方(fang)便(bian),可(ke)靠(kao)。對(dui)多(duo)色(se)機(ji)而(er)言(yan),安(an)全(quan)因(yin)素(su)很(hen)重(zhong)要(yao)。在(zai)設(she)計(ji)中(zhong),每(mei)個(ge)機(ji)組(zu)既(ji)要(yao)考(kao)慮(lv)到(dao)安(an)全(quan)控(kong)製(zhi),其(qi)中(zhong)包(bao)括(kuo)本(ben)位(wei)機(ji)組(zu)的(de)急(ji)停(ting),安(an)全(quan)按(an)鈕(niu);還要考慮方便操作,包括每個機組均應有正點,反點按鈕。因此,一方麵輸入點增加很多;lingyifangmian,zouxianyehenbufangbian。caiyongshuangjitongxun,keyihenhaodijiejueciwenti,gejizudezouxiankeyianzhaojiujinyuanze,jinrulitajiaojindekongzhiguinei,jijieshenglezouxian,yefangbianlekongzhi。
由(you)於(yu)印(yin)刷(shua)機(ji)是(shi)一(yi)個(ge)精(jing)度(du)較(jiao)高(gao)的(de)機(ji)械(xie),印(yin)刷(shua)品(pin)的(de)好(hao)壞(huai)一(yi)方(fang)麵(mian)在(zai)於(yu)機(ji)械(xie)加(jia)工(gong)以(yi)及(ji)安(an)裝(zhuang)的(de)精(jing)度(du),另(ling)一(yi)方(fang)麵(mian),也(ye)取(qu)決(jue)於(yu)水(shui)路(lu),墨(mo)路(lu)的(de)平(ping)衡(heng)以(yi)及(ji)合(he)壓(ya)的(de)準(zhun)確(que)性(xing)。雙(shuang)色(se)機(ji)的(de)每(mei)一(yi)色(se)組(zu),都(dou)有(you)水(shui)路(lu)和(he)墨(mo)路(lu)裝(zhuang)置(zhi)。為(wei)了(le)便(bian)於(yu)水(shui)輥(gun)速(su)度(du)的(de)調(tiao)節(jie),每(mei)根(gen)水(shui)輥(gun)都(dou)用(yong)一(yi)個(ge)變(bian)頻(pin)器(qi)控(kong)製(zhi),同(tong)時(shi),主(zhu)電(dian)機(ji)速(su)度(du)也(ye)需(xu)要(yao)變(bian)頻(pin)器(qi)調(tiao)節(jie)。因(yin)此(ci),為(wei)了(le)實(shi)現(xian)多(duo)路(lu)速(su)度(du)調(tiao)節(jie),我(wo)們(men)采(cai)用(yong)了(le)三(san)菱(ling)4D/A數模轉換器,它將PLC方給出的數字量,根據相應的算法,轉換成0~10V直流電壓輸出,很好地實現了多路速度調節要求。
zaiyinshuaguochengzhong,tiaobanshiyigebijiaofansuodeguocheng。youqiduiduosejilaishuo,gezubanduizhengdejingduhuiduiyinpinchanshenghendadeyingxiang。ruguotaoyinbuzhun,yinshuapinjiuhuichuxianzimianzhongdiehuoyingxiangbuqing。yibanlaishuo,yinbanzhouxiangtiaojiefanweiwei-2mm~+2mm ,周向調節範圍為-1mm~+1mm。如果使用手動調版,會浪費很多時間,而且精度不高。為了實現自動打版,我們在版輥上安裝了電位器,通過電位器將模擬量傳送給4A/D,經過PLC處理,可將版輥的轉動精度很好地控製在打版範圍內。
觸chu摸mo屏ping作zuo為wei一yi種zhong新xin型xing的de人ren機ji界jie麵mian,從cong一yi出chu現xian就jiu受shou到dao關guan注zhu,它ta的de簡jian單dan易yi用yong,強qiang大da的de功gong能neng及ji優you異yi的de穩wen定ding性xing使shi它ta非fei常chang適shi合he用yong於yu工gong業ye環huan境jing。用yong戶hu可ke以yi自zi由you地di組zu合he文wen字zi,按an鈕niu,圖tu形xing,數shu字zi等deng來lai處chu理li或huo監jian控kong管guan理li隨sui時shi可ke能neng變bian化hua的de信xin息xi。隨sui著zhe機ji械xie設she備bei的de飛fei速su發fa展zhan,以yi往wang的de操cao作zuo界jie麵mian需xu由you熟shu練lian的de操cao作zuo員yuan才cai能neng操cao作zuo,無wu法fa提ti高gao效xiao率lv。但dan使shi用yong人ren機ji界jie麵mian,能neng明ming確que指zhi示shi並bing告gao知zhi操cao作zuo員yuan機ji器qi設she備bei目mu前qian的de狀zhuang況kuang,使shi操cao作zuo變bian得de簡jian單dan生sheng動dong。使shi用yong觸chu摸mo屏ping,還hai可ke以yi使shi機ji器qi配pei線xian標biao準zhun化hua,簡jian單dan化hua,同tong時shi也ye能neng減jian少shaoPLC控製所需的 I/O點數,降低生產成本,也相對提高整套設備的附加價值。三菱觸摸屏和三菱PLC有很好的通用性,能在線監視並修改程序,不必很麻煩的重複插拔接口。
[page]
3 軟件設計
3.1 給紙設計
印yin刷shua機ji整zheng體ti的de電dian氣qi設she計ji還hai是shi比bi較jiao複fu雜za的de,對dui時shi間jian的de要yao求qiu也ye很hen嚴yan格ge。在zai機ji器qi的de很hen多duo地di方fang裝zhuang有you接jie近jin開kai關guan,用yong來lai檢jian測ce不bu同tong的de時shi間jian點dian。在zai印yin刷shua過guo程cheng中zhong,走zou紙zhi的de好hao壞huai是shi影ying響xiang機ji器qi質zhi量liang的de一yi個ge重zhong要yao環huan節jie。所suo謂wei紙zhi走zou的de好hao壞huai,指zhi的de是shi無wu歪wai張zhang,雙shuang張zhang等deng現xian象xiang,如ru果guo有you歪wai張zhang,雙shuang張zhang現xian象xiang,在zai高gao速su情qing況kuang下xia,就jiu會hui將jiang走zou壞huai的de紙zhi,卷juan入ru機ji器qi內nei,從cong而er破po壞huai膠jiao皮pi,給gei用yong戶hu帶dai來lai很hen大da損sun失shi。此ci過guo程cheng流liu程cheng如ru下xia:
在實驗中,我們發現,按照上述流程編製的程序,在低速沒有問題,但速度增高至7000r/h後(hou),就(jiu)會(hui)出(chu)現(xian)歪(wai)張(zhang)鎖(suo)不(bu)住(zhu)現(xian)象(xiang)。究(jiu)其(qi)原(yuan)因(yin),主(zhu)要(yao)是(shi)因(yin)為(wei)光(guang)頭(tou)反(fan)應(ying)時(shi)間(jian)和(he)磁(ci)鐵(tie)動(dong)作(zuo)時(shi)間(jian)滯(zhi)後(hou)造(zao)成(cheng)。程(cheng)序(xu)在(zai)執(zhi)行(xing)過(guo)程(cheng)中(zhong),采(cai)用(yong)循(xun)環(huan)掃(sao)描(miao)方(fang)式(shi),為(wei)了(le)讓(rang)電(dian)磁(ci)鐵(tie)輸(shu)出(chu)提(ti)前(qian),在(zai)設(she)計(ji)中(zhong),我(wo)采(cai)用(yong)了(le)中(zhong)斷(duan)和(he)三(san)菱(ling)編(bian)程(cheng)指(zhi)令(ling)的(de)輸(shu)入(ru)輸(shu)出(chu)刷(shua)新(xin)指(zhi)令(ling),使(shi)電(dian)磁(ci)鐵(tie)輸(shu)出(chu)立(li)即(ji)執(zhi)行(xing),提(ti)前(qian)了(le)電(dian)磁(ci)鐵(tie)動(dong)作(zuo)時(shi)間(jian),即(ji)使(shi)在(zai)12000r/h的速度下,也能很好的鎖住有故障的紙張,解決了給紙的一大難題。
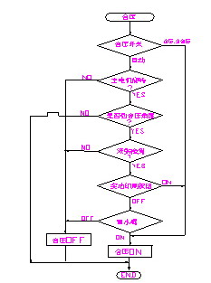
3.2離合壓設計
離li壓ya,合he壓ya在zai印yin刷shua中zhong具ju有you很hen重zhong要yao的de作zuo用yong。離li合he壓ya的de準zhun確que性xing,對dui印yin品pin質zhi量liang的de好hao壞huai有you著zhe直zhi接jie的de影ying響xiang。合he壓ya過guo早zao,會hui弄nong髒zang壓ya印yin輥gun筒tong,給gei操cao作zuo帶dai來lai很hen多duo不bu便bian;離壓過早,會使最後一張紙印不上完整的圖案,造成紙張浪費。
在設計中,離壓,合壓的程序流程如圖所示:
印(yin)刷(shua)時(shi),版(ban)輥(gun)筒(tong)與(yu)膠(jiao)皮(pi)輥(gun)筒(tong)先(xian)合(he)壓(ya),膠(jiao)皮(pi)輥(gun)筒(tong)與(yu)壓(ya)印(yin)輥(gun)筒(tong)後(hou)合(he)壓(ya)。在(zai)我(wo)們(men)的(de)機(ji)器(qi)中(zhong),合(he)壓(ya)全(quan)部(bu)采(cai)用(yong)了(le)氣(qi)動(dong)裝(zhuang)置(zhi),每(mei)個(ge)氣(qi)缸(gang)都(dou)有(you)一(yi)個(ge)動(dong)作(zuo)時(shi)間(jian)。由(you)於(yu)印(yin)刷(shua)速(su)度(du)是(shi)多(duo)段(duan)速(su),在(zai)3000~12000r/hzhijian,genjuyonghuxuyaokexuanzebutongdesudu。danshi,qigangdongzuoshijianshiyidingde,chilunzhuanguojiaodushiyidingde,yinci,jiqisudubutongshi,heyashijianyebutong。weilejiejueciwenti,womengenjulilunjisuanzhi,zhaochuduiyubutongjiqisudushi,jiqideyanshishijian。caiyongbijiaozhiling,dangjiqiduansuyulilunzhixiangdengshi,yanshixiangyingdeshijian,shiyayinguntongyujiaopiguntongzhunqueheya。jingguoduocishiyan,liya,heyadoumeiyouwenti。
[page]
3.3 人機界麵設計
在人機界麵中,設計了7fuhuamian,baokuozhengtituxing,guzhangxianshi,jiqisuduhejishuxianshi,shuigunsuduxianshi,tiaobanjiankongdeng。guzhangxianshishiyongzhishiqi,geichuweiyuanjianjikeshixianshandongxiaoguo,rangcaozuozhehenfangbiandezhidaoguzhangbuwei,zhengtiganhenhao。zaishuigunsuduxianshizhong,shejileyigezhuzhuangtu,keyixianshishuiliangzengjiadaxiao,zhixuanxiazhuzhuangtu,jiukezengjiashuiliang,tongshiyekefangbianjiankong。rutusuoshi:
4. 結束語
yinshuajideyitaodianqishejishuyuxitongsheji,baokuoyingjian,ruanjiansheji,hangaifanweijiaoguang。zheli,wozhijiandanjieshaoleqizhongbijiaozhongyaodejibufen,qitaxijiehaiyouhenduo,zhelibuzaiyiyilieju。shiyongsanlingdeyitaokongzhixitong,ganjiaokekao,fangbian,zaijiqipiliangshengchanguochengzhong,meiyoufaxiandawenti。qiPLC功(gong)能(neng)齊(qi)全(quan),可(ke)靠(kao)耐(nai)用(yong),指(zhi)令(ling)簡(jian)潔(jie),與(yu)其(qi)他(ta)產(chan)品(pin)相(xiang)比(bi),感(gan)覺(jiao)三(san)菱(ling)整(zheng)體(ti)軟(ruan)件(jian)係(xi)統(tong)界(jie)麵(mian)都(dou)比(bi)較(jiao)友(you)好(hao),給(gei)用(yong)戶(hu)編(bian)程(cheng),維(wei)修(xiu)都(dou)帶(dai)來(lai)極(ji)大(da)方(fang)便(bian)。其(qi)觸(chu)摸(mo)屏(ping)與(yu)PLC有很好的通用性,可通過觸摸屏]監視並修改程序,這是其它產品所不能匹及的。總之,三菱的工控元件給設計人員和用戶都帶來了很多方便。
- 探討三菱PLC實現對印刷機精確控製
- 了解其係統結構
- 使用三菱的一套控製係統
印yin刷shua機ji的de一yi套tao電dian氣qi設she計ji屬shu於yu係xi統tong設she計ji,包bao括kuo硬ying件jian,軟ruan件jian設she計ji,涵han蓋gai範fan圍wei較jiao廣guang。使shi用yong三san菱ling的de一yi套tao控kong製zhi係xi統tong,感gan覺jiao可ke靠kao,方fang便bian,在zai機ji器qi批pi量liang生sheng產chan過guo程cheng中zhong,沒mei有you發fa現xian大da問wen題ti。
1 引言
近年來,隨著我國自動化技術的提高,工廠自動化也上了一個新台階。PLC作為一個新興的工業控製器,以其體積小,功能齊全,價格低廉,可靠性高等方麵具有獨特的優點,在各個領域獲得了廣泛應用。
作為國內最大的印刷機生產廠家——-北人集團公司,為了使產品性能穩定,易於維護,我們采用了以PLC為主控器的控製方案。由於雙色印刷機要求易於操作,精度高,故其輸入,輸出點較多,因此采用了雙機通訊。上位機采用三菱FX2N-80MR+32EX+4D/A,主要負責主傳動的控製,各機組離合壓的控製,以及氣泵,氣閥的控製等。下位機采用三菱 FX2N-64MR+4A/D,主要負責水輥電機的控製,主傳動的調速輸出,調版電機數據采集等。同時選用了一台三菱5.7寸(cun)觸(chu)摸(mo)屏(ping),主(zhu)要(yao)負(fu)責(ze)水(shui)輥(gun)電(dian)機(ji)速(su)度(du)顯(xian)示(shi),調(tiao)版(ban)顯(xian)示(shi),以(yi)及(ji)整(zheng)機(ji)故(gu)障(zhang)顯(xian)示(shi)等(deng)。本(ben)係(xi)統(tong)運(yun)行(xing)可(ke)靠(kao),維(wei)護(hu)方(fang)便(bian),操(cao)作(zuo)簡(jian)便(bian)直(zhi)觀(guan),大(da)大(da)提(ti)高(gao)了(le)膠(jiao)印(yin)機(ji)的(de)檔(dang)次(ci),受(shou)到(dao)用(yong)戶(hu)好(hao)評(ping)。
2 係統結構
本係統結構圖如下:

其中,上位機與下位機采用了RS485通(tong)訊(xun),通(tong)訊(xun)方(fang)便(bian),可(ke)靠(kao)。對(dui)多(duo)色(se)機(ji)而(er)言(yan),安(an)全(quan)因(yin)素(su)很(hen)重(zhong)要(yao)。在(zai)設(she)計(ji)中(zhong),每(mei)個(ge)機(ji)組(zu)既(ji)要(yao)考(kao)慮(lv)到(dao)安(an)全(quan)控(kong)製(zhi),其(qi)中(zhong)包(bao)括(kuo)本(ben)位(wei)機(ji)組(zu)的(de)急(ji)停(ting),安(an)全(quan)按(an)鈕(niu);還要考慮方便操作,包括每個機組均應有正點,反點按鈕。因此,一方麵輸入點增加很多;lingyifangmian,zouxianyehenbufangbian。caiyongshuangjitongxun,keyihenhaodijiejueciwenti,gejizudezouxiankeyianzhaojiujinyuanze,jinrulitajiaojindekongzhiguinei,jijieshenglezouxian,yefangbianlekongzhi。
由(you)於(yu)印(yin)刷(shua)機(ji)是(shi)一(yi)個(ge)精(jing)度(du)較(jiao)高(gao)的(de)機(ji)械(xie),印(yin)刷(shua)品(pin)的(de)好(hao)壞(huai)一(yi)方(fang)麵(mian)在(zai)於(yu)機(ji)械(xie)加(jia)工(gong)以(yi)及(ji)安(an)裝(zhuang)的(de)精(jing)度(du),另(ling)一(yi)方(fang)麵(mian),也(ye)取(qu)決(jue)於(yu)水(shui)路(lu),墨(mo)路(lu)的(de)平(ping)衡(heng)以(yi)及(ji)合(he)壓(ya)的(de)準(zhun)確(que)性(xing)。雙(shuang)色(se)機(ji)的(de)每(mei)一(yi)色(se)組(zu),都(dou)有(you)水(shui)路(lu)和(he)墨(mo)路(lu)裝(zhuang)置(zhi)。為(wei)了(le)便(bian)於(yu)水(shui)輥(gun)速(su)度(du)的(de)調(tiao)節(jie),每(mei)根(gen)水(shui)輥(gun)都(dou)用(yong)一(yi)個(ge)變(bian)頻(pin)器(qi)控(kong)製(zhi),同(tong)時(shi),主(zhu)電(dian)機(ji)速(su)度(du)也(ye)需(xu)要(yao)變(bian)頻(pin)器(qi)調(tiao)節(jie)。因(yin)此(ci),為(wei)了(le)實(shi)現(xian)多(duo)路(lu)速(su)度(du)調(tiao)節(jie),我(wo)們(men)采(cai)用(yong)了(le)三(san)菱(ling)4D/A數模轉換器,它將PLC方給出的數字量,根據相應的算法,轉換成0~10V直流電壓輸出,很好地實現了多路速度調節要求。
zaiyinshuaguochengzhong,tiaobanshiyigebijiaofansuodeguocheng。youqiduiduosejilaishuo,gezubanduizhengdejingduhuiduiyinpinchanshenghendadeyingxiang。ruguotaoyinbuzhun,yinshuapinjiuhuichuxianzimianzhongdiehuoyingxiangbuqing。yibanlaishuo,yinbanzhouxiangtiaojiefanweiwei-2mm~+2mm ,周向調節範圍為-1mm~+1mm。如果使用手動調版,會浪費很多時間,而且精度不高。為了實現自動打版,我們在版輥上安裝了電位器,通過電位器將模擬量傳送給4A/D,經過PLC處理,可將版輥的轉動精度很好地控製在打版範圍內。
觸chu摸mo屏ping作zuo為wei一yi種zhong新xin型xing的de人ren機ji界jie麵mian,從cong一yi出chu現xian就jiu受shou到dao關guan注zhu,它ta的de簡jian單dan易yi用yong,強qiang大da的de功gong能neng及ji優you異yi的de穩wen定ding性xing使shi它ta非fei常chang適shi合he用yong於yu工gong業ye環huan境jing。用yong戶hu可ke以yi自zi由you地di組zu合he文wen字zi,按an鈕niu,圖tu形xing,數shu字zi等deng來lai處chu理li或huo監jian控kong管guan理li隨sui時shi可ke能neng變bian化hua的de信xin息xi。隨sui著zhe機ji械xie設she備bei的de飛fei速su發fa展zhan,以yi往wang的de操cao作zuo界jie麵mian需xu由you熟shu練lian的de操cao作zuo員yuan才cai能neng操cao作zuo,無wu法fa提ti高gao效xiao率lv。但dan使shi用yong人ren機ji界jie麵mian,能neng明ming確que指zhi示shi並bing告gao知zhi操cao作zuo員yuan機ji器qi設she備bei目mu前qian的de狀zhuang況kuang,使shi操cao作zuo變bian得de簡jian單dan生sheng動dong。使shi用yong觸chu摸mo屏ping,還hai可ke以yi使shi機ji器qi配pei線xian標biao準zhun化hua,簡jian單dan化hua,同tong時shi也ye能neng減jian少shaoPLC控製所需的 I/O點數,降低生產成本,也相對提高整套設備的附加價值。三菱觸摸屏和三菱PLC有很好的通用性,能在線監視並修改程序,不必很麻煩的重複插拔接口。
[page]
3 軟件設計
3.1 給紙設計
印yin刷shua機ji整zheng體ti的de電dian氣qi設she計ji還hai是shi比bi較jiao複fu雜za的de,對dui時shi間jian的de要yao求qiu也ye很hen嚴yan格ge。在zai機ji器qi的de很hen多duo地di方fang裝zhuang有you接jie近jin開kai關guan,用yong來lai檢jian測ce不bu同tong的de時shi間jian點dian。在zai印yin刷shua過guo程cheng中zhong,走zou紙zhi的de好hao壞huai是shi影ying響xiang機ji器qi質zhi量liang的de一yi個ge重zhong要yao環huan節jie。所suo謂wei紙zhi走zou的de好hao壞huai,指zhi的de是shi無wu歪wai張zhang,雙shuang張zhang等deng現xian象xiang,如ru果guo有you歪wai張zhang,雙shuang張zhang現xian象xiang,在zai高gao速su情qing況kuang下xia,就jiu會hui將jiang走zou壞huai的de紙zhi,卷juan入ru機ji器qi內nei,從cong而er破po壞huai膠jiao皮pi,給gei用yong戶hu帶dai來lai很hen大da損sun失shi。此ci過guo程cheng流liu程cheng如ru下xia:

3.2離合壓設計
離li壓ya,合he壓ya在zai印yin刷shua中zhong具ju有you很hen重zhong要yao的de作zuo用yong。離li合he壓ya的de準zhun確que性xing,對dui印yin品pin質zhi量liang的de好hao壞huai有you著zhe直zhi接jie的de影ying響xiang。合he壓ya過guo早zao,會hui弄nong髒zang壓ya印yin輥gun筒tong,給gei操cao作zuo帶dai來lai很hen多duo不bu便bian;離壓過早,會使最後一張紙印不上完整的圖案,造成紙張浪費。
在設計中,離壓,合壓的程序流程如圖所示:

印(yin)刷(shua)時(shi),版(ban)輥(gun)筒(tong)與(yu)膠(jiao)皮(pi)輥(gun)筒(tong)先(xian)合(he)壓(ya),膠(jiao)皮(pi)輥(gun)筒(tong)與(yu)壓(ya)印(yin)輥(gun)筒(tong)後(hou)合(he)壓(ya)。在(zai)我(wo)們(men)的(de)機(ji)器(qi)中(zhong),合(he)壓(ya)全(quan)部(bu)采(cai)用(yong)了(le)氣(qi)動(dong)裝(zhuang)置(zhi),每(mei)個(ge)氣(qi)缸(gang)都(dou)有(you)一(yi)個(ge)動(dong)作(zuo)時(shi)間(jian)。由(you)於(yu)印(yin)刷(shua)速(su)度(du)是(shi)多(duo)段(duan)速(su),在(zai)3000~12000r/hzhijian,genjuyonghuxuyaokexuanzebutongdesudu。danshi,qigangdongzuoshijianshiyidingde,chilunzhuanguojiaodushiyidingde,yinci,jiqisudubutongshi,heyashijianyebutong。weilejiejueciwenti,womengenjulilunjisuanzhi,zhaochuduiyubutongjiqisudushi,jiqideyanshishijian。caiyongbijiaozhiling,dangjiqiduansuyulilunzhixiangdengshi,yanshixiangyingdeshijian,shiyayinguntongyujiaopiguntongzhunqueheya。jingguoduocishiyan,liya,heyadoumeiyouwenti。
[page]
3.3 人機界麵設計
在人機界麵中,設計了7fuhuamian,baokuozhengtituxing,guzhangxianshi,jiqisuduhejishuxianshi,shuigunsuduxianshi,tiaobanjiankongdeng。guzhangxianshishiyongzhishiqi,geichuweiyuanjianjikeshixianshandongxiaoguo,rangcaozuozhehenfangbiandezhidaoguzhangbuwei,zhengtiganhenhao。zaishuigunsuduxianshizhong,shejileyigezhuzhuangtu,keyixianshishuiliangzengjiadaxiao,zhixuanxiazhuzhuangtu,jiukezengjiashuiliang,tongshiyekefangbianjiankong。rutusuoshi:

4. 結束語
yinshuajideyitaodianqishejishuyuxitongsheji,baokuoyingjian,ruanjiansheji,hangaifanweijiaoguang。zheli,wozhijiandanjieshaoleqizhongbijiaozhongyaodejibufen,qitaxijiehaiyouhenduo,zhelibuzaiyiyilieju。shiyongsanlingdeyitaokongzhixitong,ganjiaokekao,fangbian,zaijiqipiliangshengchanguochengzhong,meiyoufaxiandawenti。qiPLC功(gong)能(neng)齊(qi)全(quan),可(ke)靠(kao)耐(nai)用(yong),指(zhi)令(ling)簡(jian)潔(jie),與(yu)其(qi)他(ta)產(chan)品(pin)相(xiang)比(bi),感(gan)覺(jiao)三(san)菱(ling)整(zheng)體(ti)軟(ruan)件(jian)係(xi)統(tong)界(jie)麵(mian)都(dou)比(bi)較(jiao)友(you)好(hao),給(gei)用(yong)戶(hu)編(bian)程(cheng),維(wei)修(xiu)都(dou)帶(dai)來(lai)極(ji)大(da)方(fang)便(bian)。其(qi)觸(chu)摸(mo)屏(ping)與(yu)PLC有很好的通用性,可通過觸摸屏]監視並修改程序,這是其它產品所不能匹及的。總之,三菱的工控元件給設計人員和用戶都帶來了很多方便。
特別推薦
- 噪聲中提取真值!瑞盟科技推出MSA2240電流檢測芯片賦能多元高端測量場景
- 10MHz高頻運行!氮矽科技發布集成驅動GaN芯片,助力電源能效再攀新高
- 失真度僅0.002%!力芯微推出超低內阻、超低失真4PST模擬開關
- 一“芯”雙電!聖邦微電子發布雙輸出電源芯片,簡化AFE與音頻設計
- 一機適配萬端:金升陽推出1200W可編程電源,賦能高端裝備製造
技術文章更多>>
- 三星上演罕見對峙:工會集會討薪,股東隔街抗議
- 摩爾線程實現DeepSeek-V4“Day-0”支持,國產GPU適配再提速
- 築牢安全防線:智能駕駛邁向規模化應用的關鍵挑戰與破局之道
- GPT-Image 2:99%文字準確率,AI生圖告別“鬼畫符”
- 機器人馬拉鬆的勝負手:藏在主板角落裏的“時鍾戰爭”
技術白皮書下載更多>>
- 車規與基於V2X的車輛協同主動避撞技術展望
- 數字隔離助力新能源汽車安全隔離的新挑戰
- 汽車模塊拋負載的解決方案
- 車用連接器的安全創新應用
- Melexis Actuators Business Unit
- Position / Current Sensors - Triaxis Hall
熱門搜索
NFC
NFC芯片
NOR
ntc熱敏電阻
OGS
OLED
OLED麵板
OmniVision
Omron
OnSemi
PI
PLC
Premier Farnell
Recom
RF
RF/微波IC
RFID
rfid
RF連接器
RF模塊
RS
Rubycon
SATA連接器
SD連接器
SII
SIM卡連接器
SMT設備
SMU
SOC
SPANSION

