基於空間脈寬調製技術的異步電機無速度傳感器控製係統設計
發布時間:2012-01-12
中心議題:
- 空間脈寬調製原理
- 無速度傳感器控製原理
- 空間脈寬調製技術的無速度傳感器控製係統設計
解決方案:
- 無速度傳感器控製係統的硬件設計
- 無速度傳感器控製係統的軟件設計
傳(chuan)統(tong)的(de)異(yi)步(bu)電(dian)動(dong)機(ji)控(kong)製(zhi)係(xi)統(tong)中(zhong)的(de)測(ce)量(liang)裝(zhuang)置(zhi)較(jiao)多(duo)采(cai)用(yong)光(guang)電(dian)數(shu)字(zi)脈(mai)衝(chong)編(bian)碼(ma)器(qi),而(er)它(ta)在(zai)使(shi)用(yong)的(de)過(guo)程(cheng)中(zhong)易(yi)受(shou)到(dao)幹(gan)擾(rao),降(jiang)低(di)了(le)係(xi)統(tong)的(de)可(ke)靠(kao)性(xing),且(qie)不(bu)適(shi)用(yong)於(yu)惡(e)劣(lie)的(de)工(gong)況(kuang)環(huan)境(jing)。針(zhen)對(dui)以(yi)上(shang)缺(que)點(dian),本(ben)文(wen)提(ti)出(chu)了(le)空(kong)間(jian)脈(mai)寬(kuan)調(tiao)製(zhi)技(ji)術(shu)(SVPWM)的無速度傳感器控製,利用現代的數字信號處理技術,使得複雜的磁鏈和轉速控製得以實現。並基於DSPTMS320F2812實現了異步電機無速度傳感器的矢量控製。
1空間脈寬調製原理
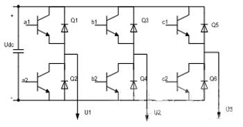
duiyibudiandongjieryan,jiazaidaodingzishangdesanxiangjiaoliudianchanshengxuanzhuancichang,yuzhuanzideganyingcichangjiaohuzuoyongchanshengniujuershizhuanzixuanzhuan。kongjianmaikuantiaozhishijiangdingzidesanxiangdianliushiliangyouzuobiaozhuanhuanchenglianggedengxiaoqiezhengjiaodefenliang,qizhongyixiangxiangdangyucichangdianliu,lingyixiangzexiangdangyuniujudianliu。kongjianshiliangkongzhizaiyukongzhidingzidesanxiangdianliudedaxiao、頻pin率lv和he相xiang位wei,使shi其qi磁ci場chang分fen量liang維wei持chi在zai最zui大da容rong許xu值zhi,調tiao節jie扭niu矩ju電dian流liu分fen量liang來lai控kong製zhi扭niu矩ju的de大da小xiao。並bing通tong過guo控kong製zhi逆ni變bian器qi的de開kai關guan模mo式shi,使shi電dian機ji的de定ding子zi電dian壓ya空kong間jian矢shi量liang沿yan圓yuan形xing軌gui跡ji運yun動dong,從cong而er明ming顯xian降jiang低di轉zhuan矩ju脈mai動dong。常chang用yong的de三san相xiang電dian壓ya源yuan逆ni變bian主zhu電dian路lu結jie構gou如ru圖tu1所示。

圖1三相電壓源逆變電路結構圖
三相逆變器共有8種開關狀態(上橋臂導通開關狀態為1,下橋臂導通開關狀態為0),

[page]
2無速度傳感器控製原理
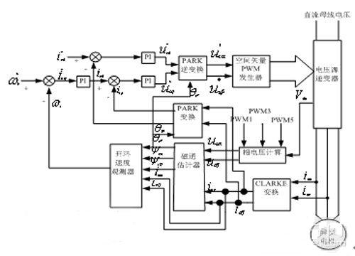
無(wu)速(su)度(du)傳(chuan)感(gan)器(qi)的(de)矢(shi)量(liang)控(kong)製(zhi)就(jiu)是(shi)通(tong)過(guo)檢(jian)測(ce)異(yi)步(bu)電(dian)機(ji)的(de)相(xiang)電(dian)流(liu)和(he)相(xiang)電(dian)壓(ya),采(cai)用(yong)一(yi)定(ding)的(de)觀(guan)測(ce)技(ji)術(shu)觀(guan)測(ce)出(chu)異(yi)步(bu)電(dian)機(ji)的(de)轉(zhuan)速(su),作(zuo)為(wei)矢(shi)量(liang)控(kong)製(zhi)係(xi)統(tong)中(zhong)轉(zhuan)速(su)閉(bi)環(huan)的(de)轉(zhuan)速(su)反(fan)饋(kui)。如(ru)圖(tu)3所示。

圖3控製原理係統框圖
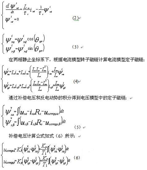
2.1轉子磁鏈估計
zaizhuanzicichangdingxiangdeshiliangkongzhixitongzhong,zhuanziciliandezhunquegujihekongzhishiyingxiangdianjikongzhixingnengdeguanjianyinsuzhiyi。zhuanziciliangujiyoudianyaxinghedianliuxingliangzhong。chuantongdedianyamoxingsuanfajiandan,shoudianjicanshubianhuayingxiangxiao,dandisushiguancejingquedujiaodierqiechunjifenhuanjiedewuchajileihepiaoyiwentiyanzhong。chuantongdedianliumoxingbushejichunjifenxiang,disudeguancexingnengqiangyudianyamoxingfa,dangaosushiburuhouzhe,erqieshouzhuanzishijianchangshuyingxiangjiaoda。
本文將電壓模型和電流模型結合起來估算轉子磁鏈,對電流模型計算的磁鏈進行PI運算,再用PI運算的結果補償電壓模型的磁鏈,通過調節PI參數的值,使得在高速時電壓模型起主要作用,低速時使電流模型起主要作用,克服了它們的缺點,提高估算的準確性。
轉子磁場定向控製中,在兩相旋轉坐標係和兩相靜止坐標係中的電流模型轉子磁鏈方程分別如式(2),式(3)所示:

[page]
根據電壓模型定子磁鏈可以計算得到電壓模型轉子磁鏈:

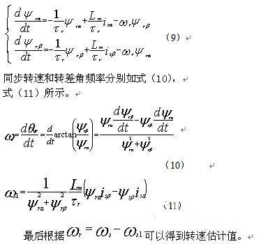
2.2轉速估計原理
無速度傳感器矢量控製係統的轉速根據磁鏈估計模型輸出的轉子磁鏈進行估計得到。磁鏈矢量關係如式(9)所示:

3控製係統設計
基於無速度傳感器矢量控製原理,選用TMS320F2812作為核心控製器設計控製係統的硬件,在CCS2000的編譯平台上實現了軟件程序編寫。
3.1硬件設計
無速度傳感器矢量控製係統也是由主電路和控製電路組成。係統以IGBT功率器件構成三相逆變電路。由整流電路、濾波電路、驅動保護電路和IGBT共同構成交一直一交電壓型通用變頻器主電路。以TMS320F2812為核心構成控製核心,DSP負責采樣電機三相電流、實現無速度傳感器矢量控製的算法、最後輸出PWM驅動三相逆變橋工作。係統硬件的基本結構如圖4所示。

圖4硬件整體框架
[page]
采用大功率IGBT並聯結構,IR21363S作為PWM驅動芯片,有三個獨立的高壓側和低壓側輸出信號,可以同時輸出六路PWM信號,PWM工作頻率可達500kHZ,具有欠壓和過電流保護功能。采用霍爾和磁環配合檢測異步電機兩相電流,通過電阻分壓方式檢測直流母線電壓,並通過RC濾波電路濾波,提高了AD采樣的準確性和係統工作的可靠性。
3.2軟件設計
係統軟件采用C語言編寫,主要包括主程序、定時器下溢終端子程序,具體程序流程圖如圖5、圖6所示:

4結論
隨著各種控製理論,數字信號處理器(DSP)的發展以及它們在電機控製中的廣泛應用,電機的控製技術的發展進入了全新的階段。通過本文的研究可以看出,以TMS320F2812為核心的無刷直流電機控製係統控製精度高、實時性強、係統的功耗低,並且可以實現的控製功能非常豐富,這些都是傳統的控製係統所無法比擬的,充分體現了DSP控製的優越性。
- 噪聲中提取真值!瑞盟科技推出MSA2240電流檢測芯片賦能多元高端測量場景
- 10MHz高頻運行!氮矽科技發布集成驅動GaN芯片,助力電源能效再攀新高
- 失真度僅0.002%!力芯微推出超低內阻、超低失真4PST模擬開關
- 一“芯”雙電!聖邦微電子發布雙輸出電源芯片,簡化AFE與音頻設計
- 一機適配萬端:金升陽推出1200W可編程電源,賦能高端裝備製造
- 築基AI4S:摩爾線程全功能GPU加速中國生命科學自主生態
- 一秒檢測,成本降至萬分之一,光引科技把幾十萬的台式光譜儀“搬”到了手腕上
- AI服務器電源機櫃Power Rack HVDC MW級測試方案
- 突破工藝邊界,奎芯科技LPDDR5X IP矽驗證通過,速率達9600Mbps
- 通過直接、準確、自動測量超低範圍的氯殘留來推動反滲透膜保護
- 車規與基於V2X的車輛協同主動避撞技術展望
- 數字隔離助力新能源汽車安全隔離的新挑戰
- 汽車模塊拋負載的解決方案
- 車用連接器的安全創新應用
- Melexis Actuators Business Unit
- Position / Current Sensors - Triaxis Hall



