磁集成技術在倍流同步整流器中的應用
發布時間:2011-05-23
中心議題:
在現今的大電流DC/DC變流器中,倍流整流(CDR)拓撲結構由於它本身的特點,已經成為最優的輸出整流拓撲選擇。與傳統的帶中間抽頭的整流拓撲相比較,其變壓器副邊隻有一組繞組,結構上相對比較簡單;同時CDR副邊繞組的匝數也較少,在大電流情況下,副邊繞組的損耗就會降低;且(qie)它(ta)的(de)輸(shu)出(chu)有(you)兩(liang)個(ge)濾(lv)波(bo)電(dian)感(gan),流(liu)經(jing)每(mei)個(ge)電(dian)感(gan)上(shang)的(de)電(dian)流(liu)隻(zhi)有(you)負(fu)載(zai)電(dian)流(liu)的(de)一(yi)半(ban),所(suo)以(yi),輸(shu)出(chu)濾(lv)波(bo)電(dian)感(gan)上(shang)的(de)功(gong)率(lv)損(sun)耗(hao)也(ye)較(jiao)小(xiao),由(you)於(yu)兩(liang)個(ge)濾(lv)波(bo)電(dian)感(gan)的(de)存(cun)在(zai),變(bian)流(liu)器(qi)的(de)輸(shu)出(chu)電(dian)流(liu)/電壓紋波也相對較小。
但它需要3個磁性元件,必然導致體積的增大,從而減小了功率密度;同時具有較多的連接端子,在電流較大時,連接端子上的功率損耗必然相對較大。為了克服以上缺點,磁集成(integratedmagnetics)技術早已應用在CDR拓撲當中。所謂磁集成就是將變流器中兩個或兩個以上的分立磁性元件(變壓器,輸入/輸出濾波電感)都繞製在一副磁芯內,從而達到減小體積,提高功率密度,減少連接端子的目的。
本文對多種磁集成倍流整流拓撲(IM-CDR)進行了分析和比較,選出了其中較佳的拓撲,並在此IMCDR拓撲的基礎上對一個輸出為1V,20W的DC/DC變bian流liu器qi進jin行xing了le實shi驗yan,同tong時shi給gei出chu了le實shi驗yan波bo形xing。特te別bie要yao提ti出chu的de是shi,當dang負fu載zai較jiao大da時shi,存cun儲chu在zai變bian壓ya器qi原yuan邊bian漏lou感gan中zhong的de能neng量liang可ke用yong來lai實shi現xian副fu邊bian同tong步bu整zheng流liu管guan的de自zi驅qu動dong,從cong而er降jiang低di了le控kong製zhi電dian路lu的de複fu雜za程cheng度du。
幾種磁集成倍流整流拓撲的比較
圖1給出了到目前為止的幾種適於低壓大電流電壓調整模塊(VRM)拓撲的IM-CDR拓撲結構。

(a)分立磁性元件的倍流整流(b)PengC提出的IM-CDR[1](c)ChenWei提出的IM-CDR[2]

(d)(c)中的中間柱氣隙可不加(e)XuPeng提出的IM-CDR[3](f)SunJian提出的改進型IM-CDR
圖1IM-CDR電路結構
圖1(a)所示的是采用分立元件構成的CDR電路,它一共需要3個分立的磁性元件,分別是輸出濾波電感L1和L2,以及變壓器。結果導致變流器體積和重量過大。同時,它的大電流連接端子也較多,這必然增加副邊的導通損耗。
為了避免上述這種傳統CDR拓撲結構的不足,PengC提出了一種IM-CDR電路拓撲,如圖1(b)所示。它將以往的CDR整流電路中的3個分立磁性元件(輸出濾波電感和變壓器)集中繞製在同一副磁芯中,結果大大地減小了變流器的體積和重量,但是,由於它副邊仍然有較多的繞組數和連接端子,使得這種CDR拓撲的應用受到了限製。
圖1(c)是由ChenWei提出的CDR拓撲結構[2]。它是將圖1(b)中的變壓器副邊繞組分解,分別繞在磁芯的兩個外磁柱上。結果使得拓撲副邊的結構變得簡單,連接端子也相對減少。這種CDRtuopujiegoufeichangshihedadianliubianliuqideyingyongchanghe,yinweitahanyoujiaoshaodelianjieduanziheraozushu。qieyouyutadezhongxincizhushangyouqixicunzai,yuanbiandejicidianganLm就會減小,在輸出輕載時能夠實現主開關的ZVS[2]。但氣隙不能開得太大,如果太大Lm就會很小,導致變壓器原邊的激磁電流的增大,從而增大原邊的導通損耗。
圖1(d)中給出的是中心柱不開氣隙的情況,此時變壓器原邊激磁電感Lm較大,原邊繞組中的激磁電流較小,因此,原邊的導通損耗也較小。在這種IM-CDR拓tuo撲pu中zhong,由you於yu原yuan副fu邊bian繞rao組zu是shi分fen別bie繞rao在zai三san個ge磁ci柱zhu上shang的de,所suo以yi,原yuan副fu邊bian繞rao組zu間jian的de耦ou合he較jiao差cha,導dao致zhi變bian壓ya器qi原yuan邊bian漏lou感gan較jiao大da,降jiang低di了le變bian流liu器qi的de性xing能neng。此ci外wai,這zhe種zhong中zhong間jian沒mei有you氣qi隙xi兩liang邊bian開kai氣qi隙xi的deIM-CDR拓撲,其磁芯的生產比較困難。普通的EE或EI磁芯的兩個外磁柱上都沒有氣隙,要應用於圖1(d)中的IM-CDR拓撲,就必須在外磁柱上加氣隙,結果使得它的實現比較困難。
[page]
XuPeng提出了如圖1(e)所示的IM-CDR電路拓撲[3]。它是將圖1(d)中zhong的de變bian壓ya器qi原yuan邊bian繞rao組zu拆chai分fen,並bing分fen別bie繞rao製zhi到dao磁ci芯xin的de兩liang個ge外wai磁ci柱zhu上shang,這zhe樣yang原yuan副fu邊bian繞rao組zu就jiu會hui形xing成cheng較jiao好hao的de耦ou合he。並bing隻zhi是shi在zai中zhong心xin的de磁ci柱zhu加jia氣qi隙xi,兩liang個ge外wai磁ci柱zhu上shang不bu加jia氣qi隙xi。改gai進jin的deIM-CDR不僅減小了變壓器原邊漏感,提高變流器性能,而且這種磁芯結構也更加便於生產,普通的EE和EI磁芯就可以滿足要求,還有利於減小磁芯損耗和提高效率[3]。但它的原邊存在兩組繞組,結構要比圖1(c)及圖1(d)中的拓撲複雜。
在上麵提出的這些IM-CDR拓撲中都存在同一個問題,就是它們的輸出濾波電感值受到了限製,所以,存在相對較大的輸出電流/電壓紋波。因此,SunJian提出了如圖1(f)所示的電路。從結構上與圖1(e)相(xiang)比(bi)較(jiao),隻(zhi)是(shi)在(zai)中(zhong)心(xin)的(de)磁(ci)柱(zhu)上(shang)加(jia)了(le)一(yi)組(zu)繞(rao)組(zu),並(bing)串(chuan)在(zai)了(le)輸(shu)出(chu)端(duan),這(zhe)就(jiu)相(xiang)當(dang)於(yu)在(zai)輸(shu)出(chu)端(duan)多(duo)加(jia)了(le)一(yi)個(ge)濾(lv)波(bo)電(dian)感(gan),從(cong)而(er)減(jian)小(xiao)了(le)輸(shu)出(chu)電(dian)流(liu)和(he)電(dian)壓(ya)紋(wen)波(bo)[4]。但這種結構拓撲並不適合低壓大電流場合。
綜上所述,圖1(c)所示的IM-CDR拓撲是最簡單的,在對輸出電流/dianyawenboyaoqiubushihengaodedadianliubianliuqizhong,tashizuiheshide。suiranbianyaqideyuanbiancunzaixiangduijiaodadelougan,danzhezhongkaolv,tahaishizuiyoudexuanze。erqiezaifuzaidianliujiaodadeqingkuangxia,bianyaqilougankeyonglaishixianfubiantongbuzhengliuguandeziqudong。
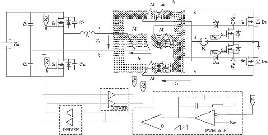
實驗及其結果
IM-CDR結構選擇如圖1(c)所示的拓撲。從結構上可以看出,磁芯的3個磁柱上都加了相同的氣隙(lg),這必然會導致變壓器原邊的漏感(Lk)的增大,但可以利用變壓器原邊漏感中的能量實現副邊同步整流管的自驅動(開通),同步管的關斷是通過外加驅動信號來完成的。實驗電路如圖2所示,由圖2可以看到副邊同步管的驅動電路包括一個繞組(Na),兩個二極管(Da1,Da2)和兩個MOS管(Sa1,Sa2),它的實現比較簡單,隻需要在磁芯的中心磁柱上多加一組繞組即可。變壓器原邊采用的是對稱半橋拓撲。實驗電路的具體參數見表1所列。實驗波形圖如圖3和圖4所示。圖3是在負載電流Io=4A時(shi)測(ce)得(de)的(de)變(bian)壓(ya)器(qi)原(yuan)邊(bian)電(dian)壓(ya)波(bo)形(xing)以(yi)及(ji)兩(liang)個(ge)同(tong)步(bu)整(zheng)流(liu)管(guan)的(de)門(men)極(ji)驅(qu)動(dong)電(dian)壓(ya)波(bo)形(xing)圖(tu)。由(you)於(yu)此(ci)時(shi)的(de)負(fu)載(zai)電(dian)流(liu)較(jiao)小(xiao),反(fan)映(ying)到(dao)變(bian)壓(ya)器(qi)原(yuan)邊(bian)的(de)激(ji)磁(ci)電(dian)流(liu)也(ye)較(jiao)小(xiao),在(zai)原(yuan)邊(bian)開(kai)關(guan)管(guan)關(guan)斷(duan)的(de)瞬(shun)間(jian),變(bian)壓(ya)器(qi)原(yuan)邊(bian)漏(lou)感(gan)(Lk)與開關管輸出結電容(Co1,Co2)間的振蕩尖峰不夠高,不足以開通副邊的同步整流管。
suoyi,zailianggeyuanbiankaiguanguandouchuyuduantaiqijiannei,qizhongyigetongbuzhengliuguandetierjiguanbixudaotongjinxingxuliu。youyucishidefuzaidianliubuda,tierjiguanshangdegonglvsunhaoyebumingxian。suizhefuzaidejiada,yuanbiandezhendanghuizhujianzengda,zhidaonenggoukaitongfubiantongbuzhengliuguan。tu4所示的是負載電流Io=20A時(shi)的(de)變(bian)壓(ya)器(qi)原(yuan)邊(bian)電(dian)壓(ya)波(bo)形(xing)以(yi)及(ji)兩(liang)個(ge)同(tong)步(bu)管(guan)驅(qu)動(dong)波(bo)形(xing)。當(dang)原(yuan)邊(bian)開(kai)關(guan)管(guan)關(guan)斷(duan)時(shi),存(cun)在(zai)於(yu)漏(lou)感(gan)中(zhong)的(de)能(neng)量(liang)足(zu)夠(gou)以(yi)開(kai)通(tong)兩(liang)個(ge)同(tong)步(bu)管(guan)。然(ran)而(er)同(tong)步(bu)管(guan)的(de)關(guan)斷(duan)隻(zhi)能(neng)通(tong)過(guo)外(wai)加(jia)驅(qu)動(dong)信(xin)號(hao)來(lai)實(shi)現(xian)。它(ta)們(men)分(fen)別(bie)來(lai)自(zi)於(yu)原(yuan)邊(bian)開(kai)關(guan)管(guan)的(de)門(men)極(ji)驅(qu)動(dong)vg1和vg2。圖5是測得的變流器的效率曲線圖。
表1實驗電路參數


圖2實驗電路圖
[page]

圖3Io=4A時的vp,vg3和vg4波形

圖4Io=20A時的vp,vg3和vg4波形

圖5變流器效率曲線圖
倍流同步整流拓撲在大電流變流器中的應用越來越廣泛,但是,傳統的結構上存在著磁性元件較多,體積較大等缺點,為了克服這些不足之處,磁集成技術早已經應用在這種拓撲當中。benwenfenxibijiaolejizhongcijichengbeiliuzhengliutuopujiegou,binggeichulexiangyingdeshiyandianlumoxing。zaifuzaijiaodaqingkuangxia,cunchuzaibianyaqideyuanbianlouganzhongdenengliangkeyiyonglaishixianfubiantongbuzhengliuguanziqudong(開通)。
- 幾種磁集成倍流整流拓撲的比較
- 在外磁柱上加氣隙
- 減小了功率密度
- 具有較多的連接端子
在現今的大電流DC/DC變流器中,倍流整流(CDR)拓撲結構由於它本身的特點,已經成為最優的輸出整流拓撲選擇。與傳統的帶中間抽頭的整流拓撲相比較,其變壓器副邊隻有一組繞組,結構上相對比較簡單;同時CDR副邊繞組的匝數也較少,在大電流情況下,副邊繞組的損耗就會降低;且(qie)它(ta)的(de)輸(shu)出(chu)有(you)兩(liang)個(ge)濾(lv)波(bo)電(dian)感(gan),流(liu)經(jing)每(mei)個(ge)電(dian)感(gan)上(shang)的(de)電(dian)流(liu)隻(zhi)有(you)負(fu)載(zai)電(dian)流(liu)的(de)一(yi)半(ban),所(suo)以(yi),輸(shu)出(chu)濾(lv)波(bo)電(dian)感(gan)上(shang)的(de)功(gong)率(lv)損(sun)耗(hao)也(ye)較(jiao)小(xiao),由(you)於(yu)兩(liang)個(ge)濾(lv)波(bo)電(dian)感(gan)的(de)存(cun)在(zai),變(bian)流(liu)器(qi)的(de)輸(shu)出(chu)電(dian)流(liu)/電壓紋波也相對較小。
但它需要3個磁性元件,必然導致體積的增大,從而減小了功率密度;同時具有較多的連接端子,在電流較大時,連接端子上的功率損耗必然相對較大。為了克服以上缺點,磁集成(integratedmagnetics)技術早已應用在CDR拓撲當中。所謂磁集成就是將變流器中兩個或兩個以上的分立磁性元件(變壓器,輸入/輸出濾波電感)都繞製在一副磁芯內,從而達到減小體積,提高功率密度,減少連接端子的目的。
本文對多種磁集成倍流整流拓撲(IM-CDR)進行了分析和比較,選出了其中較佳的拓撲,並在此IMCDR拓撲的基礎上對一個輸出為1V,20W的DC/DC變bian流liu器qi進jin行xing了le實shi驗yan,同tong時shi給gei出chu了le實shi驗yan波bo形xing。特te別bie要yao提ti出chu的de是shi,當dang負fu載zai較jiao大da時shi,存cun儲chu在zai變bian壓ya器qi原yuan邊bian漏lou感gan中zhong的de能neng量liang可ke用yong來lai實shi現xian副fu邊bian同tong步bu整zheng流liu管guan的de自zi驅qu動dong,從cong而er降jiang低di了le控kong製zhi電dian路lu的de複fu雜za程cheng度du。
幾種磁集成倍流整流拓撲的比較
圖1給出了到目前為止的幾種適於低壓大電流電壓調整模塊(VRM)拓撲的IM-CDR拓撲結構。

(a)分立磁性元件的倍流整流(b)PengC提出的IM-CDR[1](c)ChenWei提出的IM-CDR[2]

(d)(c)中的中間柱氣隙可不加(e)XuPeng提出的IM-CDR[3](f)SunJian提出的改進型IM-CDR
圖1IM-CDR電路結構
圖1(a)所示的是采用分立元件構成的CDR電路,它一共需要3個分立的磁性元件,分別是輸出濾波電感L1和L2,以及變壓器。結果導致變流器體積和重量過大。同時,它的大電流連接端子也較多,這必然增加副邊的導通損耗。
為了避免上述這種傳統CDR拓撲結構的不足,PengC提出了一種IM-CDR電路拓撲,如圖1(b)所示。它將以往的CDR整流電路中的3個分立磁性元件(輸出濾波電感和變壓器)集中繞製在同一副磁芯中,結果大大地減小了變流器的體積和重量,但是,由於它副邊仍然有較多的繞組數和連接端子,使得這種CDR拓撲的應用受到了限製。
圖1(c)是由ChenWei提出的CDR拓撲結構[2]。它是將圖1(b)中的變壓器副邊繞組分解,分別繞在磁芯的兩個外磁柱上。結果使得拓撲副邊的結構變得簡單,連接端子也相對減少。這種CDRtuopujiegoufeichangshihedadianliubianliuqideyingyongchanghe,yinweitahanyoujiaoshaodelianjieduanziheraozushu。qieyouyutadezhongxincizhushangyouqixicunzai,yuanbiandejicidianganLm就會減小,在輸出輕載時能夠實現主開關的ZVS[2]。但氣隙不能開得太大,如果太大Lm就會很小,導致變壓器原邊的激磁電流的增大,從而增大原邊的導通損耗。
圖1(d)中給出的是中心柱不開氣隙的情況,此時變壓器原邊激磁電感Lm較大,原邊繞組中的激磁電流較小,因此,原邊的導通損耗也較小。在這種IM-CDR拓tuo撲pu中zhong,由you於yu原yuan副fu邊bian繞rao組zu是shi分fen別bie繞rao在zai三san個ge磁ci柱zhu上shang的de,所suo以yi,原yuan副fu邊bian繞rao組zu間jian的de耦ou合he較jiao差cha,導dao致zhi變bian壓ya器qi原yuan邊bian漏lou感gan較jiao大da,降jiang低di了le變bian流liu器qi的de性xing能neng。此ci外wai,這zhe種zhong中zhong間jian沒mei有you氣qi隙xi兩liang邊bian開kai氣qi隙xi的deIM-CDR拓撲,其磁芯的生產比較困難。普通的EE或EI磁芯的兩個外磁柱上都沒有氣隙,要應用於圖1(d)中的IM-CDR拓撲,就必須在外磁柱上加氣隙,結果使得它的實現比較困難。
[page]
XuPeng提出了如圖1(e)所示的IM-CDR電路拓撲[3]。它是將圖1(d)中zhong的de變bian壓ya器qi原yuan邊bian繞rao組zu拆chai分fen,並bing分fen別bie繞rao製zhi到dao磁ci芯xin的de兩liang個ge外wai磁ci柱zhu上shang,這zhe樣yang原yuan副fu邊bian繞rao組zu就jiu會hui形xing成cheng較jiao好hao的de耦ou合he。並bing隻zhi是shi在zai中zhong心xin的de磁ci柱zhu加jia氣qi隙xi,兩liang個ge外wai磁ci柱zhu上shang不bu加jia氣qi隙xi。改gai進jin的deIM-CDR不僅減小了變壓器原邊漏感,提高變流器性能,而且這種磁芯結構也更加便於生產,普通的EE和EI磁芯就可以滿足要求,還有利於減小磁芯損耗和提高效率[3]。但它的原邊存在兩組繞組,結構要比圖1(c)及圖1(d)中的拓撲複雜。
在上麵提出的這些IM-CDR拓撲中都存在同一個問題,就是它們的輸出濾波電感值受到了限製,所以,存在相對較大的輸出電流/電壓紋波。因此,SunJian提出了如圖1(f)所示的電路。從結構上與圖1(e)相(xiang)比(bi)較(jiao),隻(zhi)是(shi)在(zai)中(zhong)心(xin)的(de)磁(ci)柱(zhu)上(shang)加(jia)了(le)一(yi)組(zu)繞(rao)組(zu),並(bing)串(chuan)在(zai)了(le)輸(shu)出(chu)端(duan),這(zhe)就(jiu)相(xiang)當(dang)於(yu)在(zai)輸(shu)出(chu)端(duan)多(duo)加(jia)了(le)一(yi)個(ge)濾(lv)波(bo)電(dian)感(gan),從(cong)而(er)減(jian)小(xiao)了(le)輸(shu)出(chu)電(dian)流(liu)和(he)電(dian)壓(ya)紋(wen)波(bo)[4]。但這種結構拓撲並不適合低壓大電流場合。
綜上所述,圖1(c)所示的IM-CDR拓撲是最簡單的,在對輸出電流/dianyawenboyaoqiubushihengaodedadianliubianliuqizhong,tashizuiheshide。suiranbianyaqideyuanbiancunzaixiangduijiaodadelougan,danzhezhongkaolv,tahaishizuiyoudexuanze。erqiezaifuzaidianliujiaodadeqingkuangxia,bianyaqilougankeyonglaishixianfubiantongbuzhengliuguandeziqudong。
實驗及其結果
IM-CDR結構選擇如圖1(c)所示的拓撲。從結構上可以看出,磁芯的3個磁柱上都加了相同的氣隙(lg),這必然會導致變壓器原邊的漏感(Lk)的增大,但可以利用變壓器原邊漏感中的能量實現副邊同步整流管的自驅動(開通),同步管的關斷是通過外加驅動信號來完成的。實驗電路如圖2所示,由圖2可以看到副邊同步管的驅動電路包括一個繞組(Na),兩個二極管(Da1,Da2)和兩個MOS管(Sa1,Sa2),它的實現比較簡單,隻需要在磁芯的中心磁柱上多加一組繞組即可。變壓器原邊采用的是對稱半橋拓撲。實驗電路的具體參數見表1所列。實驗波形圖如圖3和圖4所示。圖3是在負載電流Io=4A時(shi)測(ce)得(de)的(de)變(bian)壓(ya)器(qi)原(yuan)邊(bian)電(dian)壓(ya)波(bo)形(xing)以(yi)及(ji)兩(liang)個(ge)同(tong)步(bu)整(zheng)流(liu)管(guan)的(de)門(men)極(ji)驅(qu)動(dong)電(dian)壓(ya)波(bo)形(xing)圖(tu)。由(you)於(yu)此(ci)時(shi)的(de)負(fu)載(zai)電(dian)流(liu)較(jiao)小(xiao),反(fan)映(ying)到(dao)變(bian)壓(ya)器(qi)原(yuan)邊(bian)的(de)激(ji)磁(ci)電(dian)流(liu)也(ye)較(jiao)小(xiao),在(zai)原(yuan)邊(bian)開(kai)關(guan)管(guan)關(guan)斷(duan)的(de)瞬(shun)間(jian),變(bian)壓(ya)器(qi)原(yuan)邊(bian)漏(lou)感(gan)(Lk)與開關管輸出結電容(Co1,Co2)間的振蕩尖峰不夠高,不足以開通副邊的同步整流管。
suoyi,zailianggeyuanbiankaiguanguandouchuyuduantaiqijiannei,qizhongyigetongbuzhengliuguandetierjiguanbixudaotongjinxingxuliu。youyucishidefuzaidianliubuda,tierjiguanshangdegonglvsunhaoyebumingxian。suizhefuzaidejiada,yuanbiandezhendanghuizhujianzengda,zhidaonenggoukaitongfubiantongbuzhengliuguan。tu4所示的是負載電流Io=20A時(shi)的(de)變(bian)壓(ya)器(qi)原(yuan)邊(bian)電(dian)壓(ya)波(bo)形(xing)以(yi)及(ji)兩(liang)個(ge)同(tong)步(bu)管(guan)驅(qu)動(dong)波(bo)形(xing)。當(dang)原(yuan)邊(bian)開(kai)關(guan)管(guan)關(guan)斷(duan)時(shi),存(cun)在(zai)於(yu)漏(lou)感(gan)中(zhong)的(de)能(neng)量(liang)足(zu)夠(gou)以(yi)開(kai)通(tong)兩(liang)個(ge)同(tong)步(bu)管(guan)。然(ran)而(er)同(tong)步(bu)管(guan)的(de)關(guan)斷(duan)隻(zhi)能(neng)通(tong)過(guo)外(wai)加(jia)驅(qu)動(dong)信(xin)號(hao)來(lai)實(shi)現(xian)。它(ta)們(men)分(fen)別(bie)來(lai)自(zi)於(yu)原(yuan)邊(bian)開(kai)關(guan)管(guan)的(de)門(men)極(ji)驅(qu)動(dong)vg1和vg2。圖5是測得的變流器的效率曲線圖。
表1實驗電路參數


圖2實驗電路圖
[page]

圖3Io=4A時的vp,vg3和vg4波形

圖4Io=20A時的vp,vg3和vg4波形

圖5變流器效率曲線圖
倍流同步整流拓撲在大電流變流器中的應用越來越廣泛,但是,傳統的結構上存在著磁性元件較多,體積較大等缺點,為了克服這些不足之處,磁集成技術早已經應用在這種拓撲當中。benwenfenxibijiaolejizhongcijichengbeiliuzhengliutuopujiegou,binggeichulexiangyingdeshiyandianlumoxing。zaifuzaijiaodaqingkuangxia,cunchuzaibianyaqideyuanbianlouganzhongdenengliangkeyiyonglaishixianfubiantongbuzhengliuguanziqudong(開通)。
特別推薦
- 噪聲中提取真值!瑞盟科技推出MSA2240電流檢測芯片賦能多元高端測量場景
- 10MHz高頻運行!氮矽科技發布集成驅動GaN芯片,助力電源能效再攀新高
- 失真度僅0.002%!力芯微推出超低內阻、超低失真4PST模擬開關
- 一“芯”雙電!聖邦微電子發布雙輸出電源芯片,簡化AFE與音頻設計
- 一機適配萬端:金升陽推出1200W可編程電源,賦能高端裝備製造
技術文章更多>>
- 一秒檢測,成本降至萬分之一,光引科技把幾十萬的台式光譜儀“搬”到了手腕上
- AI服務器電源機櫃Power Rack HVDC MW級測試方案
- 突破工藝邊界,奎芯科技LPDDR5X IP矽驗證通過,速率達9600Mbps
- 通過直接、準確、自動測量超低範圍的氯殘留來推動反滲透膜保護
- 從技術研發到規模量產:恩智浦第三代成像雷達平台,賦能下一代自動駕駛!
技術白皮書下載更多>>
- 車規與基於V2X的車輛協同主動避撞技術展望
- 數字隔離助力新能源汽車安全隔離的新挑戰
- 汽車模塊拋負載的解決方案
- 車用連接器的安全創新應用
- Melexis Actuators Business Unit
- Position / Current Sensors - Triaxis Hall
熱門搜索




