技術帝教你DIY紅外遙控LED電子鍾
發布時間:2014-10-03 責任編輯:sherryyu
【導讀】本文介紹DIY的LED電dian子zi鍾zhong克ke服fu了le在zai斷duan電dian後hou都dou要yao重zhong新xin設she置zhi時shi間jian等deng參can數shu的de弊bi端duan,而er且qie采cai用yong了le家jia電dian通tong用yong的de紅hong外wai遙yao控kong器qi進jin行xing控kong製zhi,方fang便bian使shi用yong。有you一yi路lu鬧nao鈴ling輸shu出chu,可ke以yi通tong過guo遙yao控kong器qi設she置zhi鬧nao鈴ling時shi間jian及ji允yun許xu與yu否fou。大da家jia來lai學xue習xi哈ha!
自製LEDdianzizhongzaihenduodianzibaokanzazhishangdoukeyijiandao,dandaduoshuzaiduandianhoudouyaozhongxinshezhishijiandengcanshu,geishiyongdailaihenduobubian。yeyouyonghoubeidianchizuoweibeiyongdianyuande,danwangwangtijijiaoda。benwenjieshaodeLEDdianzizhongkefuleyiwangdebiduan,erqiecaiyonglejiadiantongyongdehongwaiyaokongqijinxingkongzhi,fangbianshiyong。youyilunaolingshuchu,keyitongguoyaokongqishezhinaolingshijianjiyunxuyufou。
一.工作原理
DS1302weidalasigongsideyizhongshishishizhongxinpian,zhuyaotedianshicaiyongchuanxingshujuchuanshu,keweidiaodianbaohudianyuantigongkebianchengdechongdiangongneng,bingqiekeyiguanbichongdiangongneng。caiyongputong32768Hz晶振。
AT89C2051作為主控芯片,一是對接收到的紅外遙控編碼進行判斷識別,並執行相應的處理;第二就是定期的讀取時鍾芯片DS1302中的時間並把小時和肥以示在4位LED中;第三就是對設置的鬧鈴時間與實時時間進行比較,如果時間相同且鬧鈴允許,那麼蜂鳴器就會以1秒的周期鳴響一分鍾,提醒使用者。如果要停止鳴鬧,隻要按遙控器相應鍵就可以關閉鬧鈴。
鬧鈴時間保存在DS1302自帶的RAM中,不需要單獨的EEPROM。
二.硬件電路
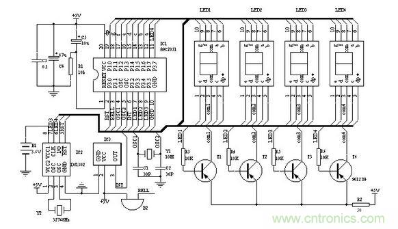
圖一為電子鍾的原理圖,IC2為DS1302,電子愛好者可以向MAXIM公司索取免費樣品。Y2為32768 Hz石英晶振,可以用普通電子表裏的。IC3為三腳的塑封一體化紅外接收頭。LED1-4為高亮度共陽數碼管。89C2051所用的晶振Y1如果沒有10MHz也可以用其他12M以內的代替,隻要修改程序中YS1和YS2的延時參數,讓其保持延時長度不變就行。調整R2可以改變數碼管亮度。P1koujieshumaguandebaziduan。shumaguanzuoliangweixianshixiaoshi,youliangweixianshifen,dangxianshideshinaolingshijianshishandong。dierweihedisanweidexiaoshudianzuoweimiaoshandong,zhuyidisanweishumaguanantuyibuhaoyinzhibanhouanzhuangshiyaoxuanzhuan180°,以便讓時和分之間出現“:”,最後一位小數點作為鬧鈴開關標誌,亮表示鬧鈴開啟。蜂鳴器B2采用小型自帶音源的。

圖1 電子鍾原理圖
要特別說明的是備用電源B1,可以用電池或者超級電容(10萬uF以上)。雖然DS1302在主電源掉電後,耗電很小,但如果要長時間保證時鍾正常,最好選用小型充電電池。可以用老式電腦主板上的那種3.6V充電電池。如果斷電時間較短(幾小時或幾天)時,就可以用漏電較小的普通電解電容代替。100uF就可以保證1小時的正常走時。DS1302在第一次加電後,須進行初始化操作。初始化後就可以按正常方法調整時間及鬧鈴。
[page]
三.軟件
軟件部分的重點是對DS1302的操作以及紅外遙控的解碼。單片機解碼可參看其他文章,這裏主要對設置部分作一些說明:

遙控器采用長虹彩電K11F型遙控器,遙控器按照16位地址碼,8位數據碼以及8位數據碼的反碼發送。表一列出了各按鍵的編碼及本電子鍾對應的動作。如果采用其他遙控器,需對程序相應部分的編碼作修改。
操作方法中,任意是指該鍵第一次按後,進入該狀態,再次按後退出該狀態。
時間設置:按“菜單”鍵進入設置狀態,LED隻顯示正常時間的小時,按“↑↓”鍵調整數值,按“←“、”→”鍵可在鬧鈴與正常時間之間移動。任意時刻再次按“菜單”鍵就退出設置。
鬧鈴設置:鬧鈴時間在時間設置中進行。鬧鈴允許和取消可在任意時刻按“靜音”鍵。
顯示開關:可在任意時刻按“顯示”鍵開啟和關閉顯示器。
初始化:在按“菜單”鍵進入設置狀態後任意時刻按“日曆”鍵,初始化後的時間為2002/12/1/12:00:00; DS1302+AT89C2051的LED鍾遙控器各按鍵數據碼,可根據不同的遙控器修改對應的鍵碼
muteM EQU 10h ;靜音鍵 鬧鈴開/關
timerT EQU 0Ch ;菜單鍵 進入/退出設置狀態
leftL EQU 46h ;左移鍵
rightR EQU 47h ;右移鍵
upU EQU 19h ;增加鍵
downD EQU 1dh ;減少鍵
d_off EQU 16H ;顯示鍵 LED數碼管顯示/關閉
recall EQU 44H ;日曆鍵
DS1302初始化操作
K_on BIT P3.0 ;鬧鈴輸出
LED1 BIT P3.3
LED2 BIT P3.4
LED3CLK BIT P3.5 ;DS1302
LED4IO BIT P3.7
RST BIT P3.1
SECOND EQU 60H;
60H 秒;
61h 分;
62h 時;
63h 日;
64h 月;
65h DAY;
66h 年;
6Ah 鬧分 from 00(1302);
6BH 鬧時 from 01(1302);
特別推薦
- 噪聲中提取真值!瑞盟科技推出MSA2240電流檢測芯片賦能多元高端測量場景
- 10MHz高頻運行!氮矽科技發布集成驅動GaN芯片,助力電源能效再攀新高
- 失真度僅0.002%!力芯微推出超低內阻、超低失真4PST模擬開關
- 一“芯”雙電!聖邦微電子發布雙輸出電源芯片,簡化AFE與音頻設計
- 一機適配萬端:金升陽推出1200W可編程電源,賦能高端裝備製造
技術文章更多>>
- 算力爆發遇上電源革新,大聯大世平集團攜手晶豐明源線上研討會解鎖應用落地
- 築基AI4S:摩爾線程全功能GPU加速中國生命科學自主生態
- 一秒檢測,成本降至萬分之一,光引科技把幾十萬的台式光譜儀“搬”到了手腕上
- AI服務器電源機櫃Power Rack HVDC MW級測試方案
- 突破工藝邊界,奎芯科技LPDDR5X IP矽驗證通過,速率達9600Mbps
技術白皮書下載更多>>
- 車規與基於V2X的車輛協同主動避撞技術展望
- 數字隔離助力新能源汽車安全隔離的新挑戰
- 汽車模塊拋負載的解決方案
- 車用連接器的安全創新應用
- Melexis Actuators Business Unit
- Position / Current Sensors - Triaxis Hall
熱門搜索




