孰優孰劣,分析極端條件下的六種電流測量方法
發布時間:2016-06-13 責任編輯:susan
【導讀】電流檢測被用來執行兩個基本的電路功能。首先,是測量“多大”電流在電路中流動,第二個功能是當電流“過大”或(huo)出(chu)現(xian)故(gu)障(zhang)時(shi),做(zuo)出(chu)判(pan)斷(duan)。如(ru)果(guo)電(dian)流(liu)超(chao)過(guo)了(le)安(an)全(quan)限(xian)值(zhi),滿(man)足(zu)軟(ruan)件(jian)或(huo)硬(ying)件(jian)互(hu)鎖(suo)條(tiao)件(jian),就(jiu)會(hui)發(fa)出(chu)一(yi)個(ge)信(xin)號(hao),把(ba)設(she)備(bei)關(guan)掉(diao)。因(yin)此(ci)有(you)必(bi)要(yao)選(xuan)擇(ze)一(yi)種(zhong)能(neng)承(cheng)受(shou)故(gu)障(zhang)過(guo)程(cheng)中(zhong)極(ji)端(duan)條(tiao)件(jian)的(de)魯(lu)棒(bang)性(xing)設(she)計(ji)的(de)技(ji)術(shu)。
電流檢測被用來執行兩個基本的電路功能。首先,是測量“多大”電流在電路中流動,這個信息可以用於DC/DC電源中的電源管理,來判定基本的外圍負載,來實現節能。第二個功能是當電流“過大”或(huo)出(chu)現(xian)故(gu)障(zhang)時(shi),做(zuo)出(chu)判(pan)斷(duan)。如(ru)果(guo)電(dian)流(liu)超(chao)過(guo)了(le)安(an)全(quan)限(xian)值(zhi),滿(man)足(zu)軟(ruan)件(jian)或(huo)硬(ying)件(jian)互(hu)鎖(suo)條(tiao)件(jian),就(jiu)會(hui)發(fa)出(chu)一(yi)個(ge)信(xin)號(hao),把(ba)設(she)備(bei)關(guan)掉(diao),比(bi)如(ru)電(dian)機(ji)堵(du)轉(zhuan)或(huo)電(dian)池(chi)中(zhong)發(fa)生(sheng)短(duan)路(lu)的(de)情(qing)況(kuang)。因(yin)此(ci)有(you)必(bi)要(yao)選(xuan)擇(ze)一(yi)種(zhong)能(neng)承(cheng)受(shou)故(gu)障(zhang)過(guo)程(cheng)中(zhong)極(ji)端(duan)條(tiao)件(jian)的(de)魯(lu)棒(bang)性(xing)設(she)計(ji)的(de)技(ji)術(shu)。采(cai)用(yong)適(shi)當(dang)的(de)元(yuan)器(qi)件(jian)來(lai)執(zhi)行(xing)測(ce)量(liang)功(gong)能(neng),不(bu)但(dan)能(neng)獲(huo)得(de)準(zhun)確(que)的(de)電(dian)壓(ya)信(xin)號(hao),還(hai)能(neng)防(fang)止(zhi)損(sun)壞(huai)印(yin)製(zhi)電(dian)路(lu)板(ban)。
測量方法
有各種不同的測量方法能產生提示“多大”或“過大”的信號,如下:
電阻式(直接):檢流電阻
磁(間接):電流互感器、羅氏線圈、霍爾效應器件
晶體管(直接):RDS(ON)、比率式
每種方法都有其優點,是有效的或可接受的電流測量方法,但也各有利弊,這一點對應用的可靠性至關重要。這些測量方法可分為兩類:直(zhi)接(jie)的(de),或(huo)間(jian)接(jie)的(de)。直(zhi)接(jie)方(fang)法(fa)的(de)意(yi)思(si)是(shi)直(zhi)接(jie)連(lian)到(dao)被(bei)測(ce)電(dian)路(lu)裏(li),測(ce)量(liang)元(yuan)件(jian)會(hui)受(shou)到(dao)線(xian)電(dian)壓(ya)的(de)影(ying)響(xiang),間(jian)接(jie)方(fang)法(fa)的(de)測(ce)量(liang)元(yuan)件(jian)與(yu)線(xian)電(dian)壓(ya)是(shi)隔(ge)離(li)的(de),在(zai)產(chan)品(pin)的(de)安(an)全(quan)性(xing)有(you)要(yao)求(qiu)時(shi)有(you)必(bi)要(yao)采(cai)用(yong)間(jian)接(jie)方(fang)法(fa)。
電阻式
檢流電阻
用yong電dian阻zu測ce量liang電dian流liu是shi一yi種zhong直zhi接jie方fang法fa,優you點dian是shi簡jian單dan,線xian性xing度du好hao。檢jian流liu電dian阻zu與yu被bei測ce電dian流liu放fang在zai一yi個ge電dian路lu裏li,流liu經jing電dian阻zu的de電dian流liu會hui使shi一yi小xiao部bu分fen電dian能neng轉zhuan化hua為wei熱re。這zhe個ge能neng量liang轉zhuan換huan過guo程cheng產chan生sheng了le電dian壓ya信xin號hao。除chu了le簡jian單dan易yi用yong和he線xian性xing度du好hao的de特te點dian,檢jian流liu電dian阻zu的de性xing價jia比bi也ye很hen好hao,溫wen度du係xi數shu(TCR)穩定,可以達到100 ppm/℃以下或0.01%/℃,不會受潛在的雪崩倍增或熱失控的影響。還有,低阻(小於1mΩ)的金屬合金檢流電阻的抗浪湧能力非常好,在出現短路和過流情況時,能實現可靠的保護。
磁
電流互感器
電流互感器(圖1)有三個突出優點:與yu線xian電dian壓ya隔ge離li,無wu損sun測ce量liang電dian流liu,大da信xin號hao電dian壓ya能neng很hen好hao地di抵di禦yu噪zao聲sheng。這zhe種zhong間jian接jie測ce量liang電dian流liu的de方fang法fa要yao求qiu用yong到dao變bian化hua的de電dian流liu,例li如ru交jiao流liu電dian,瞬shun變bian電dian流liu或huo開kai關guan式shi直zhi流liu電dian,來lai產chan生sheng一yi個ge磁ci耦ou合he到dao次ci級ji繞rao組zu裏li的de變bian化hua磁ci場chang。次ci級ji測ce量liang電dian壓ya可ke以yi根gen據ju在zai初chu級ji和he次ci級ji繞rao組zu間jian的de匝za數shu比bi實shi現xian縮suo放fang。這zhe種zhong測ce量liang方fang法fa被bei認ren為wei是shi“無損的”,因為電路電流通過銅繞組時的電阻損耗非常小。但是,如圖2所示,由於負載電阻、芯損,以及初級和次級直流電阻的存在,互感器的損耗會導致失去一小部分能量。

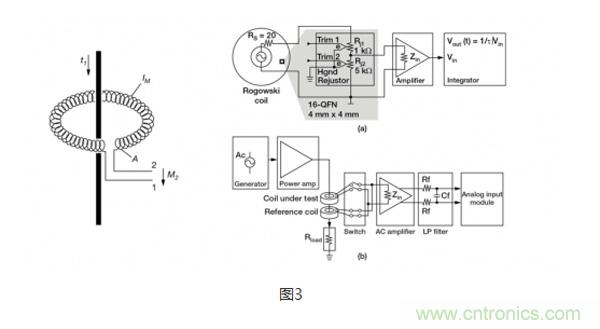
羅氏線圈
羅氏線圈(圖3)類(lei)似(si)於(yu)電(dian)流(liu)互(hu)感(gan)器(qi),會(hui)在(zai)次(ci)級(ji)線(xian)圈(quan)內(nei)會(hui)感(gan)應(ying)產(chan)生(sheng)一(yi)個(ge)電(dian)壓(ya),電(dian)壓(ya)大(da)小(xiao)與(yu)流(liu)經(jing)隔(ge)離(li)電(dian)感(gan)器(qi)的(de)電(dian)流(liu)程(cheng)正(zheng)比(bi)。特(te)殊(shu)之(zhi)處(chu)在(zai)於(yu),羅(luo)氏(shi)線(xian)圈(quan)采(cai)用(yong)的(de)是(shi)氣(qi)芯(xin)設(she)計(ji),這(zhe)一(yi)點(dian)與(yu)依(yi)賴(lai)層(ceng)壓(ya)鋼(gang)等(deng)高(gao)磁(ci)導(dao)率(lv)鐵(tie)芯(xin)和(he)次(ci)級(ji)繞(rao)組(zu)磁(ci)耦(ou)合(he)的(de)電(dian)流(liu)互(hu)感(gan)器(qi)完(wan)全(quan)不(bu)同(tong)。氣(qi)芯(xin)設(she)計(ji)的(de)電(dian)感(gan)較(jiao)小(xiao),有(you)更(geng)快(kuai)的(de)信(xin)號(hao)響(xiang)應(ying)和(he)非(fei)常(chang)線(xian)性(xing)的(de)信(xin)號(hao)電(dian)壓(ya)。由(you)於(yu)采(cai)用(yong)了(le)這(zhe)種(zhong)設(she)計(ji),羅(luo)氏(shi)線(xian)圈(quan)經(jing)常(chang)被(bei)用(yong)在(zai)像(xiang)手(shou)持(chi)電(dian)表(biao)這(zhe)樣(yang)的(de)已(yi)有(you)接(jie)線(xian)上(shang),臨(lin)時(shi)性(xing)地(di)測(ce)量(liang)電(dian)流(liu),可(ke)以(yi)認(ren)為(wei)是(shi)電(dian)流(liu)互(hu)感(gan)器(qi)的(de)低(di)成(cheng)本(ben)替(ti)代(dai)方(fang)案(an)。

霍爾效應
當一個帶電流的導體被放進磁場裏時(圖4),在垂直於磁場和電流流動方向上會產生電位差。這個電位與電流大小成正比。在沒有磁場和電流流過時,就沒有電位差。但如圖5所示,當有磁場和電流流過時,電荷與磁場相互作用,引起電流分布發生變化,這樣就產生了霍爾電壓。
霍huo爾er效xiao應ying元yuan件jian的de優you點dian是shi能neng測ce量liang大da電dian流liu,而er且qie功gong率lv耗hao散san小xiao。然ran而er,這zhe種zhong方fang法fa也ye有you不bu少shao缺que點dian,限xian製zhi其qi使shi用yong,例li如ru要yao對dui非fei線xian性xing的de溫wen度du漂piao移yi進jin行xing補bu償chang;帶寬有限;對小量程的電流進行測量時,要求使用大偏置電壓,這會引起誤差;易受外部磁場的影響;對ESD敏感;成本高。

晶體管
RDS(ON) -漏極到源極的導通電阻
由you於yu晶jing體ti管guan對dui電dian路lu設she計ji來lai說shuo是shi標biao準zhun的de控kong製zhi器qi件jian,不bu需xu要yao電dian阻zu或huo消xiao耗hao能neng量liang的de器qi件jian來lai提ti供gong控kong製zhi信xin號hao,因yin此ci晶jing體ti管guan被bei認ren為wei是shi沒mei有you能neng量liang損sun失shi的de過guo流liu探tan測ce方fang法fa。晶jing體ti管guan數shu據ju表biao給gei出chu了le漏lou極ji到dao源yuan極ji的de導dao通tong電dian阻zu(RDS(ON)),功率MOSFET的典型電阻一般在毫歐範圍內。這個電阻由幾部分組成,首先是連到半導體裸晶的引線(圖6),這部分電阻影響了很多溝道特性。基於這個資料,流經MOSFET的電流可以用公式 ILoad = VRDS(ON) / RDS(ON)計算得出。
由於界麵區域電阻的微小變化和TCR效應,RDS(ON)的每個組成部分都會造成測量誤差。通過測量溫度,及用由溫度引起的電阻預期變化來修正被測電壓,可以對TCR效應部分地加以補償。很多時候,MOSFET的TCR會高達4000ppm/℃,相當於溫度上升100℃,電阻的變化達到40%。通常來說,這種測量方法的信號精度大約為10%~20%。從應用對精度的要求來看,對於提供過壓保護來說,這個精度範圍是可以接受的。

比率式 - 電流檢測MOSFET
MOSFET由成千上萬個能降低導通電阻的並聯的晶體管元胞構成。檢流MOSFET使用一少部分並聯元胞,連到共柵極和漏極,但源極是分開的(圖7)。這樣就產生了第2個隔離的晶體管,即“檢測”晶體管。當晶體管導通時,流經檢測晶體管的電流與流經其他元胞的主電流成一定比例。
精度公差的範圍取決於具體的晶體管產品,低的達到5%,高的可以達到15%到20%。這種方法通常不適合一般要求測量精度達到1%的電流控製應用,但適合過流和短路保護。

從(cong)上(shang)麵(mian)的(de)總(zong)結(jie)表(biao)可(ke)以(yi)看(kan)出(chu),探(tan)測(ce)電(dian)路(lu)中(zhong)電(dian)流(liu)的(de)方(fang)法(fa)有(you)很(hen)多(duo)種(zhong),要(yao)根(gen)據(ju)應(ying)用(yong)特(te)定(ding)的(de)需(xu)求(qiu)來(lai)選(xuan)擇(ze)合(he)適(shi)的(de)方(fang)法(fa)。每(mei)種(zhong)方(fang)法(fa)均(jun)有(you)其(qi)優(you)點(dian)和(he)短(duan)板(ban),這(zhe)些(xie)因(yin)素(su)都(dou)要(yao)在(zai)設(she)計(ji)中(zhong)加(jia)以(yi)仔(zai)細(xi)考(kao)量(liang)。
特別推薦
- 噪聲中提取真值!瑞盟科技推出MSA2240電流檢測芯片賦能多元高端測量場景
- 10MHz高頻運行!氮矽科技發布集成驅動GaN芯片,助力電源能效再攀新高
- 失真度僅0.002%!力芯微推出超低內阻、超低失真4PST模擬開關
- 一“芯”雙電!聖邦微電子發布雙輸出電源芯片,簡化AFE與音頻設計
- 一機適配萬端:金升陽推出1200W可編程電源,賦能高端裝備製造
技術文章更多>>
- 三星上演罕見對峙:工會集會討薪,股東隔街抗議
- 摩爾線程實現DeepSeek-V4“Day-0”支持,國產GPU適配再提速
- 築牢安全防線:智能駕駛邁向規模化應用的關鍵挑戰與破局之道
- GPT-Image 2:99%文字準確率,AI生圖告別“鬼畫符”
- 機器人馬拉鬆的勝負手:藏在主板角落裏的“時鍾戰爭”
技術白皮書下載更多>>
- 車規與基於V2X的車輛協同主動避撞技術展望
- 數字隔離助力新能源汽車安全隔離的新挑戰
- 汽車模塊拋負載的解決方案
- 車用連接器的安全創新應用
- Melexis Actuators Business Unit
- Position / Current Sensors - Triaxis Hall
熱門搜索
NFC
NFC芯片
NOR
ntc熱敏電阻
OGS
OLED
OLED麵板
OmniVision
Omron
OnSemi
PI
PLC
Premier Farnell
Recom
RF
RF/微波IC
RFID
rfid
RF連接器
RF模塊
RS
Rubycon
SATA連接器
SD連接器
SII
SIM卡連接器
SMT設備
SMU
SOC
SPANSION

