一款麵向24位ADC的抗混疊濾波器
發布時間:2019-01-29 來源:Maziar Tavakoli 責任編輯:wenwei
【導讀】對很多 ADC 應用而言,在緩衝器輸入端放置一 個簡單的 RC 濾波器就可提供充分的抗混疊濾波。 就需要更高階濾波器的應用而言,常常使用有源濾波器。這種濾波器中的有源組件必須有足夠的帶寬、 能夠快速穩定、具低噪聲和低失調,以在信號到達 ADC 之前不使信號產生訛誤。
LTC6363 是一款差分 運算放大器,為驅動低功率 SAR ADC 而優化。 LTC6363 提供 500 MHz GBW、780 ns 穩定至 4 ppm、 具 2.9 nV/√Hz 和 100μV 最大失調電壓。
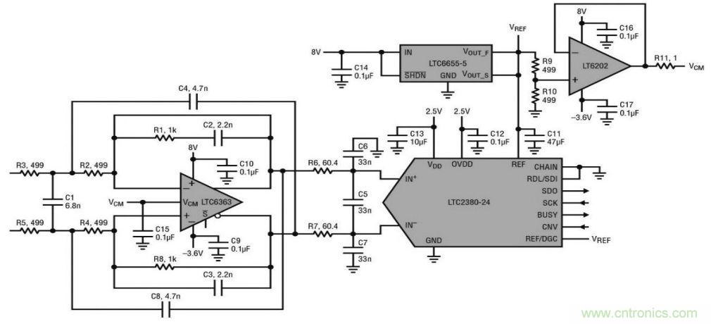
圖 1 顯示了一個采用 LTC6363 的 30kHz 三階 濾波器,該器件為與 1.5Msps/2Msps 低功率 SARADC LTC2380-24 一起使用進行了優化,並具有集 成的數字濾波器。LTC2380-24 可實時平均 1 至 65536 個轉換結果,從而提高了信噪比(SNR)。這個電路的兩個輸入都可在±2.5 Vpp 的信號範圍內 以差分方式驅動,或者一個輸入可以接地,另一個輸 入用高達±5 Vpp 的信號驅動。

圖1.30kHz 三階濾波器驅動 24 位 ADC LTC2380-24
圖 2 顯示了濾波器和 ADC 合起來的頻率響 應,采樣率為 1.5 Msps,求取平均值的轉換結果數 量(N)設定為 1 和 8。

圖 2. 濾波器和 ADC 合起來的頻率響應
圖 3. 是 PScope 的截屏圖, 顯示了圖 1 所示電路在 N = 1 時的 FFT、SNR 和 THD。

圖3. PScope 截屏圖顯示了圖 1 所示電路在 N=1 時的 FFT、SNR 和 THD
圖 4 和圖 5 顯示了圖 1 所示電路在 N = 1 和8 時 THD 和 SNR 隨輸入頻率的變化。輸入頻率低 於幾 kHz 時,SNR 和 THD 的性能接近數據表中的 典型數字。輸入頻率提高到超出幾 kHz 時,THD 平 滑地降低。

圖 4. 圖 1 所示電路的總諧波失真隨輸入頻率的變化

圖 5. 圖 1 所示電路的信噪比隨輸入頻率的變化
關於LTC6363
LTC6363 係列包括四個全差分、低功耗、低噪聲放大器,具有經優化的軌到軌輸出以驅動 SAR ADC。LTC6363 是一款獨立的差分放大器,通常使用四個外部電阻設置其增益。LTC6363-0.5、LTC6363-1 和 LTC6363-2 都有內部匹配電阻,可分別創建具有增益 0.5V/V、1V/V 和 2V/V 的固定增益模塊。
集成在 LTC6363-0.5、LTC6363-1 和 LTC6363-2 中(zhong)的(de)精(jing)準(zhun)電(dian)阻(zu)器(qi)在(zai)設(she)計(ji)時(shi)考(kao)慮(lv)了(le)整(zheng)體(ti)係(xi)統(tong)性(xing)能(neng),實(shi)現(xian)了(le)噪(zao)聲(sheng)和(he)線(xian)性(xing)度(du)之(zhi)間(jian)的(de)平(ping)衡(heng),並(bing)運(yun)用(yong)經(jing)激(ji)光(guang)調(tiao)整(zheng)的(de)工(gong)廠(chang)校(xiao)準(zhun)實(shi)現(xian)了(le)高(gao)精(jing)準(zhun)度(du),這(zhe)個(ge)精(jing)度(du)不(bu)僅(jin)分(fen)立(li)器(qi)件(jian)方(fang)案(an)難(nan)以(yi)達(da)到(dao),而(er)且(qie)實(shi)現(xian)成(cheng)本(ben)高(gao)昂(ang)。初(chu)始(shi)增(zeng)益(yi)準(zhun)確(que)度(du)為(wei) 45ppm (最大值),在整個溫度範圍內的最大變化幅度僅為 0.5ppm/oC。通常受限於分立電阻器匹配的共模抑製比達到了出色的 94dB (最小值),相當於 0.002% 的電阻器匹配度。
驅動高性能 SAR ADC 時,麵臨的其中一個挑戰是要找一個功耗水平相似的合適驅動器,同時保持 ADC 的噪聲和線性性能。LTC6363 係列在這方麵非常出色。例如,LTC2378-20 20 位 SAR ADC 在 1Msps 時的功耗為 21mW,LTC6363 係列的噪聲和線性度對 ADC 性能的影響可以忽略不計,而功耗僅為 19mW,與 ADC 的功耗水平不相上下。現在,通過 LTC6363-0.5、LTC6363-1 和 LTC6363-2,您可以獲得與此相同的 ADC 驅動性能,以及由精準集成化電阻器提供的新增精準度,這些器件均采用相同的緊湊型 MSOP8 封裝。
推薦閱讀:
特別推薦
- 噪聲中提取真值!瑞盟科技推出MSA2240電流檢測芯片賦能多元高端測量場景
- 10MHz高頻運行!氮矽科技發布集成驅動GaN芯片,助力電源能效再攀新高
- 失真度僅0.002%!力芯微推出超低內阻、超低失真4PST模擬開關
- 一“芯”雙電!聖邦微電子發布雙輸出電源芯片,簡化AFE與音頻設計
- 一機適配萬端:金升陽推出1200W可編程電源,賦能高端裝備製造
技術文章更多>>
- 築基AI4S:摩爾線程全功能GPU加速中國生命科學自主生態
- 一秒檢測,成本降至萬分之一,光引科技把幾十萬的台式光譜儀“搬”到了手腕上
- AI服務器電源機櫃Power Rack HVDC MW級測試方案
- 突破工藝邊界,奎芯科技LPDDR5X IP矽驗證通過,速率達9600Mbps
- 通過直接、準確、自動測量超低範圍的氯殘留來推動反滲透膜保護
技術白皮書下載更多>>
- 車規與基於V2X的車輛協同主動避撞技術展望
- 數字隔離助力新能源汽車安全隔離的新挑戰
- 汽車模塊拋負載的解決方案
- 車用連接器的安全創新應用
- Melexis Actuators Business Unit
- Position / Current Sensors - Triaxis Hall
熱門搜索
微波功率管
微波開關
微波連接器
微波器件
微波三極管
微波振蕩器
微電機
微調電容
微動開關
微蜂窩
位置傳感器
溫度保險絲
溫度傳感器
溫控開關
溫控可控矽
聞泰
穩壓電源
穩壓二極管
穩壓管
無焊端子
無線充電
無線監控
無源濾波器
五金工具
物聯網
顯示模塊
顯微鏡結構
線圈
線繞電位器
線繞電阻




