基於改進型全橋電路的非隔離光伏並網逆變器
發布時間:2011-09-13
中心議題:
相關閱讀:
剖析逆變器--優化光伏發電的裝置
http://0-fzl.cn/art/artinfo/id/80013204
太陽能逆變器設計的最新趨勢
http://0-fzl.cn/art/artinfo/id/80013883
如何正確地為太陽能逆變器應用選擇IGBT
http://0-fzl.cn/art/artinfo/id/80013131
1.非隔離光伏並網逆變器
1.1光伏並網發電係統
光伏發電對世界能源的貢獻逐年增大,這有目共睹。
IEA PVPS的數據顯示,2009年該項目成員國共安裝光伏容量6.2GW(全球安裝約7GW),其中超過95%為並網係統,如圖1。
圖1光伏發電對世界能源的貢獻逐年增加
1.2光伏發電係統
光伏發電係統由光伏電池陣列和並網逆變器組成(如圖2)。其中並網逆變器對發電係統的性能和成本起著重要的決定作用。
按照是否帶變壓器,並網逆變器可以分為隔離型和非隔離型,包括:工頻隔離並網逆變器、高頻隔離並網逆變器、非隔離並網逆變器(單級式和多級式)等。
工頻隔離並網逆變器(如圖3)具有電氣隔離、消除電流直流分量等優點,但體積重量大、價格高,隻有94%—96%的係統效率。
高頻隔離並網逆變器(如圖4)具有電氣隔離、體積、重量、成本降低等優勢,但係統效率隻有90%—95%。
非隔離並網逆變器分為單級式非隔離並網逆變器和兩級式非隔離並網逆變器。單級式非隔離並網逆變器適合更高PV電壓和功率;而兩級式非隔離並網逆變器適合寬電壓範圍的PV陣列,它們都具有98.8%的最高效率,體積小、重量輕、成本低,但其缺點是電池板和電網之間出現電氣連接。
圖2光伏發電係統的組成結構

圖3工頻隔離並網逆變器結構圖
[page]
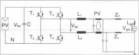
電氣連接為漏電流提供了流通路徑,是高效率的非隔離光伏並網逆變器應用的最大障礙。漏電流問題會產生寄生電容150nF/kWp,引起開關頻率共模電壓源。目前大多采用電路結構SPWM調製的策略。
圖4高頻隔離並網逆變器
2.非隔離並網逆變器常用電路拓撲
過去,我們常采用雙極性SPWM調製的全橋並網逆變器(圖5為其拓撲結構),因為其效率不高,常應用在小功率場合,而且沒有專利壁壘。
圖5雙極性SPWM調製的全橋並網逆變器的拓
這裏我們要介紹幾種具有專利的拓撲結構。
2.1 Sunways公司的專利拓撲
單相兩級式係列:AT 2700/3000/3600/4500/5000:
單相單級式係列:NT 2500/3700/4200/5000;
三相兩級式係列:Three-phase IxIT 10000/11000/12000。
圖6 Sunways公司的專利拓撲
2.2 SMA公司的專利拓撲
單相兩級式係列:SB3000TL/4000TL/5000TL;
單相單級式係列:SMC6000TL /7000TL /8000TL/9000TL /10000TL /11000Tlo
圖7SMA公司的專利拓撲
[page]
2.3半橋型拓撲
二電平SPWM半橋無專利壁壘,因而被廣泛采用;此外,還有單極性SPWM三電平半橋。
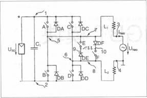
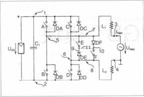
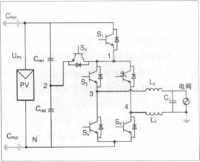
3.改進型全橋非隔離光伏並網逆變器
先來看單相並網逆變器的漏電流分析的模型(如圖8)是如何解決單相並網逆變器的漏電流問題的。
濾波支路:受進網濾波器、EMI濾波器和電網寄生參數支配,對共模電流回路阻抗起主導作用;
寄生支路:由橋臂中點寄生電容構成,對共模電流回路阻抗起影響作用:
我們通過單相並網逆變器的漏電流分析模型(如圖9)歸納出兩種消除漏電流的途徑:
(1)在電路和寄生參數對稱的前提下(即滿足VCM-DM:0),SPWM開關方式產生的VCM電壓為恒值;
圖8單相並網逆變器的漏電流分析的模型

圖9單相並網逆變器的漏電流分析的模型
(2)SPWM開關方式產生的VCM電壓為高頻時變時,通過電路參數匹配使得VCM+VCM-DM=consto。
全橋類單相並網逆變器漏電流抑製技術包括:
(1) 在電路和寄生參數對稱的前提下(即滿足VCM-DM:O)SPWM開關方式產生的v電壓為恒值。
常見電路有以下幾種:
帶交流旁路環節的全橋電路;
帶直流旁路環節的全橋電路;
帶直流側旁路箝位的全橋電路;
基於功能和效率優化的改進型全橋電路。
加入一支可控開關管和分壓電容構成雙向箝位支路。
[page]
4.理論分析與實驗研究
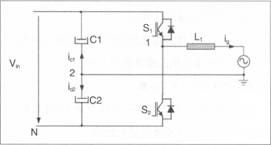
4.1電路結構與驅動時序
主電路結構SPWM和驅動時序工作模態為電流正半周和電流負半周。
電壓箝位工作是續流階段中點電壓隨電網電壓波動,提升中點電壓或降低中點電壓。
4.2功率器件損耗分析與計算
以光伏電壓500V、功率5kW等級為例(如圖10),我們在如下實驗條件進行研究。
輸入電壓:340—700VDG
光伏寄生電容:2×0.1 u F
電網:220V/50Hz
進網濾波器:4mH+6.6 u F
功率:1kW
開關頻率:20kHz
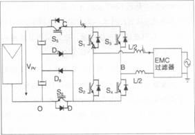
以下羅列了4種電路實驗形式:
A: Haric
B:H5
C: H6
D: Optimized H5

圖1 1實驗A:Haric
[page]
5.結論
非隔離型光伏並網逆變器具有效率高、體積小重量輕等優點;
根據橋式非隔離光伏並網逆變器漏電流分析模型,我們可以得出兩條抑製開關頻率漏電流的途徑;
我們希望提出一種改進型全橋非隔離光伏並網逆變器拓撲,可以實現對漏電流性能和變換效率進行優化。
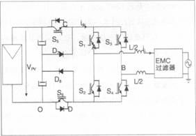
圖12實驗B:H5

圖13實驗C: H6

圖14實驗D:Optimized H5
- 討論非隔離光伏並網逆變器
- 研究非隔離並網逆變器常用電路拓撲
- 采用改進型全橋非隔離光伏並網逆變器拓撲
- 實現對漏電流性能和變換效率進行優化
相關閱讀:
剖析逆變器--優化光伏發電的裝置
http://0-fzl.cn/art/artinfo/id/80013204
太陽能逆變器設計的最新趨勢
http://0-fzl.cn/art/artinfo/id/80013883
如何正確地為太陽能逆變器應用選擇IGBT
http://0-fzl.cn/art/artinfo/id/80013131
1.非隔離光伏並網逆變器
1.1光伏並網發電係統
光伏發電對世界能源的貢獻逐年增大,這有目共睹。
IEA PVPS的數據顯示,2009年該項目成員國共安裝光伏容量6.2GW(全球安裝約7GW),其中超過95%為並網係統,如圖1。

圖1光伏發電對世界能源的貢獻逐年增加
1.2光伏發電係統
光伏發電係統由光伏電池陣列和並網逆變器組成(如圖2)。其中並網逆變器對發電係統的性能和成本起著重要的決定作用。
按照是否帶變壓器,並網逆變器可以分為隔離型和非隔離型,包括:工頻隔離並網逆變器、高頻隔離並網逆變器、非隔離並網逆變器(單級式和多級式)等。
工頻隔離並網逆變器(如圖3)具有電氣隔離、消除電流直流分量等優點,但體積重量大、價格高,隻有94%—96%的係統效率。
高頻隔離並網逆變器(如圖4)具有電氣隔離、體積、重量、成本降低等優勢,但係統效率隻有90%—95%。
非隔離並網逆變器分為單級式非隔離並網逆變器和兩級式非隔離並網逆變器。單級式非隔離並網逆變器適合更高PV電壓和功率;而兩級式非隔離並網逆變器適合寬電壓範圍的PV陣列,它們都具有98.8%的最高效率,體積小、重量輕、成本低,但其缺點是電池板和電網之間出現電氣連接。

圖2光伏發電係統的組成結構

圖3工頻隔離並網逆變器結構圖
電氣連接為漏電流提供了流通路徑,是高效率的非隔離光伏並網逆變器應用的最大障礙。漏電流問題會產生寄生電容150nF/kWp,引起開關頻率共模電壓源。目前大多采用電路結構SPWM調製的策略。

圖4高頻隔離並網逆變器
2.非隔離並網逆變器常用電路拓撲
過去,我們常采用雙極性SPWM調製的全橋並網逆變器(圖5為其拓撲結構),因為其效率不高,常應用在小功率場合,而且沒有專利壁壘。

圖5雙極性SPWM調製的全橋並網逆變器的拓
這裏我們要介紹幾種具有專利的拓撲結構。
2.1 Sunways公司的專利拓撲
單相兩級式係列:AT 2700/3000/3600/4500/5000:
單相單級式係列:NT 2500/3700/4200/5000;
三相兩級式係列:Three-phase IxIT 10000/11000/12000。

圖6 Sunways公司的專利拓撲
單相兩級式係列:SB3000TL/4000TL/5000TL;
單相單級式係列:SMC6000TL /7000TL /8000TL/9000TL /10000TL /11000Tlo

圖7SMA公司的專利拓撲
2.3半橋型拓撲
二電平SPWM半橋無專利壁壘,因而被廣泛采用;此外,還有單極性SPWM三電平半橋。
3.改進型全橋非隔離光伏並網逆變器
先來看單相並網逆變器的漏電流分析的模型(如圖8)是如何解決單相並網逆變器的漏電流問題的。
濾波支路:受進網濾波器、EMI濾波器和電網寄生參數支配,對共模電流回路阻抗起主導作用;
寄生支路:由橋臂中點寄生電容構成,對共模電流回路阻抗起影響作用:
我們通過單相並網逆變器的漏電流分析模型(如圖9)歸納出兩種消除漏電流的途徑:
(1)在電路和寄生參數對稱的前提下(即滿足VCM-DM:0),SPWM開關方式產生的VCM電壓為恒值;

圖8單相並網逆變器的漏電流分析的模型

圖9單相並網逆變器的漏電流分析的模型
(2)SPWM開關方式產生的VCM電壓為高頻時變時,通過電路參數匹配使得VCM+VCM-DM=consto。
全橋類單相並網逆變器漏電流抑製技術包括:
(1) 在電路和寄生參數對稱的前提下(即滿足VCM-DM:O)SPWM開關方式產生的v電壓為恒值。
常見電路有以下幾種:
帶交流旁路環節的全橋電路;
帶直流旁路環節的全橋電路;
帶直流側旁路箝位的全橋電路;
基於功能和效率優化的改進型全橋電路。
加入一支可控開關管和分壓電容構成雙向箝位支路。
[page]
4.理論分析與實驗研究
4.1電路結構與驅動時序
主電路結構SPWM和驅動時序工作模態為電流正半周和電流負半周。
電壓箝位工作是續流階段中點電壓隨電網電壓波動,提升中點電壓或降低中點電壓。
4.2功率器件損耗分析與計算
以光伏電壓500V、功率5kW等級為例(如圖10),我們在如下實驗條件進行研究。
輸入電壓:340—700VDG
光伏寄生電容:2×0.1 u F
電網:220V/50Hz
進網濾波器:4mH+6.6 u F
功率:1kW
開關頻率:20kHz
以下羅列了4種電路實驗形式:
A: Haric
B:H5
C: H6
D: Optimized H5

圖1 0功率器件損耗分析與計算

圖1 1實驗A:Haric
5.結論
非隔離型光伏並網逆變器具有效率高、體積小重量輕等優點;
根據橋式非隔離光伏並網逆變器漏電流分析模型,我們可以得出兩條抑製開關頻率漏電流的途徑;
我們希望提出一種改進型全橋非隔離光伏並網逆變器拓撲,可以實現對漏電流性能和變換效率進行優化。

圖12實驗B:H5

圖13實驗C: H6

圖14實驗D:Optimized H5
特別推薦
- 噪聲中提取真值!瑞盟科技推出MSA2240電流檢測芯片賦能多元高端測量場景
- 10MHz高頻運行!氮矽科技發布集成驅動GaN芯片,助力電源能效再攀新高
- 失真度僅0.002%!力芯微推出超低內阻、超低失真4PST模擬開關
- 一“芯”雙電!聖邦微電子發布雙輸出電源芯片,簡化AFE與音頻設計
- 一機適配萬端:金升陽推出1200W可編程電源,賦能高端裝備製造
技術文章更多>>
- 築基AI4S:摩爾線程全功能GPU加速中國生命科學自主生態
- 一秒檢測,成本降至萬分之一,光引科技把幾十萬的台式光譜儀“搬”到了手腕上
- AI服務器電源機櫃Power Rack HVDC MW級測試方案
- 突破工藝邊界,奎芯科技LPDDR5X IP矽驗證通過,速率達9600Mbps
- 通過直接、準確、自動測量超低範圍的氯殘留來推動反滲透膜保護
技術白皮書下載更多>>
- 車規與基於V2X的車輛協同主動避撞技術展望
- 數字隔離助力新能源汽車安全隔離的新挑戰
- 汽車模塊拋負載的解決方案
- 車用連接器的安全創新應用
- Melexis Actuators Business Unit
- Position / Current Sensors - Triaxis Hall
熱門搜索



